Saturday, November 2nd, 2019 AT 12:57 PM
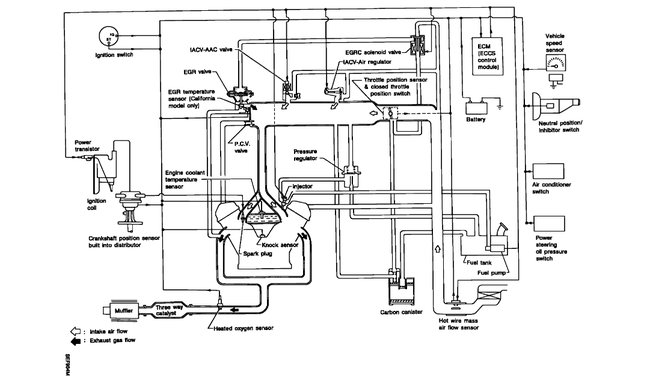
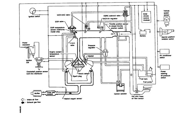
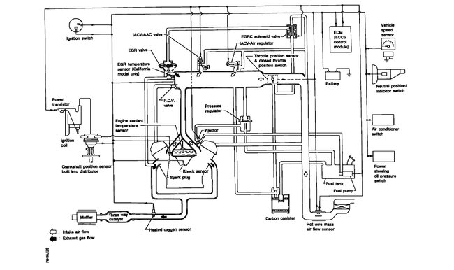
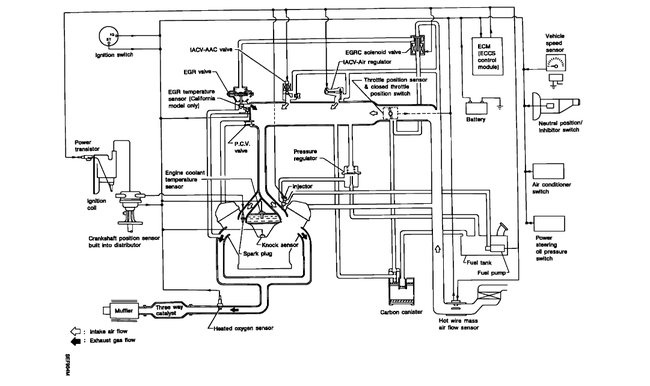
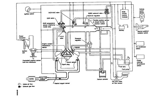
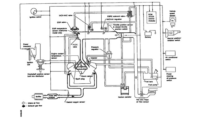
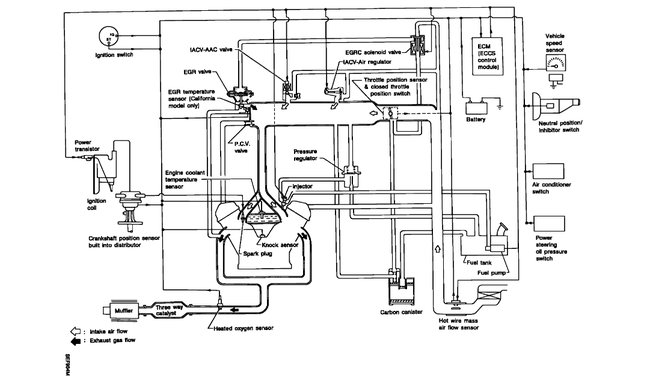
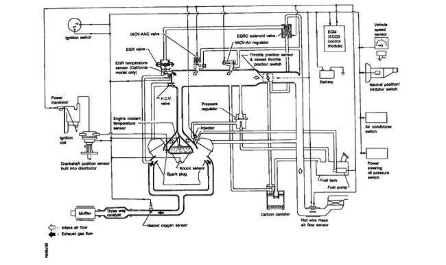
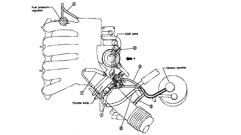
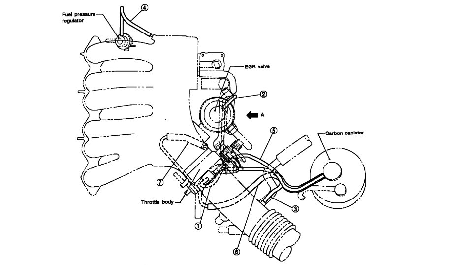
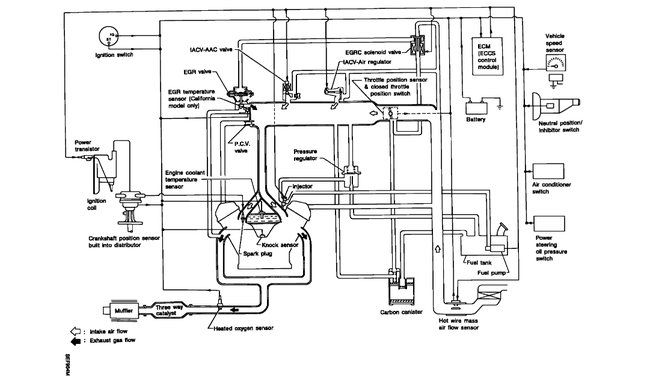
Replaced the engine now can't find where the brake booster vacuum line connects. Also please can you give me the vacuum diagram for the engine? So I can check them. Thanks. Help





