Vacuum line diagram needed?

Tiny
EARL91
  • MEMBER
  • 2001 MAZDA PROTEGE
  • 2.0L
  • 4 CYL
  • 2WD
  • AUTOMATIC
  • 284,299 MILES
A bunch of vacuum lines are messed up and need to see where they go.
Monday, January 2nd, 2023 AT 10:11 AM

4 Replies

Tiny
KEN L
  • MASTER CERTIFIED MECHANIC
  • 55,474 POSTS
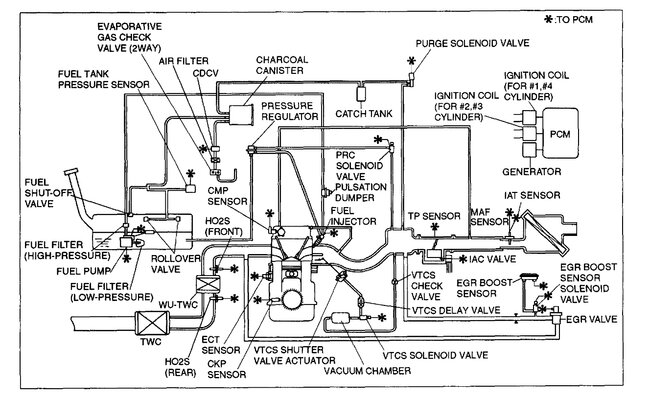
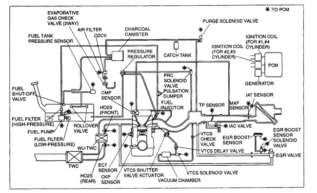
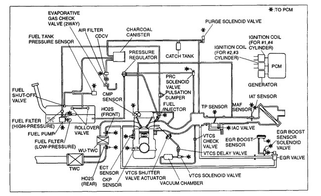
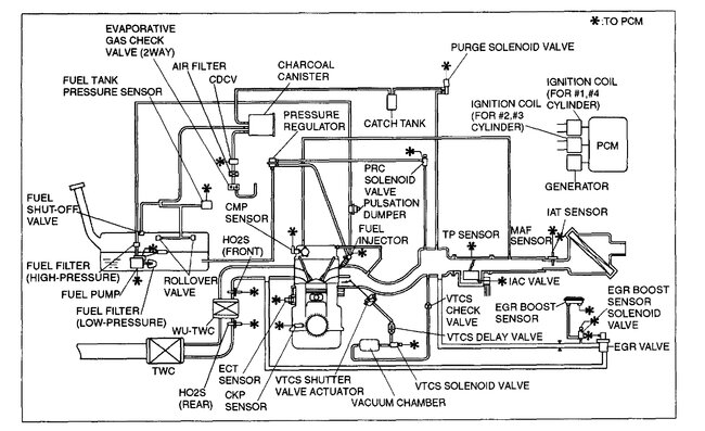
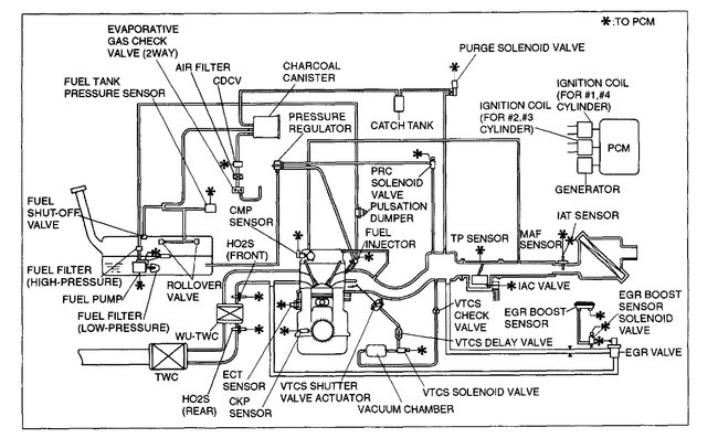
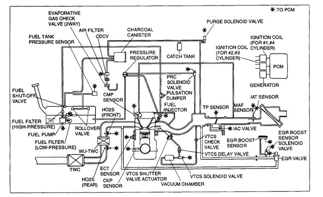
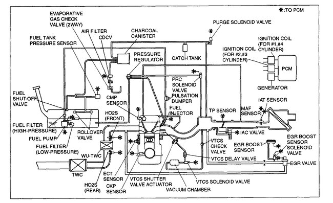
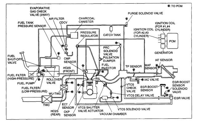
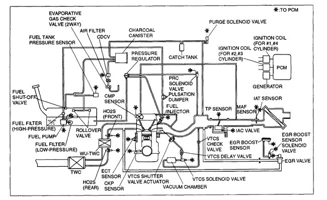
Yep, here are all the vacuum hose diagrams for the PCV, emission and intake manifold. Check out the images (below). Please let us know if you need anything else to get the problem fixed.
Was this
answer
helpful?
Yes
No
Monday, January 2nd, 2023 AT 2:01 PM
Tiny
EARL91
  • MEMBER
  • 89 POSTS
It's showing a p0660 code. So, I believe it's a vacuum line messed up somewhere causing the tunning valve not to open and close properly. Which is causing it to bog.
Was this
answer
helpful?
Yes
No
Monday, January 2nd, 2023 AT 2:10 PM
Tiny
EARL91
  • MEMBER
  • 89 POSTS
What should I check for the p0660 code?
Was this
answer
helpful?
Yes
No
Monday, January 2nd, 2023 AT 2:14 PM
Tiny
KEN L
  • MASTER CERTIFIED MECHANIC
  • 55,474 POSTS
P0660 code problem with bank 1 intake manifold tuning valve control circuit. This will be an electronic problem so you will need to start a new question. Please post your new question here, you must be logged in.

https://www.2carpros.com/questions/new

Cheers, Ken
Was this
answer
helpful?
Yes
No
Tuesday, January 3rd, 2023 AT 11:03 AM

Please login or register to post a reply.