Wednesday, May 19th, 2021 AT 12:49 PM
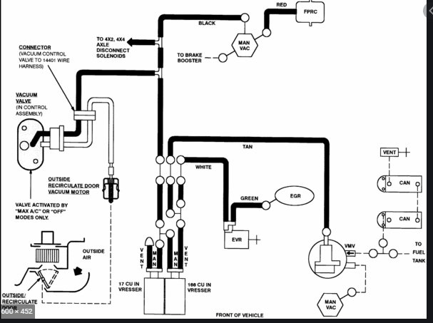
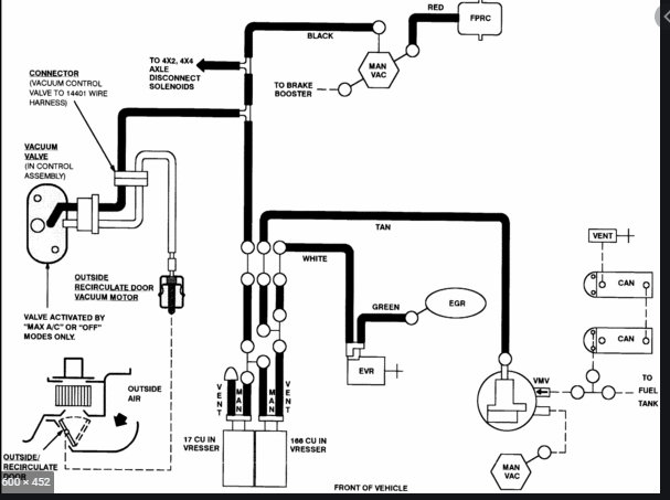
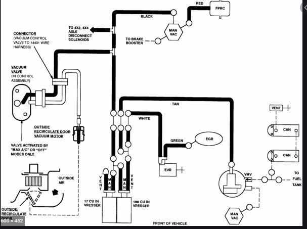
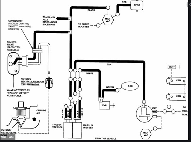
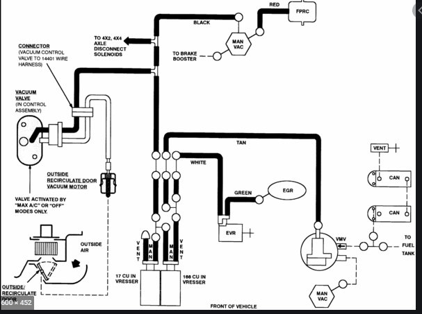
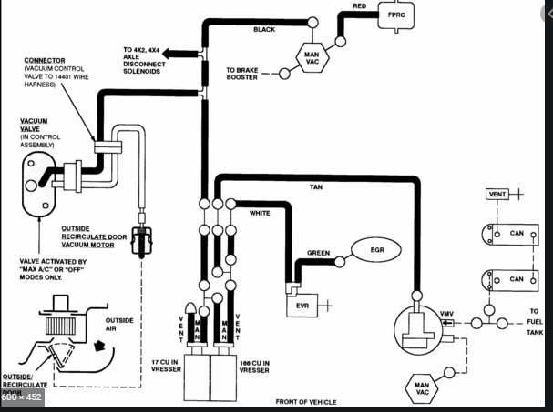
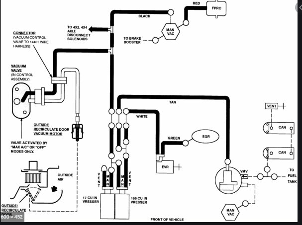
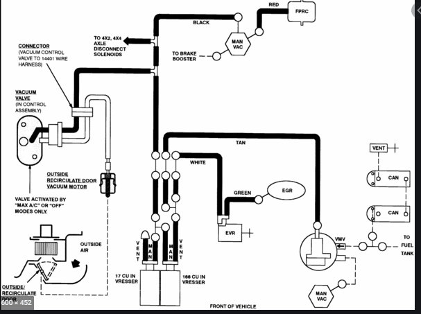
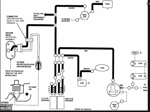
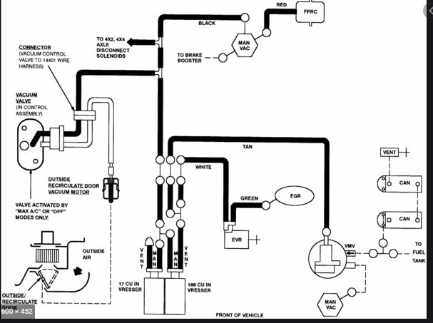
I'm looking for a Vacuum Diagram for F150 2004 Heritage XL V6, I believe heritage is because when I go to auto stores they tell me if I don't say heritage then I may get it wrong part for the 2004, also I don't know what they call it but the stickers on top of the radiator how do I replace them or where do I get them. Thank you ever since I joined this site I've been having some what good luck with finding the right things to work on my truck the right way thank you for that.






