Thursday, October 27th, 2022 AT 8:39 PM
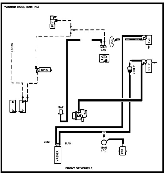
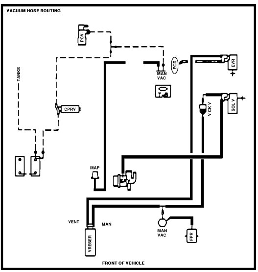
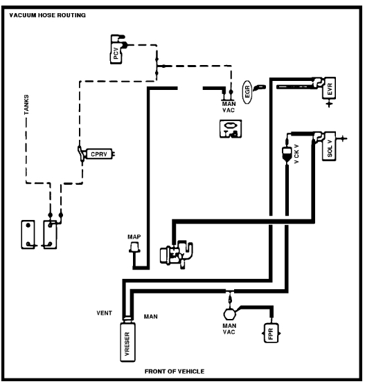
Basically, I just need the vacuum diagrams for this truck preferably for each of the systems using vacuum. 8-98A-R02. Thank you



