Turn signals not working properly

Tiny
VACA828
  • MEMBER
  • 1968 CHEVROLET CAMARO
  • 6.0L
  • V8
  • 2WD
  • AUTOMATIC
  • 50,000 MILES
When turn on right turn signal, both the right rear and left rear flash at the same time.
Sunday, August 11th, 2019 AT 8:12 PM

12 Replies

Tiny
SCGRANTURISMO
  • MECHANIC
  • 4,897 POSTS
Hello,

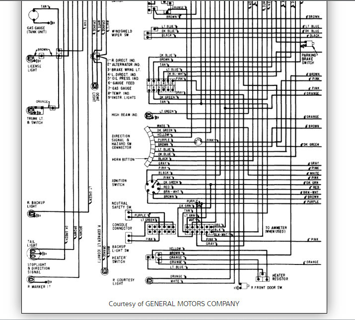
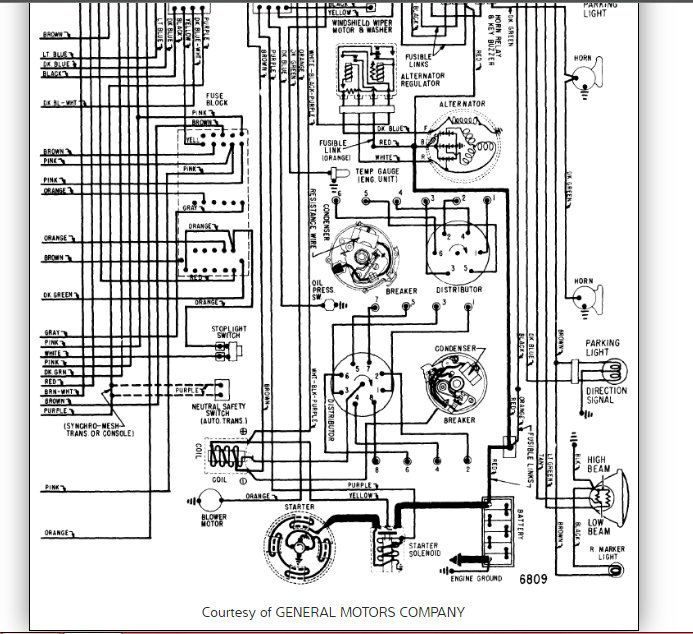
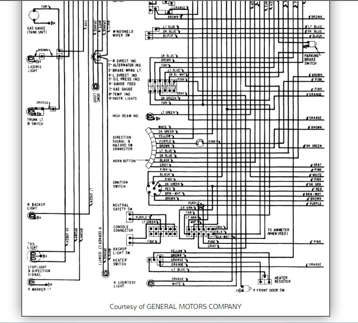
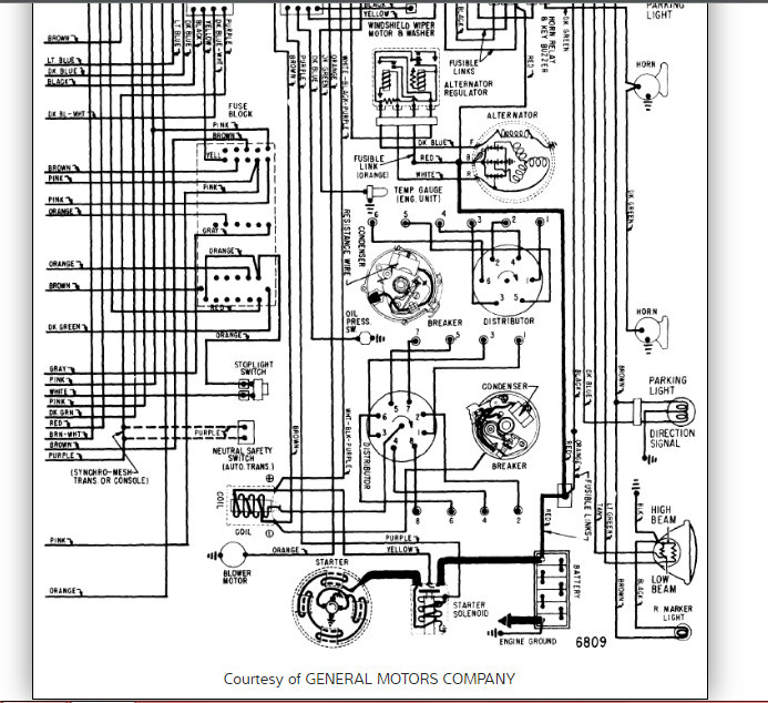
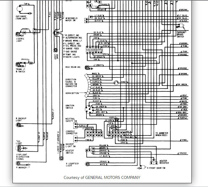
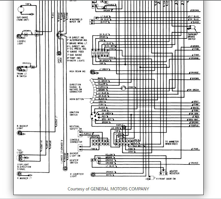
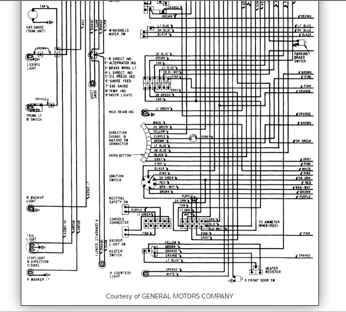
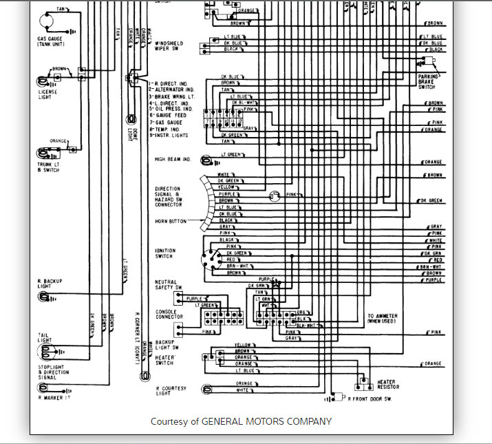
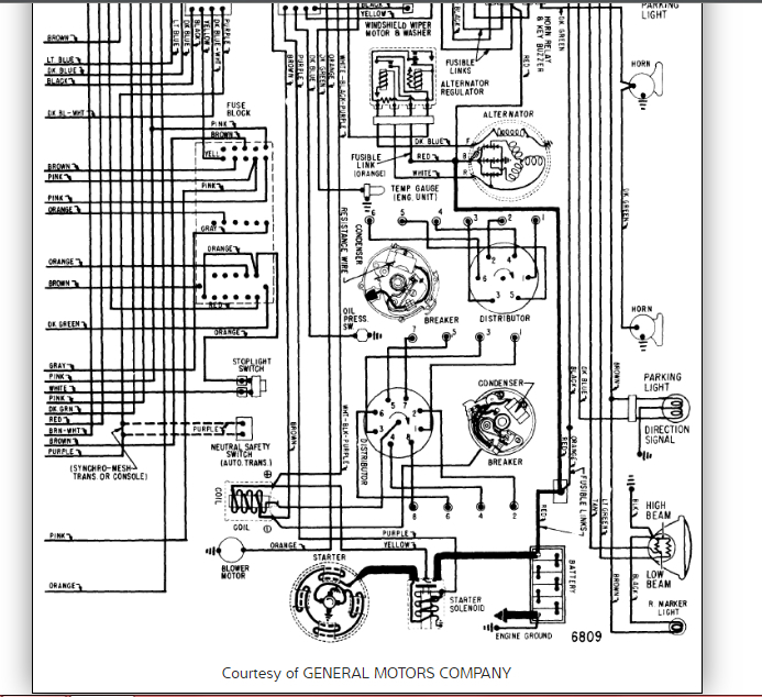
This sounds like you have a short to power in between the two wires that feed each sides taillight/turn signal bulbs. In the diagrams down below I have included your vehicle's entire wiring diagram set, and directions on how to find a short to power in an electrical circuit. Please get back to us with what you are able to find out.

P.S. This sounds like an awesome car, could you upload a picture or two for us?

Thanks,
Alex
2CarPros
Was this
answer
helpful?
Yes
No
Sunday, August 11th, 2019 AT 11:10 PM
Tiny
VACA828
  • MEMBER
  • 6 POSTS
I ordered a Short and Open Circuit Finder and Tracer from Amazon. Here are some pictures of the car:
Was this
answer
helpful?
Yes
No
Wednesday, August 14th, 2019 AT 6:16 AM
Tiny
SCGRANTURISMO
  • MECHANIC
  • 4,897 POSTS
Hello again,

Wow! That is cherry! Okay, well when your tools arrive and you are tracing down the short, look for a spot where the insulation on the wire has gotten rubbed through and double check splice locations in the circuit. Basically, you are just looking for something that got bare wire exposed that is touching the frame or body in the circuit that is shorting the circuit to ground. Good luck and, please, let us know how everything turns out. And congratulations on your car, I wish it were mine.

Thanks,
Alex
2CarPros
Was this
answer
helpful?
Yes
No
Wednesday, August 14th, 2019 AT 1:15 PM
Tiny
VACA828
  • MEMBER
  • 6 POSTS
Alex,

What would be the best way to connect the Allosun EM415Pro to find that right side turn signal short?

The instruction indicate the black lead goes to positive power source and the the red lead to the wire being checked. You can't get to the battery from the trunk with a short black wire on the EM415Pro.

Thanks,
George
Was this
answer
helpful?
Yes
No
Sunday, August 18th, 2019 AT 11:39 AM
Tiny
SCGRANTURISMO
  • MECHANIC
  • 4,897 POSTS
Hello again,

Make a jumper wire. Get a couple of alligator clips and put each one at the end of a long wire and use it like an extension wire. I would recommend using it on the negative side though, as there will be exposed metal hooked up to the positive battery terminal if you use it on that side. Let us know how it turns out.

Thanks,
Alex
2CarPros
Was this
answer
helpful?
Yes
No
Sunday, August 18th, 2019 AT 12:22 PM
Tiny
VACA828
  • MEMBER
  • 6 POSTS
Make a jumper wire from the positive side of the battery to the black lead on the EM415 Pro in the trunk. Connect the red lead to one of the wires from the light socket and trace it to the front.

What gauge wire would you use for the jumper wire from the battery?

Instructions for EM415Pro
https://www.youtube.com/watch?v=pvp3BPP2EiM

Thanks
George
Was this
answer
helpful?
Yes
No
Sunday, August 18th, 2019 AT 1:21 PM
Tiny
SCGRANTURISMO
  • MECHANIC
  • 4,897 POSTS
Hello again,

Any gauge wire will work here. You don't have a huge current load, so any gauge should work for this application.

Thanks,
Alex
2CarPros
Was this
answer
helpful?
Yes
No
Sunday, August 18th, 2019 AT 4:51 PM
Tiny
VACA828
  • MEMBER
  • 6 POSTS
Alex,
Here are the instructions connecting the EM415Pro:

Connect the black test lead to the circuit positive supply (or to the negative for vehicles with positive supply connected
to the chassis). Connect the red test lead to the wire bringing traced. A fuse socket (in place of blown fuse).

Thanks,
George
Was this
answer
helpful?
Yes
No
Tuesday, August 20th, 2019 AT 6:33 AM
Tiny
KEN L
  • MASTER CERTIFIED MECHANIC
  • 55,522 POSTS
Hello,

If I can jump in here have you looks at the turn signal switch it sounds like it is shorted the two sides together. Please let me know.
Was this
answer
helpful?
Yes
No
Thursday, August 22nd, 2019 AT 1:15 PM
Tiny
HMAC300
  • MECHANIC
  • 113 POSTS
One thing I forgot on those GM products the sockets used to go bad, the contacts would break off and wouldn't light the bulb or the ground contact would break Usually if you if your local auto parts stores have a HELP section they carry those there as they just clip into the taillight assembly. Good luck on what you find.
Was this
answer
helpful?
Yes
No
Thursday, August 22nd, 2019 AT 1:26 PM
Tiny
VACA828
  • MEMBER
  • 6 POSTS
Did check of turns signal wiring from steering column connection and all four turn signals worked perfectly. Reconnect at steering column and all four rear lights flash either left or right. I was told that maybe the headlight switch is bad. Do you think the problem now is the turn signal switch in the column?
Was this
answer
helpful?
Yes
No
Sunday, August 25th, 2019 AT 5:59 PM
Tiny
SCGRANTURISMO
  • MECHANIC
  • 4,897 POSTS
Hello again,

It very well could be. If you were unable to find the short in the wiring, then it almost has to be in the turn signal switch. Please get back to us with what you are able to find out.

Thanks,
Alex
2CarPros
Was this
answer
helpful?
Yes
No
Monday, August 26th, 2019 AT 1:51 AM

Please login or register to post a reply.