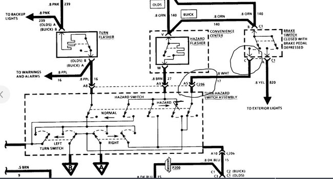
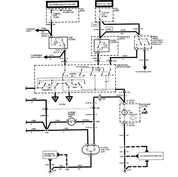
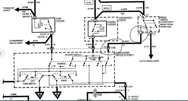
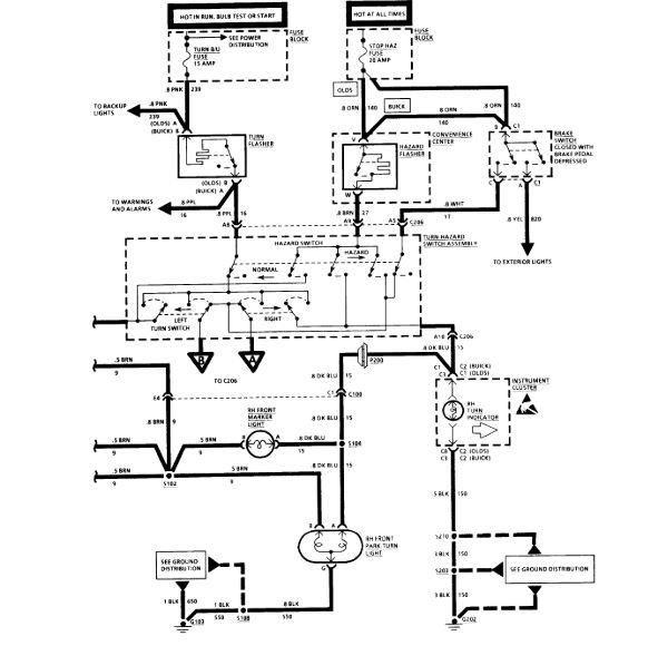
Monday, September 30th, 2019 AT 11:11 PM
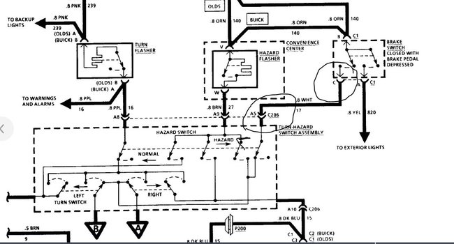
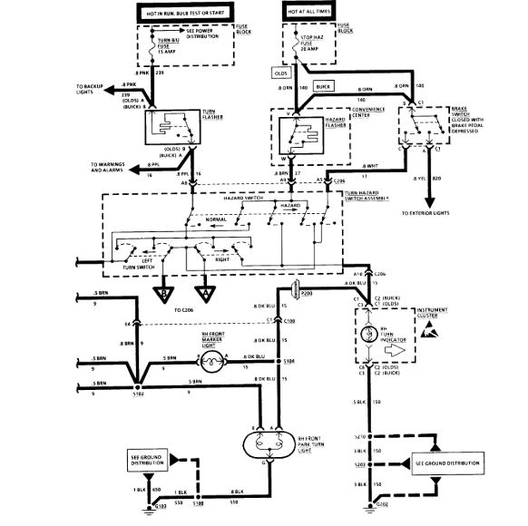
Can't move it up or down. Four ways works, cruise control works, low/beam high beam works.I have no stop lights in the back excepting for the center light.I was told that I have to pay $50.00 to have them check the issue. How much will it cost me to have this done?


