Thursday, March 10th, 2022 AT 8:33 PM
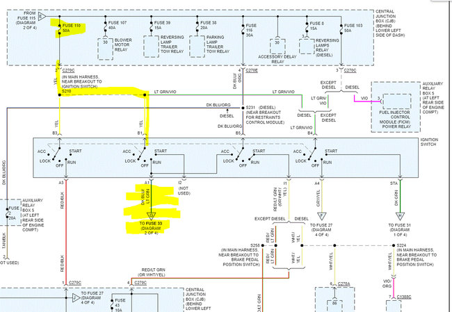
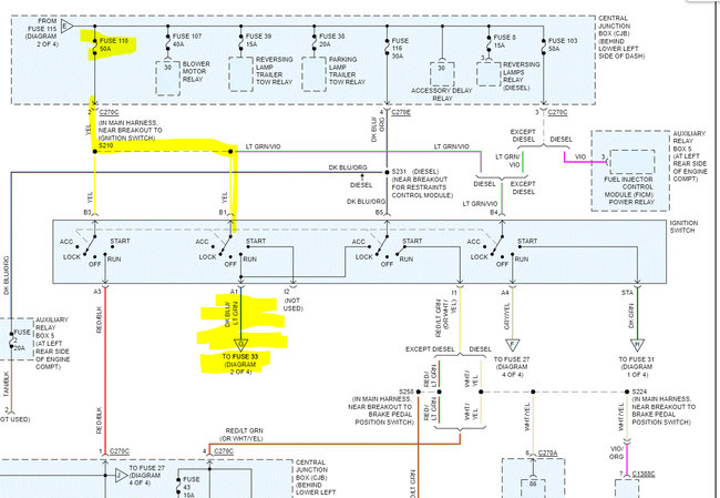
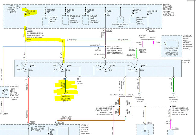
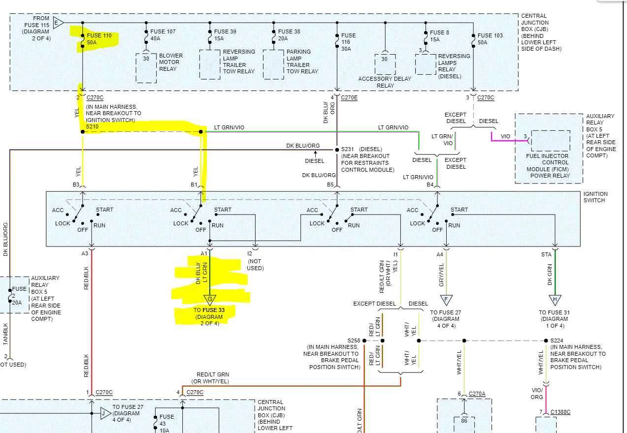
I was putting a new radio in my truck and had no problems; the radio was working, and I was going to bolt it in when my door dinger kicked on with key turned to on. So, I tried starting the truck and it turns over but will not start. I’m no professional radio installer but I’ve done it multiple times before and have never had this happen. I checked all my fuses and none of them are blown, but one half of my panel are not getting power. I’m not sure if I blew it up or what.




