Inside release latch button not working

Tiny
HANK5796
  • MEMBER
  • 2011 NISSAN SENTRA
  • 1.9L
  • 4 CYL
  • 2WD
  • AUTOMATIC
  • 66,000 MILES
When I push down on my truck release button from inside my truck does not open. It will open with my key.
Saturday, January 1st, 2022 AT 7:36 AM

1 Reply

Tiny
JACOBANDNICKOLAS
  • MECHANIC
  • 110,194 POSTS
Hi,

First, from what I am reading, there are three possible systems. One is with an intelligent key, one without the key, and one is cable actuated.

When you try to open the trunk, is it an electrical switch you press or is it a lever you pull?

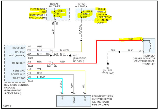
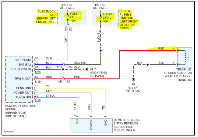
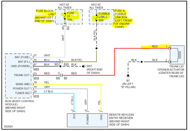
I attached wiring schematics below of both electrical designs for your review. Let me know as much as you can as far as the system you have. Also, if you are certain, it is electric, open the trunk and locate the electric trunk actuator. Have a helper press the button while you check for power at the red wire on the actuator. Let me know what you find.

Here is a link you may find helpful:

https://www.2carpros.com/articles/how-to-check-wiring

Let me know as much as you can. I will watch for your reply.

Take care,

Joe

See pics below.
Was this
answer
helpful?
Yes
No
Saturday, January 1st, 2022 AT 11:06 PM

Please login or register to post a reply.