Transmission, reverse does not work

Tiny
SIDKADDY
  • MEMBER
  • 2006 KIA RIO
  • 1.2L
  • 4 CYL
  • 2WD
  • AUTOMATIC
  • 50,000 MILES
Reverse gear doesn't work.
Saturday, January 26th, 2019 AT 2:21 PM

4 Replies

Tiny
SEVAG P
  • MECHANIC
  • 406 POSTS
Hello sidkaddy thank u for using 2carpros.
here our transmission problem guides https://www.2carpros.com/articles/automatic-transmission-problems.
please check for transmission fault codes.for more diagnosis.
Was this
answer
helpful?
Yes
No
-1
Sunday, January 27th, 2019 AT 8:09 AM
Tiny
KEN L
  • MASTER CERTIFIED MECHANIC
  • 55,383 POSTS
Hello,

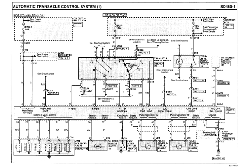
Can I ask if the reverse lights are working? If not the car will not go into reverse I would check the gear range selector sensor to see if that is the problem. Here is a diagram to help you find the sensor on the transmission.

Check out the diagrams (Below). Please let us know what you find. We are interested to see what it is.
Was this
answer
helpful?
Yes
No
Sunday, January 27th, 2019 AT 10:59 AM
Tiny
SIDKADDY
  • MEMBER
  • 2 POSTS
Actually to be specific, the problem is chronic, sometimes it works and other times not. To get around it you have to restart the engine and it would activate the reverse gear.
Was this
answer
helpful?
Yes
No
Tuesday, January 29th, 2019 AT 9:02 AM
Tiny
SEVAG P
  • MECHANIC
  • 406 POSTS
Hello,
seems you have problem inside hydraulic control unit (valve body)solenoid valve, responsible for reverse gears in not working properly to open hydraulic passage and activate reverse clutch or the command signal from selector gear is not working, problem can be wiring or selector gear itself, also problem can be from transmission control unit, not receiving signal from selector gear or not sending signal to solenoid valve.(Check the wiring diagram).
To make sure for proper diagnosis u must read the fault codes. That is the proper way.
Was this
answer
helpful?
Yes
No
Tuesday, January 29th, 2019 AT 10:34 AM

Please login or register to post a reply.