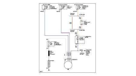
The battery \ charge light came on so I replaced both the alternator and battery with new parts. The light is still on and the alternator is putting out 12.3 volts and declining to the battery. The fuses under the hood and dash are still good. I am stumped.
Sunday, October 28th, 2007 AT 10:40 PM




