1994 Toyota Camry 4 cyl Two Wheel Drive Automatic
CarPros,
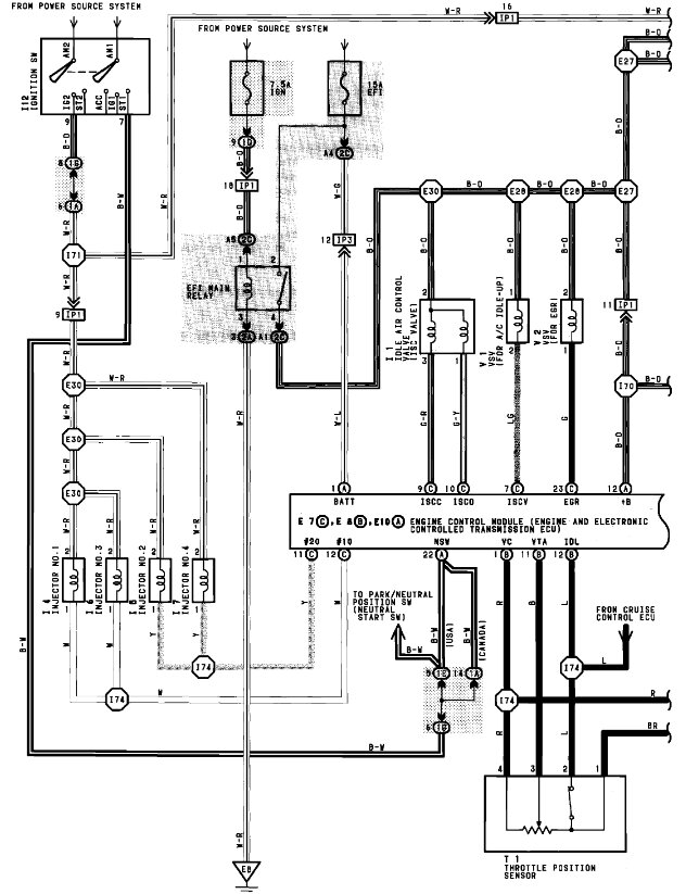
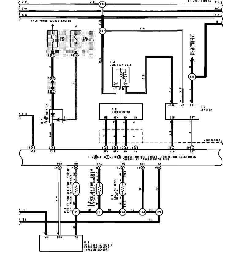
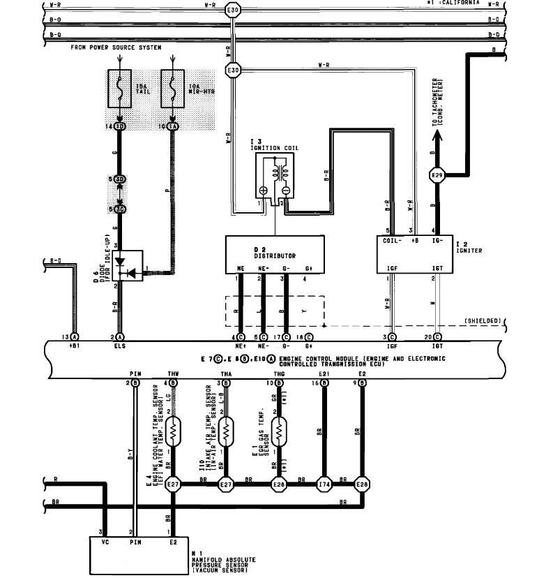
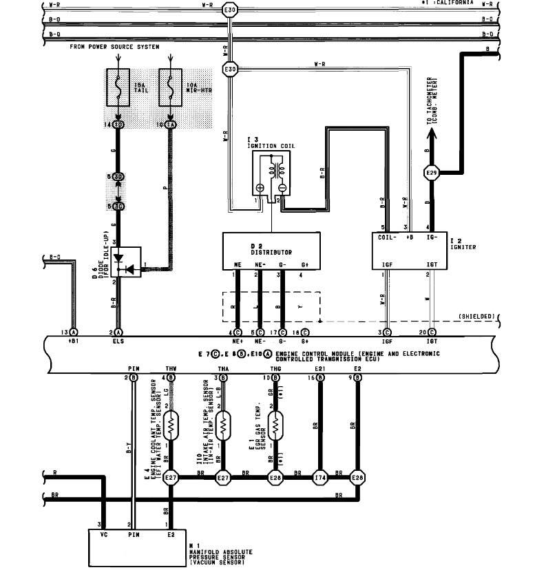
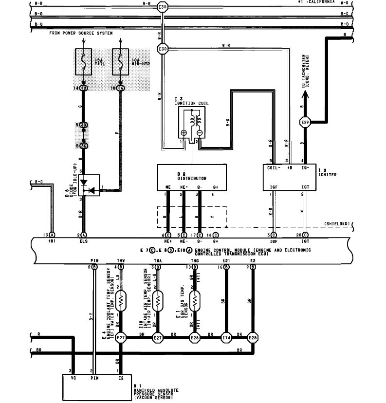
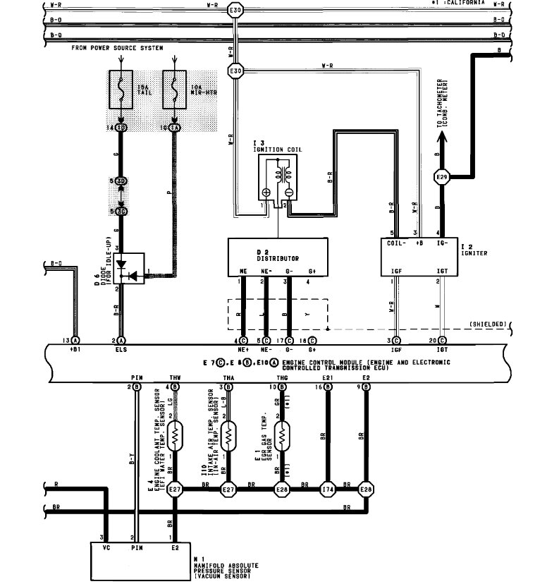
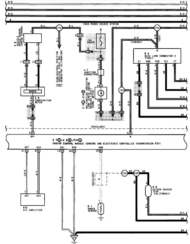
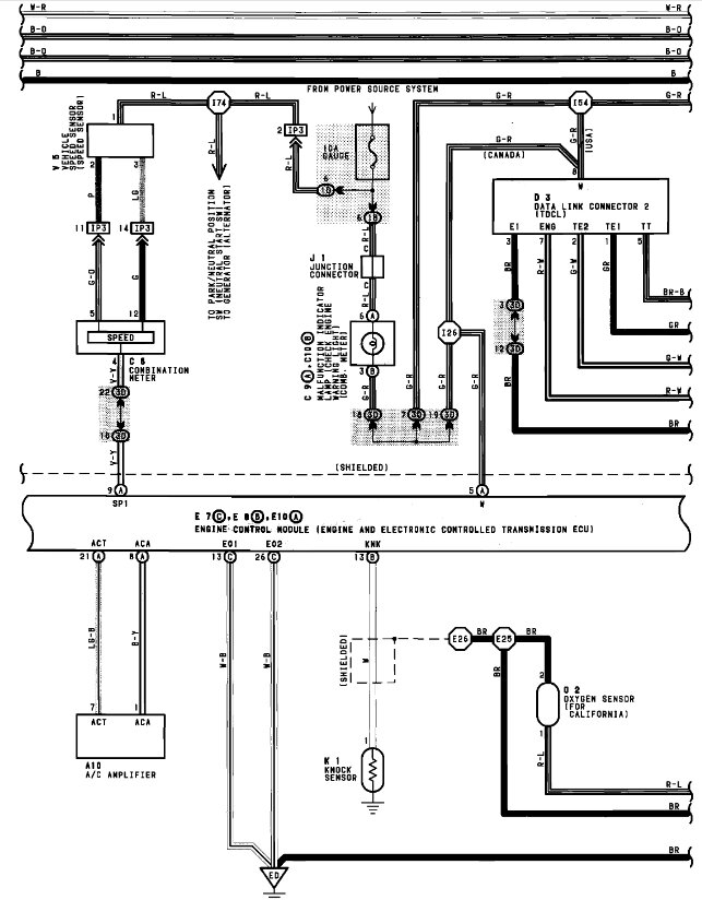
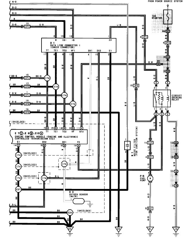
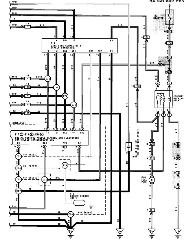
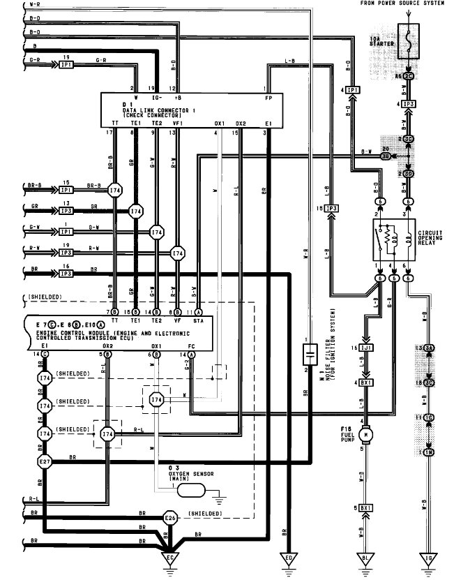
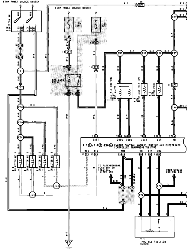
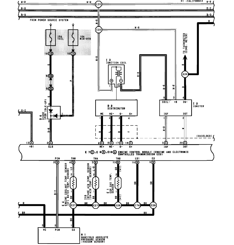
I'm not getting power from ignition switch to the ignition coil. The coil ohmes out good.
Instead of replacing the switch I'd like to run an auxilliary circuit to energize the coil. Trouble is, the Haynes manual shows colors at the plug, not present in the actual car. I'm guessing Toyota is using this as a junction as I never saw a coil with more than two primary side connections.
The colors at this plug are (in order from front to back) Yel, Blk, Blu, and Red.
Can you tell me which two I can use to fire the coil up (either colors or plug position)?
Thanks for your help.
SN
updated 3-5-10
question: 2CP,
My question was straight forward - What colors AT THE PLUG energizes the primary of the ignition coil on my Toyota Camry? BMRFIXIT took me everywhere but that plug or those wires.
If the computer doesn't allow me to fire up this coil using an auxiliary circuit, then just say so. I know energizing the coil this way would allow the car to be started in gear, etc. But I didn't ask that.
Thanks,
SN
Thursday, March 4th, 2010 AT 11:55 AM





