Sunroof stuck open, how do you manually open it?

2005 JAGUAR VANDEN PLAS
77,000 MILES • 5.0L • 6 CYL • AUTOMATIC
Avatar
REY ROSARIO
  • MEMBER
  • 1 POST
The sunroof is not working and completely opened and won’t work. How do I manually close it?
Mar 21, 2023 at 7:34 AM
Repair Safety Notice: This information is for general instructional purposes only. Vehicle repair can be dangerous. Verify all information, follow manufacturer service procedures, use proper tools and safety equipment, and consult a qualified repair shop when needed.
Advertisement
Avatar
STRAILER
  • CAR REPAIR CONTRIBUTOR
  • 54,209 POSTS
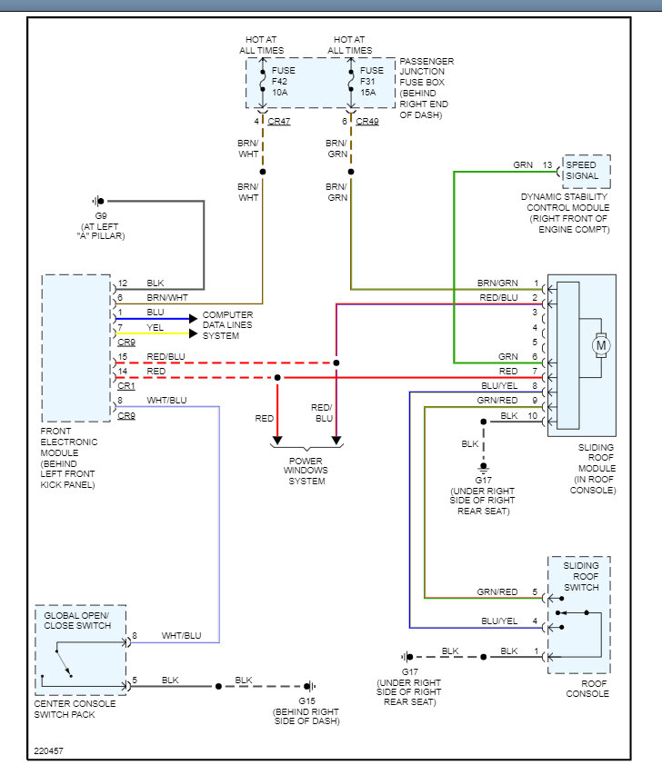
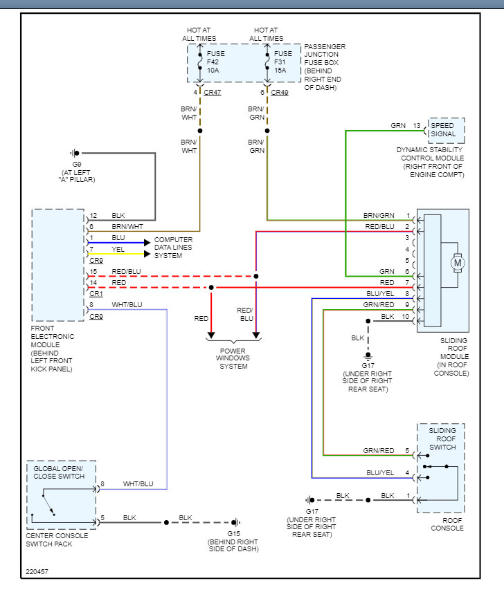
The only way to manually close the sunroof is to remove the motor cover and sunroof motor and work the drive gear by hand. I would see if the motor is getting power and ground which I have included a guide to help test it and if it is the motor has gone bad and it needs to be replaced. Also check the fuse# F42 and F31 in the interior fuse panel.

https://www.2carpros.com/articles/how-to-use-a-test-light-circuit-tester

Check out the images (below). Let us know what happens and please upload pictures or videos of the problem so we can see what's going on. Here is a wiring diagram so you can see how the system works.
Mar 21, 2023 at 10:35 AM
Advertisement