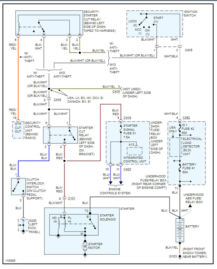
Sunday, May 17th, 2020 AT 9:33 AM
I bought a brand new battery and a brand new starter, the starter will engage but wont turn over. I lightly sanded the area around the ground placement and put new coping pieces on the ends of the positive and negative wiring.



