Starter relay location

Tiny
EASYFAME3
  • MEMBER
  • 2001 MITSUBISHI MONTERO
  • 3.5L
  • 6 CYL
  • 4WD
  • AUTOMATIC
  • 166,000 MILES
I just recently replaced my starter, alternator and battery. Battery terminals are all clean and I have 12v going to my starter but only 8v going to my starters solenoid, so the car has trouble starting and turns over very slowly, I suspect the ignition switch or starter relay but can not find the location of the starter relay. PLEASE HELP
Thursday, October 29th, 2020 AT 8:27 PM

1 Reply

Tiny
ASEMASTER6371
  • MECHANIC
  • 52,796 POSTS
Good morning,

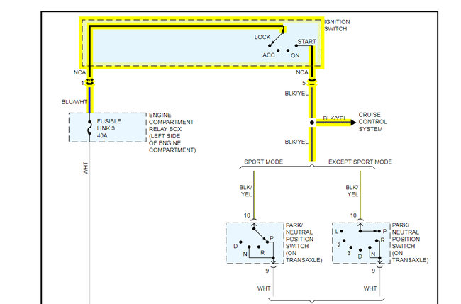
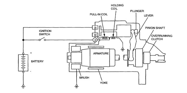
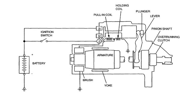
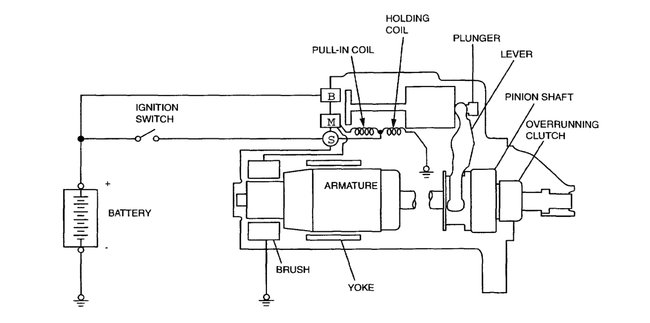
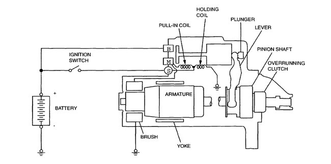
I attached a wiring diagram for you to view.

You will need to check the voltage coming out of the switch on the wire I attached.

https://www.2carpros.com/articles/how-to-check-wiring

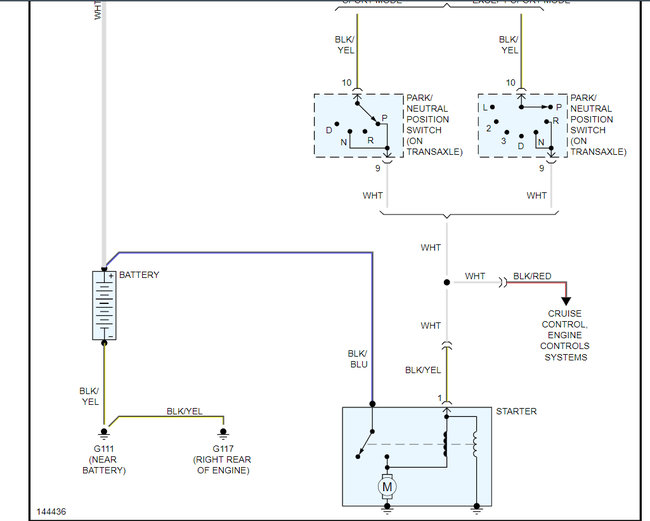
From the switch, it goes to the park/neutral switch and then off to the solenoid.

There is no relay in the system at all.

Roy

GENERAL DESCRIPTION
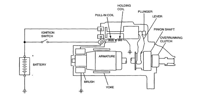
If the ignition switch is turned to the "start" position, current flows in the coil provided inside magnetic switch, attracting the plunger. When the plunger is attracted, the lever connected to the plunger is actuated to engage the starter clutch.

On the other hand, attracting the plunger will turn on the magnetic switch, allowing the "B" terminal and "M" terminal to conduct. Thus, current flows to engage the starter motor.

When the ignition switch is returned to the "on" position after starting the engine, the starter clutch is disengaged from the ring gear.

An overrunning clutch is provided between the pinion and the armature shaft, to prevent damage to the starter.

OPERATION
For models equipped with M/T, the clutch pedal position switch contact is switched "off" when the clutch pedal is depressed. When the ignition switch is then switched to the "ST" position, electricity flows to the starter relay and the starter motor, the contact (magnetic switch) of the starter is switched "on" and the starter motor is activated.

NOTE: If the ignition switch is switched to the "ST" position without the clutch pedal being depressed, electricity flows to the starter relay (coil), the clutch pedal position switch (contacts) and to ground, with the result that the contacts of the starter relay are switched "off", and because the power to the starter motor is thereby interrupted, the starter motor will not operate.

For models equipped with A/T, when the ignition switch is switched to the "ST" position while the selector lever is at the "P" or "N" position, the contact (magnetic switch) of the starter is switched "on" and the starter motor is activated.
Was this
answer
helpful?
Yes
No
+1
Saturday, October 31st, 2020 AT 4:33 AM

Please login or register to post a reply.