Starter relay does not engage after a theft attempt?

Tiny
CHAVOR
  • MEMBER
  • 1997 FORD F-150
  • 4.6L
  • V8
  • 2WD
  • AUTOMATIC
  • 155,000 MILES
Truck will start by jumping poles on relay. Have replaced key cylinder. Signal is apparently not coming from ignition.
Monday, May 29th, 2023 AT 3:12 PM

1 Reply

Tiny
KEN L
  • MASTER CERTIFIED MECHANIC
  • 55,488 POSTS
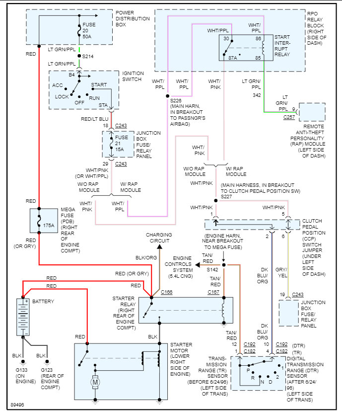
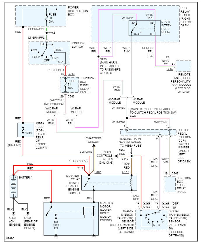
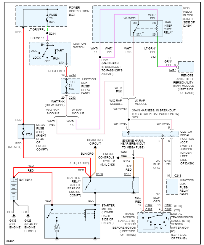
In the main fuse panel under the hood check fuse #20 - 50 amp and fuse # 21 in the interior fuse panel.

here is a guide to help:

https://www.2carpros.com/articles/how-to-check-a-car-fuse

Here is how the ignition switch is wired so you can see how the system works and where to help test to see where you lose power. Check out the images (below). Please let us know what you find. We are interested to see what it is.
Was this
answer
helpful?
Yes
No
Tuesday, May 30th, 2023 AT 12:48 PM

Please login or register to post a reply.