HOME
ASK A QUESTION
REPAIR GUIDES
BECOME A MEMBER
LOG IN
Login with Facebook
OR
Remember me
NOT A MEMBER?
FORGOT PASSWORD?
CONTACT US
PRIVACY POLICY
TERMS AND CONDITIONS
☰
Home
Ford
Explorer
Engine
Starter
Relay
Not sure if relay is bad or just the starter?
AGALLEGOS90
MEMBER
1995 FORD EXPLORER
4.0L
6 CYL
2WD
AUTOMATIC
300,000 MILES
Not sure if relay is bad or just the starter?
Tuesday, November 26th, 2024 AT 6:12 PM
2 Replies
CARADIODOC
MECHANIC
34,489 POSTS
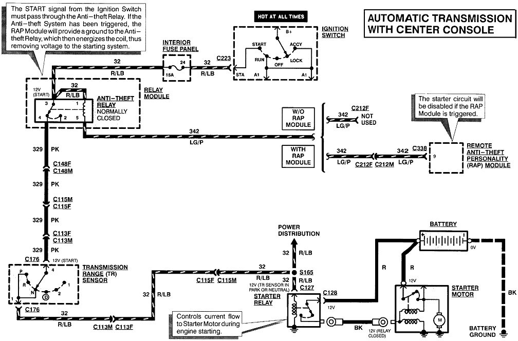
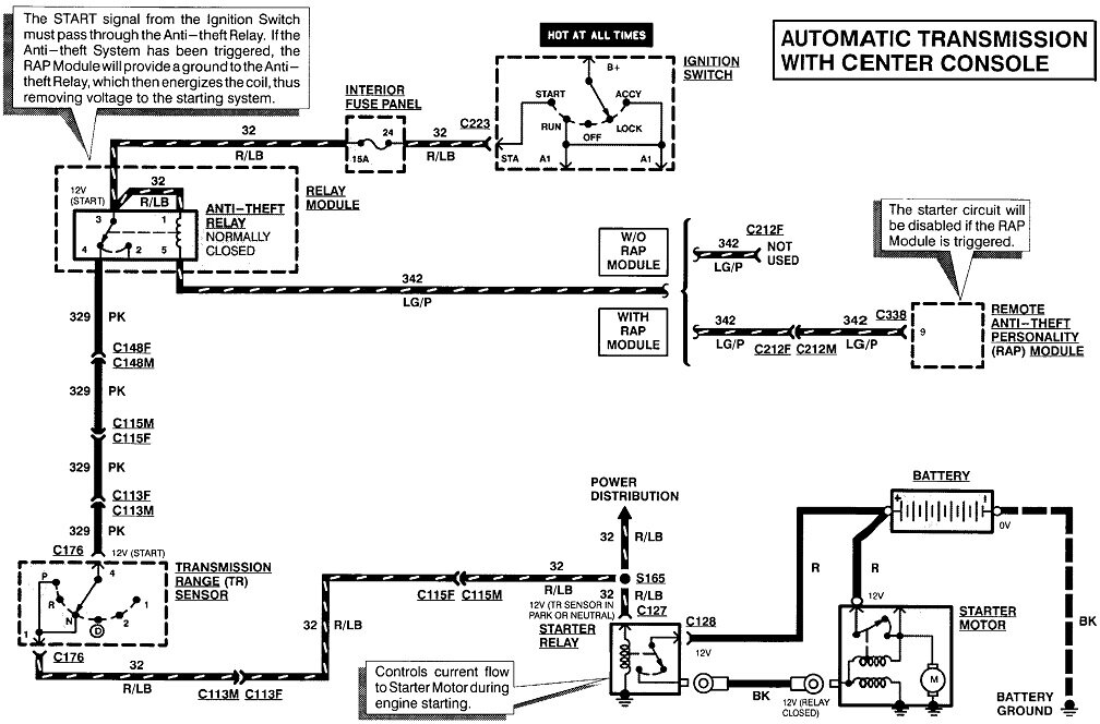
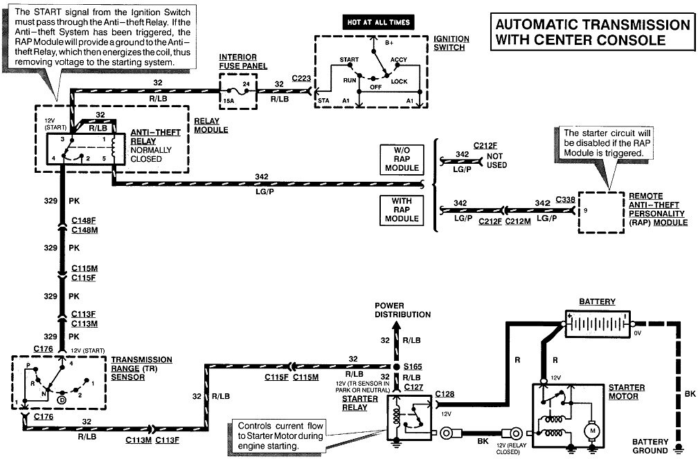
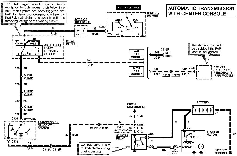
What's the question / problem / symptoms? What have you done so far? Any details or observations?
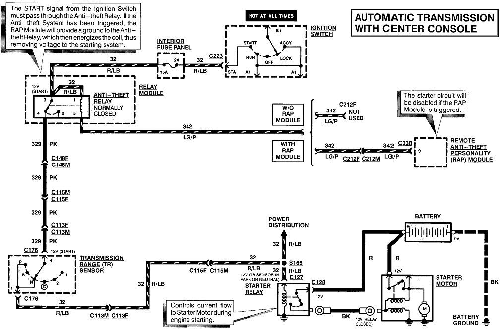
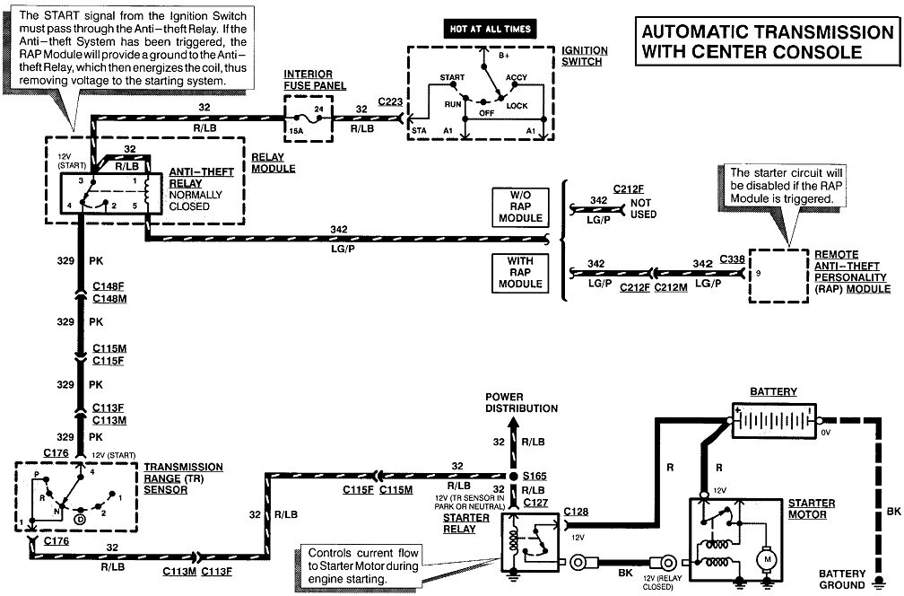
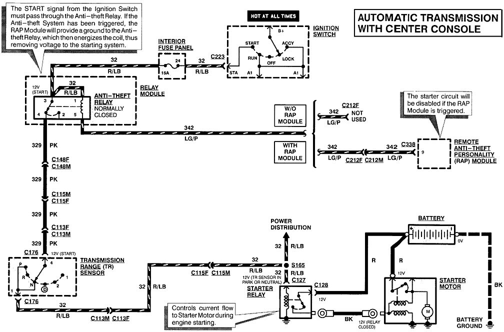
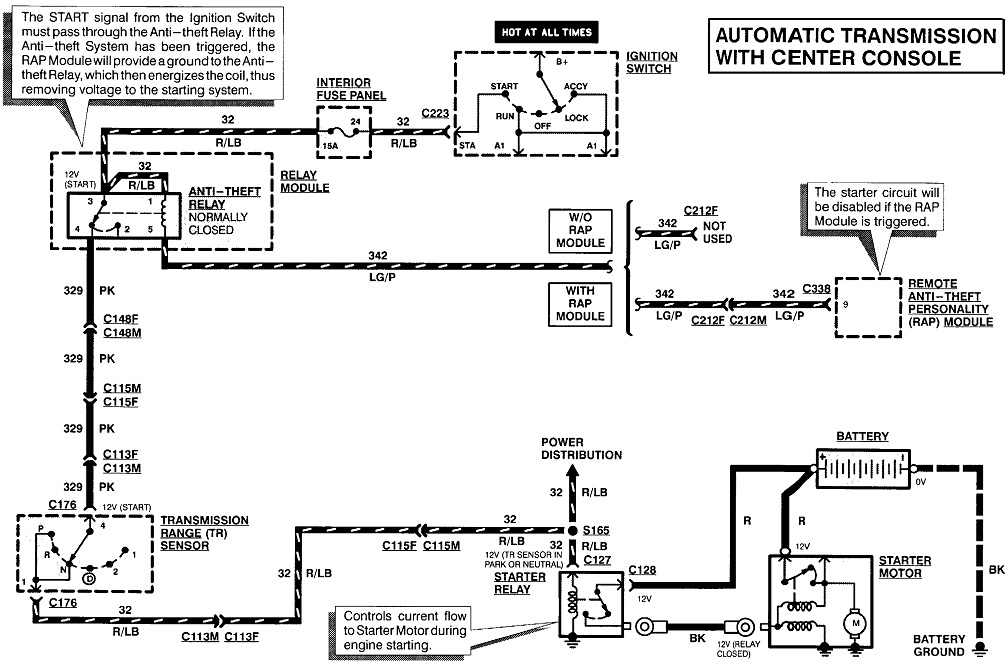
Images (Click to make bigger)
Was this
answer
helpful?
Yes
No
Tuesday, November 26th, 2024 AT 6:24 PM
KEN L
MASTER CERTIFIED MECHANIC
55,488 POSTS
If you follow this guide and can tell you if the starter is bad or not. This will help you see if the starter trigger wire is getting power.
https://www.2carpros.com/articles/starter-not-working-repair
Please go over this guide and get back to us
Was this
answer
helpful?
Yes
No
Thursday, November 28th, 2024 AT 12:00 PM
Please
login
or
register
to post a reply.
Related Starter Relay Content
1991 Ford Explorer Burned Starter Relay And Starter...
My Daughter Has A 1991 Ford Explorer Which Has Only 110000 Kms. One Day Out Of The Blue She Experienced A Slight Problem Starting The...
Asked by
old_crowe
·
1 ANSWER
1991
FORD EXPLORER
1997 Ford Explorer Starter Relay?
Haven't Had Any Previous Related Problems Until Today. Tried To Start The Truck And Got Nothing But A Click. Not A Bunch Of Clicks, Just 1...
Asked by
biggcollectibles
·
1 ANSWER
1997
FORD EXPLORER
1997 Ford Explorer Starter An Starter Relay
Why Doesn My Car Start I Put A New Starter And Starter Relay On It Worked 4 A Few Days Then Stop Starting Again. Could It Be The Relay Fuse...
Asked by
ibleavn
·
1 ANSWER
1997
FORD EXPLORER
2001 Ford Explorer Urgent!starter, Alternator, Fuel...
My 01 Exploror Sport Will Not Start. I Made A Few Errands For A Bout 3 Miles. On My Last Errand I Stopped And Got Out For About 15miin. I...
Asked by
backwoods3006
·
9 ANSWERS
2001
FORD EXPLORER
2001 Ford Explorer Starter?
I Changed Out My Starter A Few Weeks Back And Since Then, My Cars Been A Paperweight. The Lights And Everything Work, But When I Try To...
Asked by
marsun76
·
3 ANSWERS
2001
FORD EXPLORER
VIEW MORE
Ask a Car Question. It's Free!
How to Use a Test Light
Starter Replacement
Starter Motor Replacement