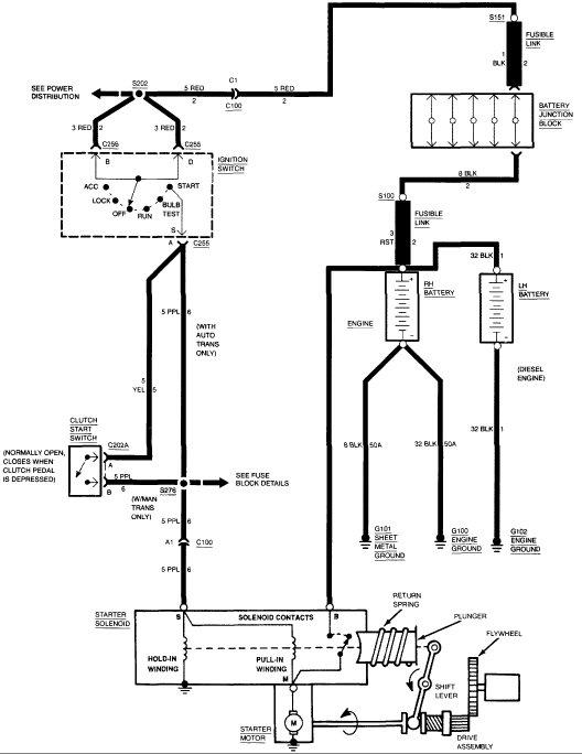
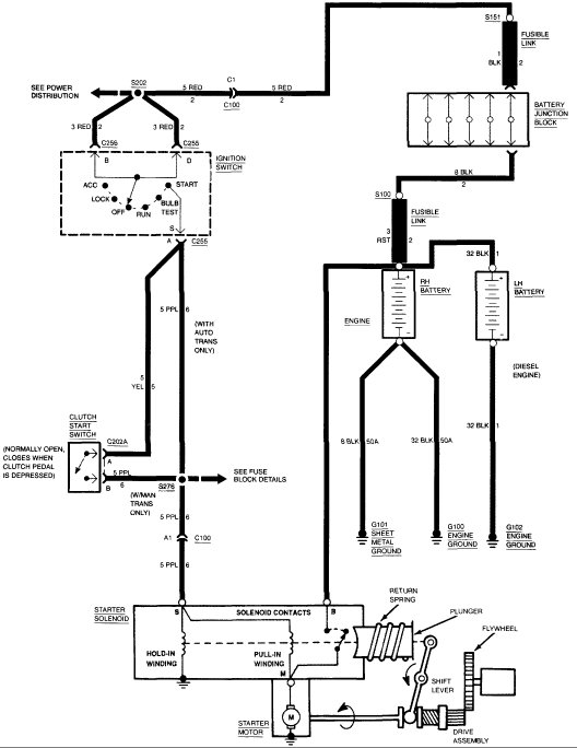
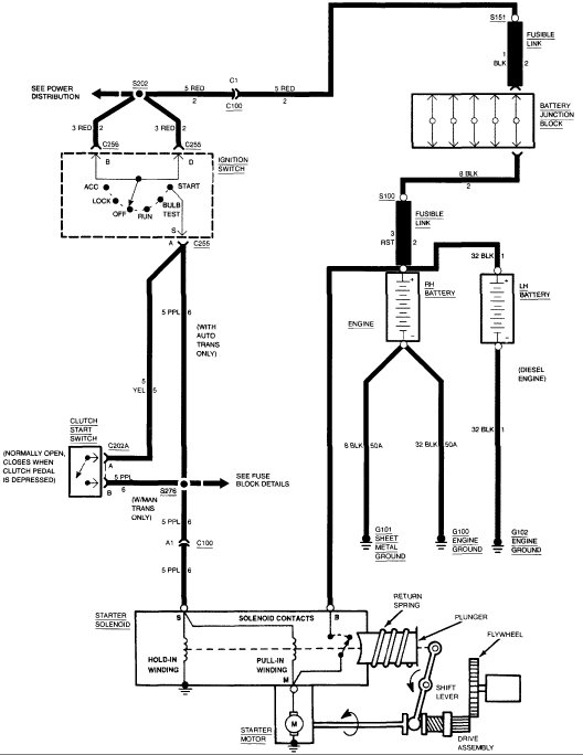
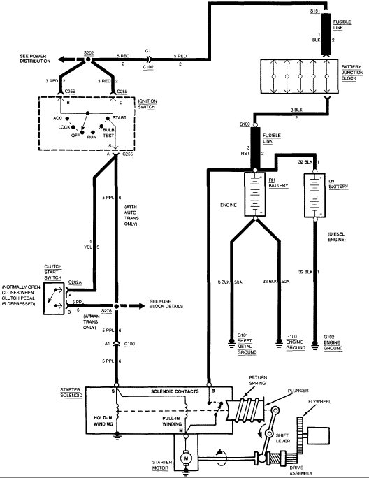
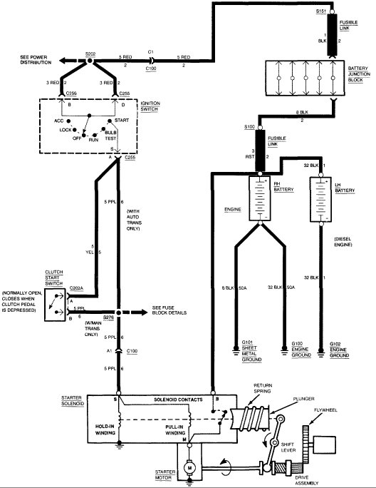
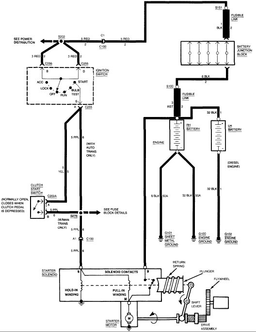
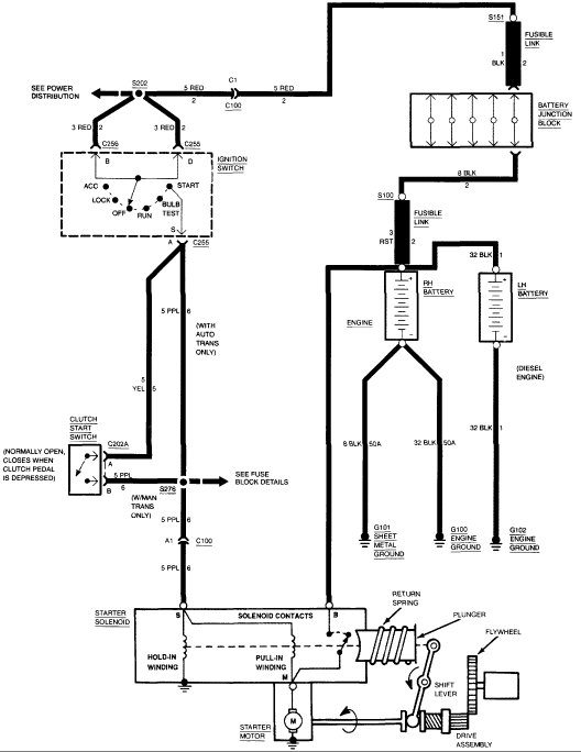
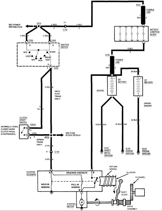
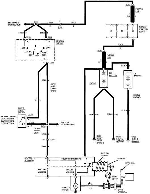
The neutral switch is located on top of steering column toward the base, correct? It had two wire connector, We used jumper wire between those two wires for the connector, we still could not get it to crank. The only diagrams I have access to, do not even show neutral switch wiring, do you have the proper wire colors?
He told me, with key in the crank position, no voltage at starter S terminal.
We decided to bypass ignition and neutral switch, to see if it would crank. Used twelve gauge wire from battery to starter S terminal. When I touched that wire to positive battery terminal, the wire sparked like crazy and got hot in my hand, the starter did spin, but evidently did not kick out the drive gear, no cranking. I disconnected.
The starter solenoid on this vehicle is hard to get at, cannot see anything, but, you can feel. One minute I am thinking the starter motor is faulty, even though it was tested. The next minute, I am thinking why is the S terminal not hot with key in the crank position? New neutral switch.
A proper wiring diagram for neutral switch showing to and from would be helpful. Thank you.
As you can tell I am frustrated.
Saturday, July 15th, 2017 AT 2:23 PM



