Battery smoking when trying to jump start

Tiny
JOVANIHERRERA0323
  • MEMBER
  • 2002 CHRYSLER PT CRUISER
  • 2.4L
  • 4 CYL
  • 2WD
  • 184,000 MILES
I recently changed my alternator on my car and when we tried jump starting the car we noticed smoke coming from some cables under the battery tray smelled burned. Was it because of the alternator or just a coincidence.
Wednesday, October 28th, 2020 AT 5:36 AM

21 Replies

Tiny
KASEKENNY
  • MECHANIC
  • 18,907 POSTS
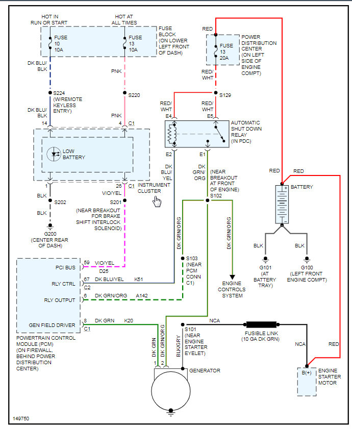
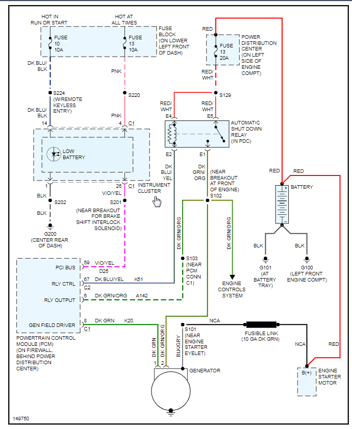
This may be related to the alternator but burned wires are caused by one of two things. Either a short causing too much current to go through them. Or the wires are old and have high resistance and the resistance is causing the heat.

Either way, we need to replace this wire at this point and then identify which one it is so that we can test it. Can you trace the wires that are burned and tell me where they go? What is at the ends of the wire? Then we can try to identify what they are and test those components to make sure they are not causing an issue that would melt the new wiring.
Was this
answer
helpful?
Yes
No
Wednesday, October 28th, 2020 AT 8:38 AM
Tiny
JOVANIHERRERA0323
  • MEMBER
  • 17 POSTS
Before all that. I did cut and swap the connector for the alternator because it was a small difference. The original is the blue one.
Was this
answer
helpful?
Yes
No
+1
Wednesday, October 28th, 2020 AT 12:45 PM
Tiny
JOVANIHERRERA0323
  • MEMBER
  • 17 POSTS
My other question is, if I replace the wiring either for the car alternator cables or the burned ones will they burn again when I try to start up the car again?
Was this
answer
helpful?
Yes
No
Wednesday, October 28th, 2020 AT 12:49 PM
Tiny
KASEKENNY
  • MECHANIC
  • 18,907 POSTS
Okay. Let's step back and can you give me the detail as to why you put an alternator on it and then did you only change the connector? How did you connect the new connector? Did you solder the wiring together?

Then which terminals did you connect each wire to? Meaning you should have terminal one with the green wire and 2 should have the green with orange wire. Lastly we need to ohm out the wire from the battery to the alternator. There is a fusible link that we need to make sure is still good.

Let us know this info and we can go from there. Thanks
Was this
answer
helpful?
Yes
No
Wednesday, October 28th, 2020 AT 5:06 PM
Tiny
JOVANIHERRERA0323
  • MEMBER
  • 17 POSTS
Okay, it all started when in the mornings I would start up the car and it would not start I would jump start it. It would turn on some times and sometimes not, then I noticed my dashboard lights would dim on and off from bright to a low then I took it to a friend and he checked it and said my alternator was bad. He then said to go to a junk yard and get one as long the car was as same as mine and everything matched. We then took the old one off and put the used one on come to find out the connector for the alternator was different style it was still 2 pin connector but smaller he then cut the connector for the old alternator on the car and bridged it like ppl do with stereos cables then we were going to jump start it and saw some smoke coming from the cables I mentioned earlier idk if its related or just a coincidence. The blue one is the old connector and the one is the white one.
Was this
answer
helpful?
Yes
No
Wednesday, October 28th, 2020 AT 7:07 PM
Tiny
KASEKENNY
  • MECHANIC
  • 18,907 POSTS
Okay. Based on that info, let's take that alternator that you got from the junk yard to a parts store that can bench test it. I am thinking it may have a short and the voltage spiked and burned the wire. If the alternator tests ok then we will need to test the wiring to make sure it is ok as well. However, due to that info, I suspect the used alternator was the issue. Also, did they say what vehicle this came off of?
Was this
answer
helpful?
Yes
No
+1
Thursday, October 29th, 2020 AT 4:18 PM
Tiny
JOVANIHERRERA0323
  • MEMBER
  • 17 POSTS
Yeah a 2.4 automatic PT Cruiser.
Was this
answer
helpful?
Yes
No
Thursday, October 29th, 2020 AT 4:31 PM
Tiny
KASEKENNY
  • MECHANIC
  • 18,907 POSTS
Okay. That is good. The difference in connector then is because it came out of a different model year PT Cruiser. That was common for them to change connectors.

Let's get it tested and go from there. Lastly, do you know which specific wires were burned?
Was this
answer
helpful?
Yes
No
+1
Thursday, October 29th, 2020 AT 6:50 PM
Tiny
JOVANIHERRERA0323
  • MEMBER
  • 17 POSTS
I don't but tomorrow morning I will take a look at it all. I do know it was from this connection it's under the battery tray.
Was this
answer
helpful?
Yes
No
Thursday, October 29th, 2020 AT 8:12 PM
Tiny
KASEKENNY
  • MECHANIC
  • 18,907 POSTS
Okay. That helps. Let's try to narrow it down a little more and we should be able to figure out what happened. Also, getting that alternator tested is key. Thanks
Was this
answer
helpful?
Yes
No
+1
Friday, October 30th, 2020 AT 4:50 PM
Tiny
JOVANIHERRERA0323
  • MEMBER
  • 17 POSTS
Finally got to the car, but it got dark have not taken the alternator to get checked yet kind of hard single dad and no car, haha. Did notice there was a number 12 where the burned cables connects the 12 is on the connector I will try again tomorrow to find out the color of the cable but I think it's black.
Was this
answer
helpful?
Yes
No
Friday, October 30th, 2020 AT 9:28 PM
Tiny
JOVANIHERRERA0323
  • MEMBER
  • 17 POSTS
Did I mention I have the Haynes book? Also it has the diagram but don't really understand them yet.
Was this
answer
helpful?
Yes
No
Friday, October 30th, 2020 AT 9:32 PM
Tiny
KASEKENNY
  • MECHANIC
  • 18,907 POSTS
Okay. That helps. Does that lead to the transmission? It looks like what is called an inline connector so can you follow the harness to both ends and tell me where it goes? That will tell us what connector that is and then we can tell what wire that was.

However, if it was black, then it may be a ground wire. If it is then the ground that it leads to is most likely loose. Let's trace that harness and go from there. Thanks
Was this
answer
helpful?
Yes
No
+1
Sunday, November 1st, 2020 AT 5:04 PM
Tiny
JOVANIHERRERA0323
  • MEMBER
  • 17 POSTS
No, that one is on there. I know which one your talking about but it's not that one.
Was this
answer
helpful?
Yes
No
Sunday, November 1st, 2020 AT 6:31 PM
Tiny
KASEKENNY
  • MECHANIC
  • 18,907 POSTS
Okay. However, just let me know what is on either end of the wires. In other words, where do they lead too and I can track down what circuit that is based on where it is in the connector. I just need to get a starting point with a component that it is attached to. Thanks
Was this
answer
helpful?
Yes
No
+1
Monday, November 2nd, 2020 AT 6:27 PM
Tiny
JOVANIHERRERA0323
  • MEMBER
  • 17 POSTS
Thank you so much for taking your time and helping me out so much finally got it running again. It was the thick black ground cable that was loose and when I tried to start it up it got fried up. Thank you so much man you're the best.
Was this
answer
helpful?
Yes
No
Saturday, November 7th, 2020 AT 12:46 AM
Tiny
KASEKENNY
  • MECHANIC
  • 18,907 POSTS
The dreaded loose ground strikes again. Thanks for the update. Glad you found it and for sticking with us to keep us informed. That info will surely help others.

Come back next time you need some help. Thanks
Was this
answer
helpful?
Yes
No
+1
Saturday, November 7th, 2020 AT 3:21 PM
Tiny
JOVANIHERRERA0323
  • MEMBER
  • 17 POSTS
I do have two more tiny problems, haha. They are not related to the alternator issue. But they have been bugging me since I got the car, haha. So my fog lights I had to unplug them because if not when I turn the car off they would still stay on. So I just unplugged them. On my dashboard it's always says it's on except if I gently push the lever with my palm of my hand it goes away but if I let go it turns back on.
Was this
answer
helpful?
Yes
No
Saturday, November 7th, 2020 AT 4:03 PM
Tiny
KASEKENNY
  • MECHANIC
  • 18,907 POSTS
We can definitely help with that. However, we need to get a new post started for each issue. We need to keep each post to one issue so solely so that others can find the solutions to them if they visit the site with the same issue. They won't find the answers under different posts.

https://www.2carpros.com/questions/new

Sorry for the inconvenience but let's get a new post started and either I or one of the other guys will jump on it. Thanks
Was this
answer
helpful?
Yes
No
+2
Saturday, November 7th, 2020 AT 4:12 PM
Tiny
JOVANIHERRERA0323
  • MEMBER
  • 17 POSTS
No problem.
Was this
answer
helpful?
Yes
No
Saturday, November 7th, 2020 AT 9:27 PM

Please login or register to post a reply.