How to replace the turn signal switch?

Tiny
GARY SINCELL
  • MEMBER
  • 1998 CHEVROLET S-10
  • 4 CYL
  • 2WD
  • AUTOMATIC
  • 213,000 MILES
How do I change the signal light lever on the steering column in my truck listed above?
Tuesday, February 9th, 2021 AT 11:15 AM

25 Replies

Tiny
SEVAG P
  • MECHANIC
  • 406 POSTS
Hello,

Check the steps below how to replace turn signal switch. First disconnect battery cable. Disable air bag system. Remove steering wheel. Remove knee bolster if necessary. Remove bolts and screws and the lower and upper column cover. Remove lock cylinder, if necessary, remove wiring harness strap. Disconnect steering column electrical connector. Disconnect turn signal and multifunction switch gray and black connector. Remove turn signal and multifunction switch from the vehicle. Check the diagrams below how to remove and reinstall turn signal switch. Check out the diagrams (below). Please let us know if you need anything else to get the problem fixed. Thank you.
Was this
answer
helpful?
Yes
No
+2
Tuesday, February 9th, 2021 AT 12:11 PM
Tiny
CLYDE T OTTAWAY
  • MEMBER
  • 16 POSTS
  • 1995 CHEVROLET S-10
Electrical problem
1995 Chevy S-10 4 cyl Two Wheel Drive Manual

I replaced the signal switch and the turn signals and and back brake lights don't work the high back brake light works I need suggestions on how to run a check on these two systems I checke the ground and relay need help.
Was this
answer
helpful?
Yes
No
Wednesday, February 10th, 2021 AT 9:23 AM (Merged)
Tiny
RASMATAZ
  • MECHANIC
  • 75,992 POSTS
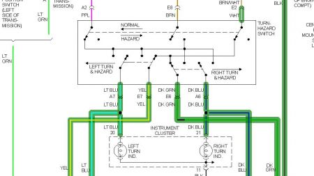
At the turn signal switch connector wires test for power at purple wire while key in On position -you should have battery power. If not replace the trun signal flasher. Also depress the brake pedal and test for power at the switch again -brown and white you should have battery voltage-

If the above 2 check outs the turn signal is defective-

Double check the turn signal connections-

See EWD


https://www.2carpros.com/forum/automotive_pictures/12900_b1_2.jpg




https://www.2carpros.com/forum/automotive_pictures/12900_b2_2.jpg




https://www.2carpros.com/forum/automotive_pictures/12900_b3_2.jpg




https://www.2carpros.com/forum/automotive_pictures/12900_b4_2.jpg

Was this
answer
helpful?
Yes
No
Wednesday, February 10th, 2021 AT 9:23 AM (Merged)
Tiny
CLYDE T OTTAWAY
  • MEMBER
  • 16 POSTS
  • 1995 CHEVROLET S-10
  • 4 CYL
  • 2WD
  • MANUAL
  • 139,000 MILES
I replaced the turn signal switch now I have no turn signal or back brake lights I checked fuse's I put the old switch back in it does the same I think I have a ground problem the top brake light works I need some idea's on how to check this out any info would be helpful. Thanks.
Was this
answer
helpful?
Yes
No
Wednesday, February 10th, 2021 AT 9:23 AM (Merged)
Tiny
RASMATAZ
  • MECHANIC
  • 75,992 POSTS
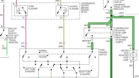
Test the turn and hazard flasher also check ground black wire at rear of right cylinder head. also test the high mount stop relay located at right rear of engine compartment. See below


https://www.2carpros.com/forum/automotive_pictures/12900_brake_light_2.jpg




https://www.2carpros.com/forum/automotive_pictures/12900_b3_1.jpg




https://www.2carpros.com/forum/automotive_pictures/12900_b4_1.jpg

Was this
answer
helpful?
Yes
No
Wednesday, February 10th, 2021 AT 9:23 AM (Merged)
Tiny
CLYDE T OTTAWAY
  • MEMBER
  • 16 POSTS
  • 1995 CHEVROLET S-10
  • 4 CYL
  • 2WD
  • MANUAL
  • 139,000 MILES
I replaced signal switch I now have no turn signal and back brake light the high brake light works I checked the ground and relay. I think I have somting that is not connected I have a open con. On left beside next to lt. Switch it has purple lt blue lt green grey and black with white stripe wires the lt. Blue wire is hot at all times I see no connection.I need help what can I do.
Was this
answer
helpful?
Yes
No
Wednesday, February 10th, 2021 AT 9:24 AM (Merged)
Tiny
BLACKOP555
  • MECHANIC
  • 10,386 POSTS
Try a new switch, it sounds like it hasnt been hooked up properly or the switch is bad, go back and retrace. If you post back ill try to find you a wiring diagram for it.
Was this
answer
helpful?
Yes
No
Wednesday, February 10th, 2021 AT 9:24 AM (Merged)
Tiny
CLYDE T OTTAWAY
  • MEMBER
  • 16 POSTS
  • 1995 CHEVROLET S-10
  • 4 CYL
  • 2WD
  • MANUAL
  • 135,000 MILES
Can the male and female push pull plug be replaced indivudally I checked brake switch it's ok what else should I check don't be in a hurry I will be gone for 3days.
Was this
answer
helpful?
Yes
No
Wednesday, February 10th, 2021 AT 9:24 AM (Merged)
Tiny
2CARPRO JACK
  • MECHANIC
  • 11,533 POSTS
What doesnt work? Brake lights? Turn signals? Need to know what plug you are talking about
Was this
answer
helpful?
Yes
No
Wednesday, February 10th, 2021 AT 9:24 AM (Merged)
Tiny
CLYDE T OTTAWAY
  • MEMBER
  • 16 POSTS
You said to check brake light switch and push pull plug on multifunctual switch I assumed you were talking about the signal switch if not please explain. And any other thing I could check to get my brake lights and signal switch working.
Was this
answer
helpful?
Yes
No
Wednesday, February 10th, 2021 AT 9:24 AM (Merged)
Tiny
2CARPRO JACK
  • MECHANIC
  • 11,533 POSTS
I was asking what plug you are talking about. If the fuses are all good and you have no turn signals or brake lights, it is most likely the turn signal switch.
Was this
answer
helpful?
Yes
No
Wednesday, February 10th, 2021 AT 9:24 AM (Merged)
Tiny
CLYDE T OTTAWAY
  • MEMBER
  • 16 POSTS
Yes but I have replaced the signal switch after I replaced the head I broke the emergency flasher's.I also replaced the wire's to the starter switch. You said to check the push pull plug I assumed that was the plug from the signal switch, if not please explain I am the first to say I am not a qualified mechanic any new ideas are welcome.
Was this
answer
helpful?
Yes
No
Wednesday, February 10th, 2021 AT 9:24 AM (Merged)
Tiny
2CARPRO JACK
  • MECHANIC
  • 11,533 POSTS
If you replaced the turn signal switch and all fuses are good, you might need to take it to a qualified tech. Did you throw away th eold switch? If not match up the plug to be sure that all the wires are in the same spots. There is a seperate small wiring set for the multi-function switch, that plugs in down near the turn switch plug
Was this
answer
helpful?
Yes
No
Wednesday, February 10th, 2021 AT 9:24 AM (Merged)
Tiny
CLYDE T OTTAWAY
  • MEMBER
  • 16 POSTS
The only wire I find is the air bag wire where this small wire run from where does it hook in.
Was this
answer
helpful?
Yes
No
Wednesday, February 10th, 2021 AT 9:24 AM (Merged)
Tiny
JIM61
  • MEMBER
  • 1 POST
  • 1994 CHEVROLET S-10
  • 4.6L
  • 6 CYL
  • 2WD
  • AUTOMATIC
  • 150,000 MILES
My turn signal switch is broken and has no function, wipers, hi/low beams. Any good information on how to change it out?
Was this
answer
helpful?
Yes
No
Wednesday, February 10th, 2021 AT 9:24 AM (Merged)
Tiny
2CARPRO JACK
  • MECHANIC
  • 11,533 POSTS
All SRS (air bag) connectors shpould be yellow. Look fo the yellow connector under the dash
Was this
answer
helpful?
Yes
No
Wednesday, February 10th, 2021 AT 9:24 AM (Merged)
Tiny
ASEMASTER6371
  • MECHANIC
  • 52,796 POSTS
Good evening,

I attached the procedure below for you with a picture for you to view.

Roy

1. Disconnect battery ground cable.
2. Remove steering wheel.

WARNING: Refer to Air Bags and Seat Belts/ Air Bags (Supplemental Restraint Systems)/ Service and Repair/ Air Bag System Disarming & Arming.

3. Using a screwdriver, pry cover from lock plate.
4. Using lock plate compressing tool No. J-23653, or equivalent, remove lock plate as follows:
a. Compress lock plate and pry retaining ring from groove on shaft, Fig. 5.
B. Slowly release lock plate compressing tool, then remove tool and lock plate from shaft end.
5. Slide canceling cam and upper bearing preload spring from end of shaft.
6. Remove turn signal (multi-function) lever.
7. Remove hazard warning knob retaining screw, button, spring and knob.
8. Remove pivot arm.
9. Remove switch retaining screws and pull switch up from column, guiding wire harness through column.
10. Reverse procedure to install.
Was this
answer
helpful?
Yes
No
Wednesday, February 10th, 2021 AT 9:24 AM (Merged)
Tiny
CLYDE T OTTAWAY
  • MEMBER
  • 16 POSTS
Is the air bag connector the only small connector other tha the plug on the signal switch push pull plug I do not have cruise control.
Was this
answer
helpful?
Yes
No
Wednesday, February 10th, 2021 AT 9:24 AM (Merged)
Tiny
2CARPRO JACK
  • MECHANIC
  • 11,533 POSTS
The multi-function lever has its own wiring if I remember correctly, doesnt show up like that in wiring diagrams
Was this
answer
helpful?
Yes
No
Wednesday, February 10th, 2021 AT 9:24 AM (Merged)
Tiny
BPOTTER0624
  • MEMBER
  • 2 POSTS
Jack,

Any chance you have the wiring diagram for the multifunction switch? I've looked in chiltons, haynes, etc and none of those have the diagram for the multifunction switch. I've got a 95 s-10 that originally had a 2.2 4cyl with a 5spd manual. I'd appreciate any help,

Bryan
Was this
answer
helpful?
Yes
No
Wednesday, February 10th, 2021 AT 9:24 AM (Merged)

Please login or register to post a reply.