Sunday, October 23rd, 2022 AT 5:33 PM
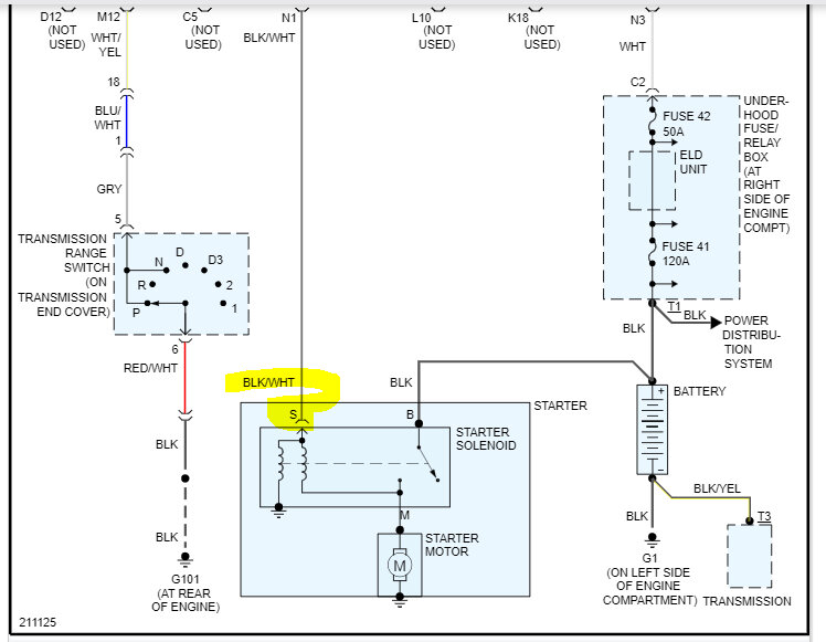
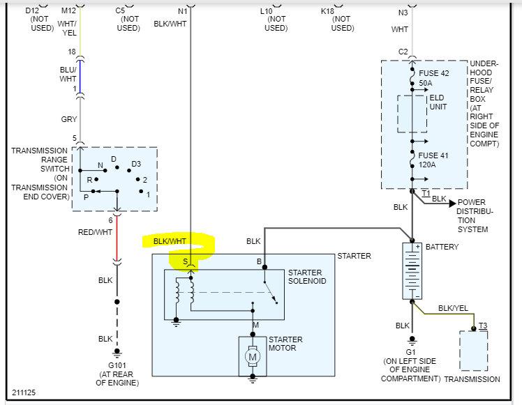
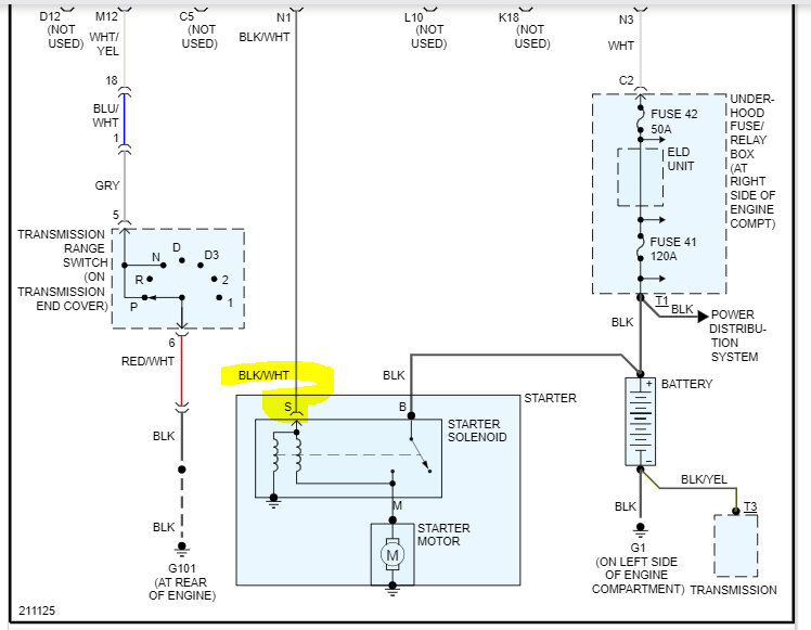
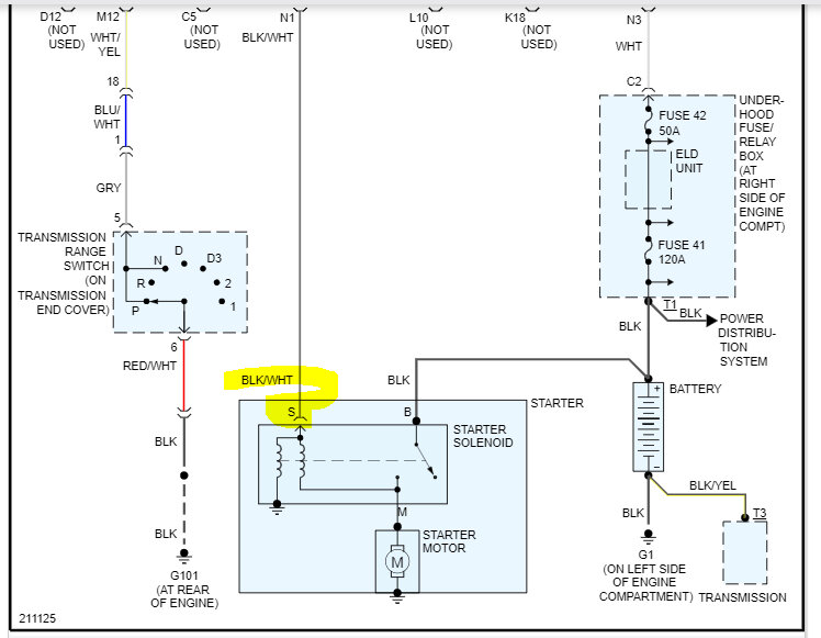
Last week my truck shut off while sitting at a light. So, my first guess is battery. Bought a new battery and was told alternator was fine. Next day the same issue shuts off while at a light. Got worse from there. Next day it stalls to crank and after a few tries it does eventually crank but only drives for a few minutes then shuts off. Then must sit and cool for a good 30 minutes before it cranks back up. Checked the oil it was empty although the oil light never came on and didn't smoke any. So put in four quarts. No lights on, not running hot. I was told the fuel pump, so I bought one and had it out in. And still same issue. Stalls then only goes for few minutes then shuts off then has to sit before it cranks back up.




