Saturday, December 19th, 2020 AT 7:32 AM
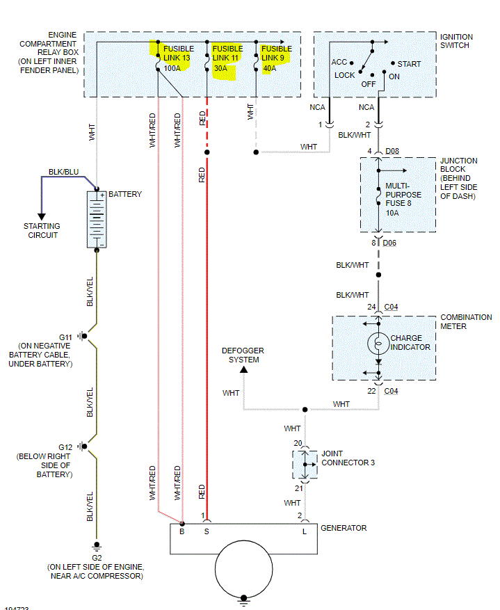
I'm driving my vehicle and it shuts off. I try to restart it, and it won't restart. It makes a clicking noise. I get the vehicle towed home and recharge the battery. Reinstall and vehicle starts. I check the alternator by removing positive cable from the battery. Car doesn't shut off. Battery cables at terminals are clean. Also battery is only two years old. What could be the culprit into what is causing the vehicle to shut off and to be drained of all power to restart and stay running?






