Crankshaft sensor location

2007 SATURN AURA
175,977 MILES • 3.6L • 6 CYL • AUTOMATIC
Avatar
TDELL56
  • MEMBER
  • 3 POSTS
Where is the crankshaft sensor?
May 25, 2019 at 4:52 PM
Advertisement
Repair Safety Notice: This information is for general instructional purposes only. Vehicle repair can be dangerous. Verify all information, follow manufacturer service procedures, use proper tools and safety equipment, and consult a qualified repair shop when needed.
Avatar
KASEKENNY
  • AUTOMOTIVE REPAIR CONTRIBUTOR
  • 18,907 POSTS
Hi TDell56,

I attached the picture and list. I circled it in red just to try to make it a little easier.

Please let me know if you need anything else. Thanks
May 25, 2019 at 5:42 PM
Avatar
TDELL56
  • MEMBER
  • 3 POSTS
Is it on that back of the engine?
May 26, 2019 at 9:03 AM
Advertisement
Avatar
KASEKENNY
  • AUTOMOTIVE REPAIR CONTRIBUTOR
  • 18,907 POSTS
You engine is what is called a transverse engine which means it is mounted sideways in the engine compartment. So if you are standing at the front of the car, the sensor would be on the back side but technically this would be called the side of the engine or bank 1.

Take a look at the attachment and I circled an arrow at the bottom of the picture. This arrow always points to the front of the vehicle just so you can orient yourself.

Please tell me if you have more questions. Thanks
May 26, 2019 at 9:32 AM
Avatar
TDELL56
  • MEMBER
  • 3 POSTS
Thanks, but it’s still not clicking to turn over. any idea what it could be?
May 26, 2019 at 7:51 PM
Advertisement
Avatar
KASEKENNY
  • AUTOMOTIVE REPAIR CONTRIBUTOR
  • 18,907 POSTS
Just so I understand what is happening, you turn the key and all the gauges and lights come on but it doesn't even click to turn over?

What have you done to this point to try and fix it other than the crank sensor? I just don't want to recommend things that you have already ruled out.

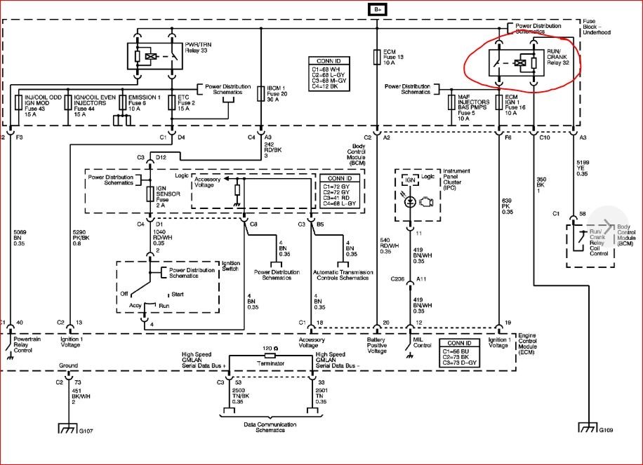
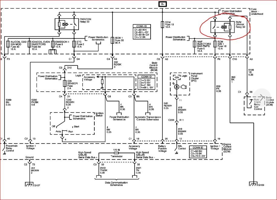
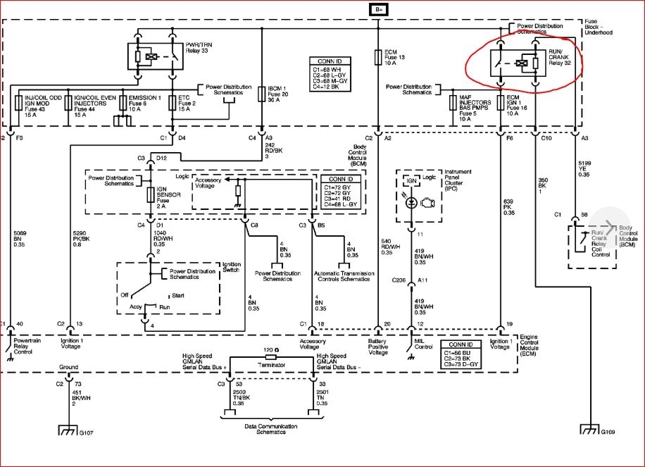
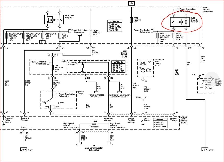
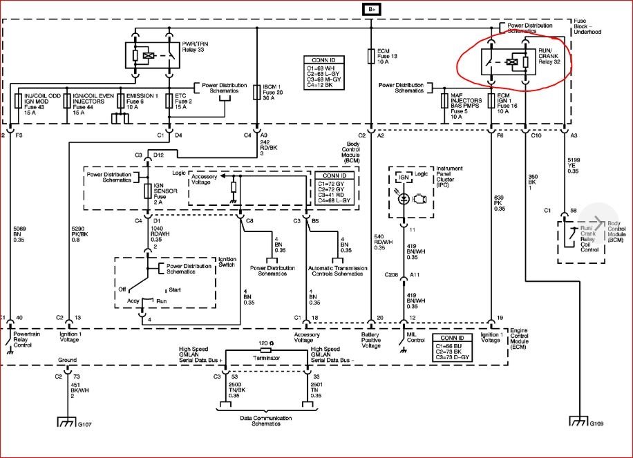
Without knowing the details yet, have you check relay 32? This is the run/crank relay. Also 31 is the starter relay?

https://www.2carpros.com/articles/how-to-check-an-electrical-relay-and-wiring-control-circuit

Let me know the detail of what you have done so far and about these relays and we can go from there. Thanks
May 26, 2019 at 8:19 PM