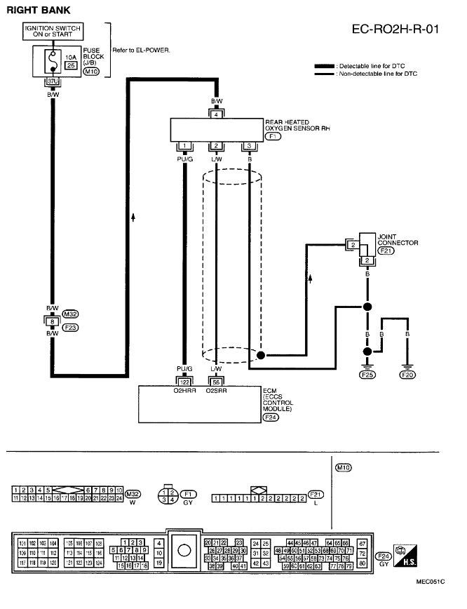
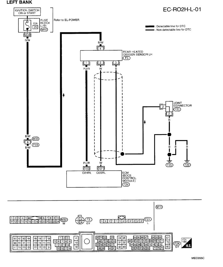
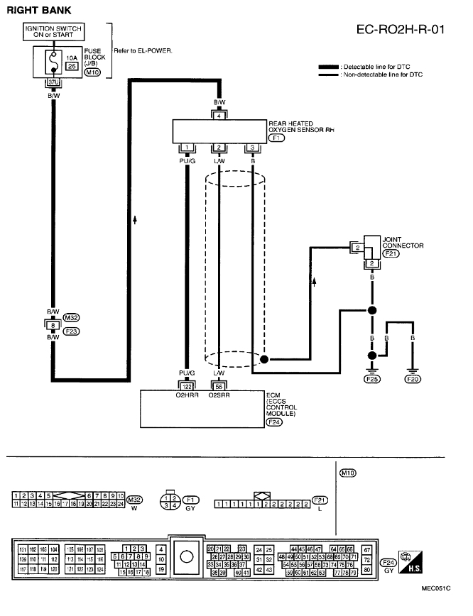
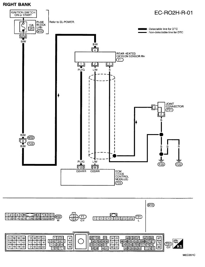
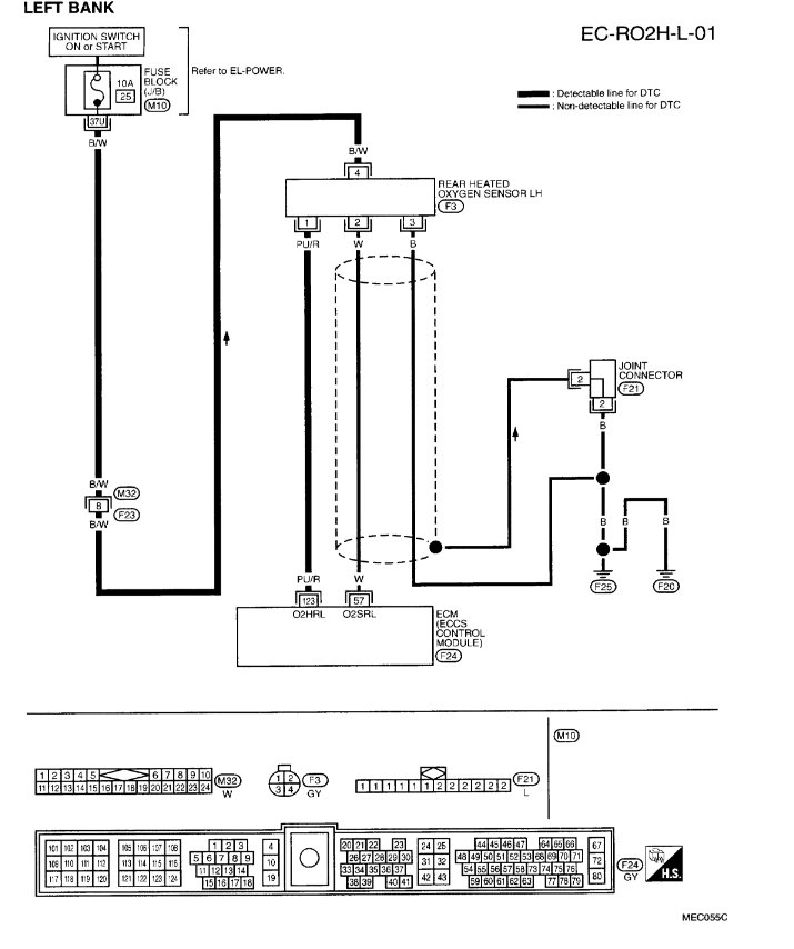
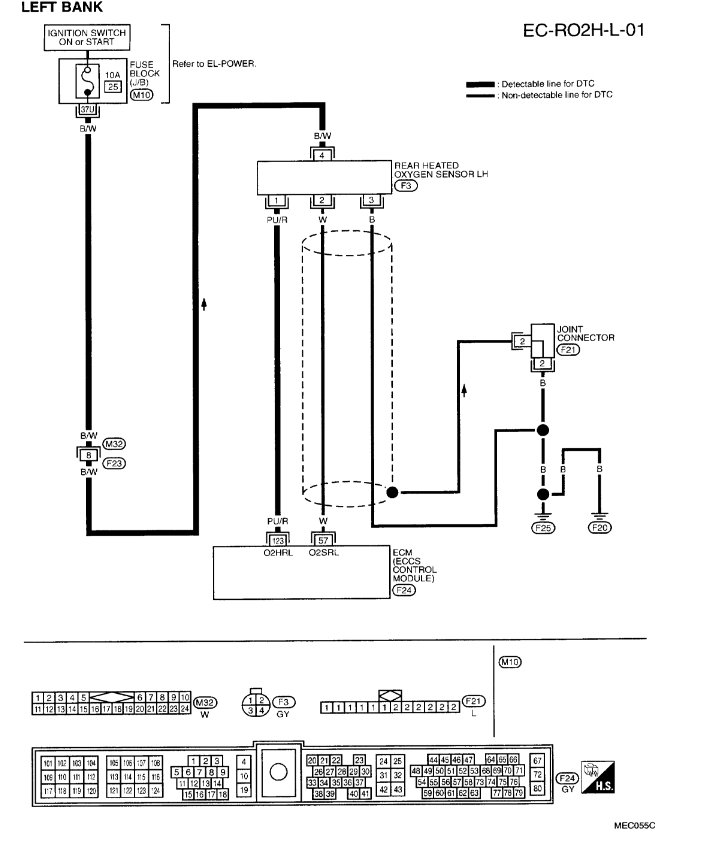
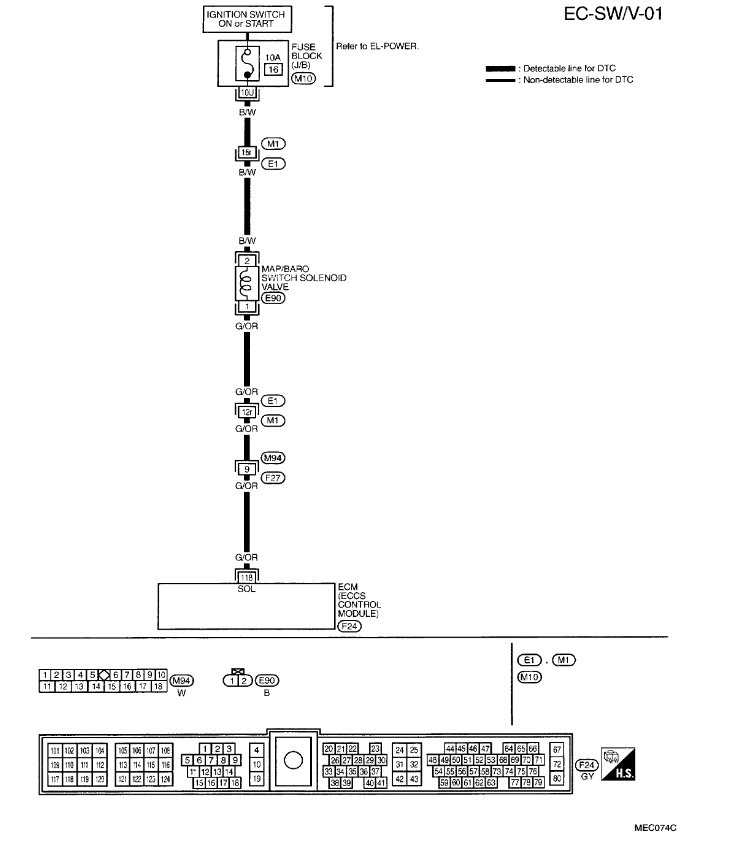
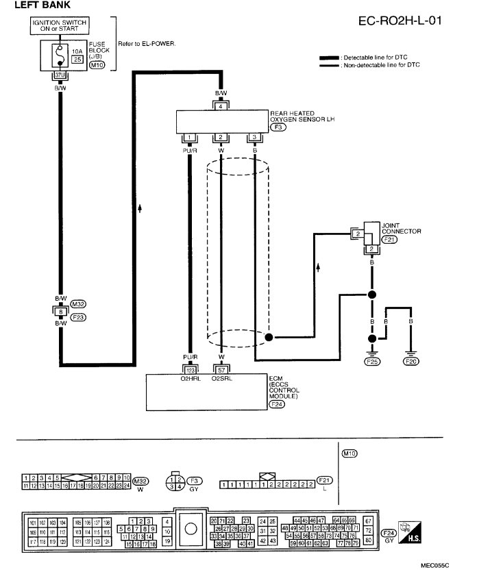
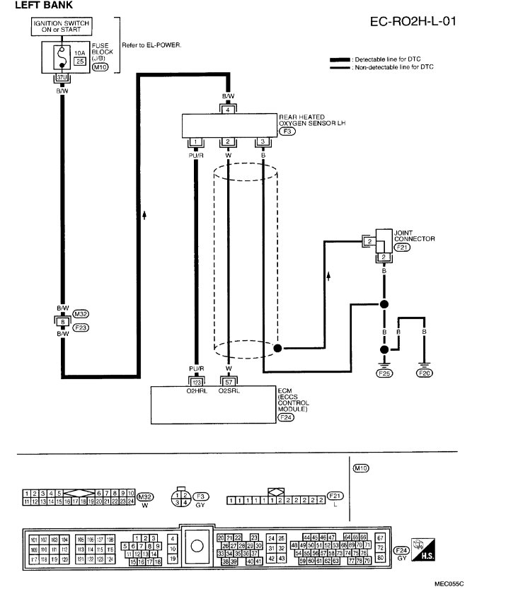
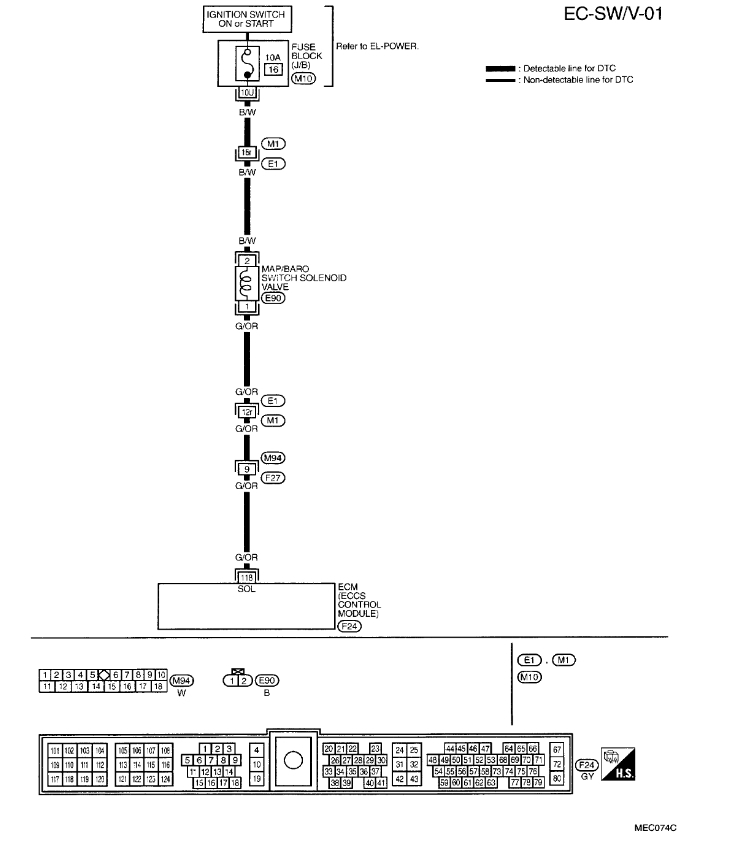
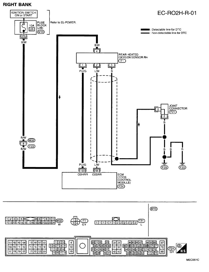
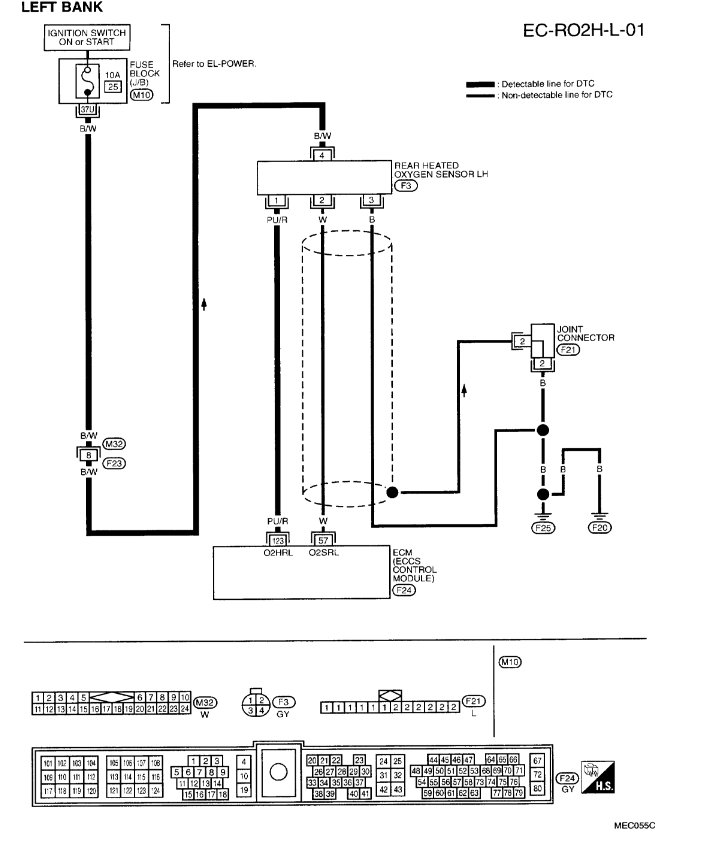
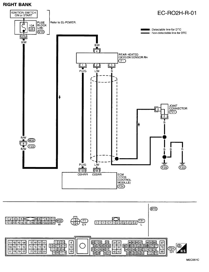
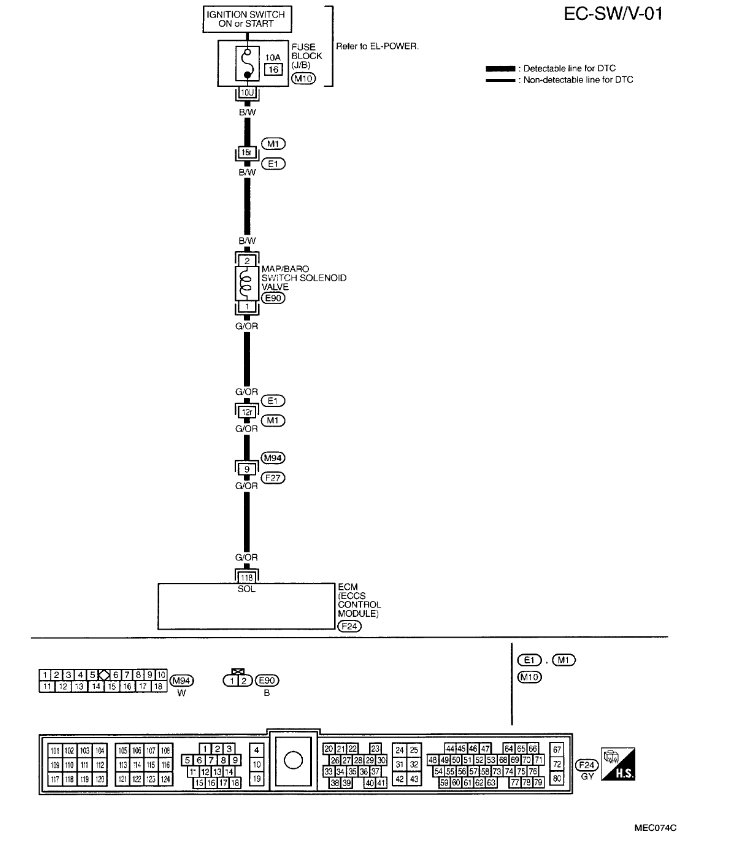
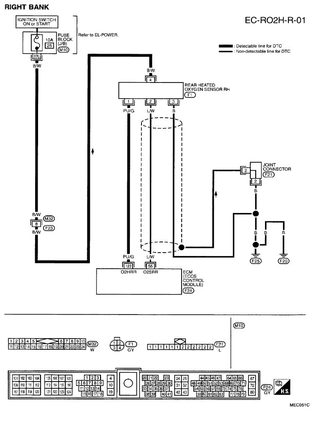
Codes P0110, P0161 and P1105

Tiny
MONCHO6685
  • MEMBER
  • 1999 NISSAN PATHFINDER
  • 6 CYL
  • 2WD
  • AUTOMATIC
  • 153,000 MILES
The vehicle listed above SE model. I have this codes: p0110 - p0161 - p1105. If you can send me where they are located, images or photos I will appreciate your help. Thanks. Att. Juan marin.
You can give your opinion about this, and if possible the part numbers of this sensors.
Thursday, February 14th, 2019 AT 9:39 AM

1 Reply

Tiny
SCGRANTURISMO
  • MECHANIC
  • 4,897 POSTS
Hello,

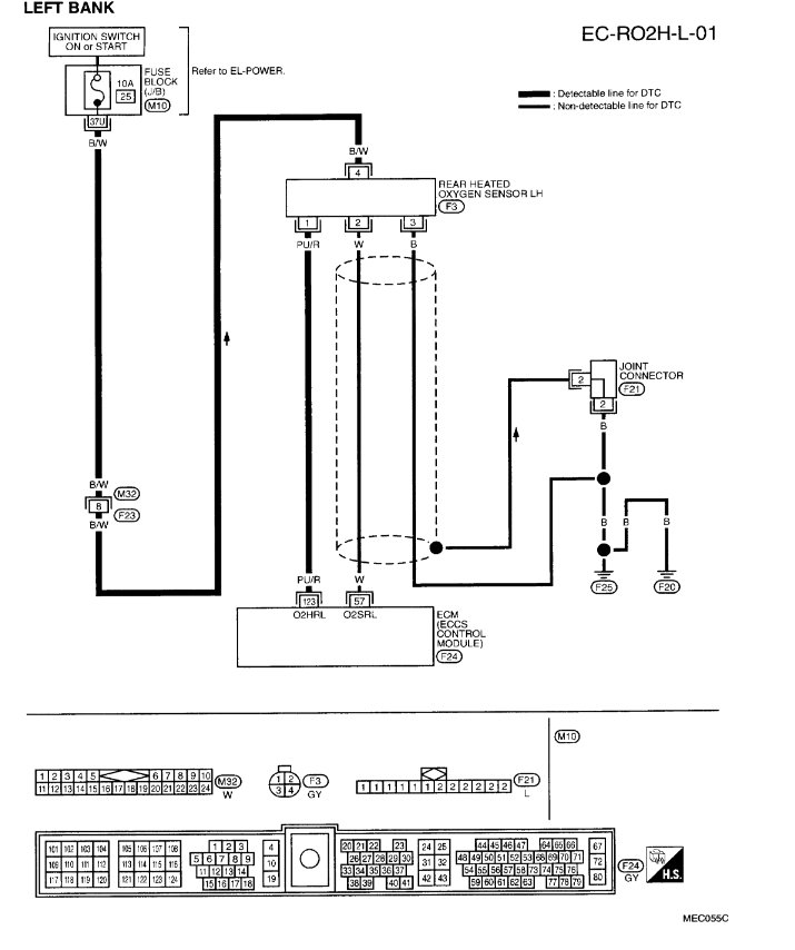
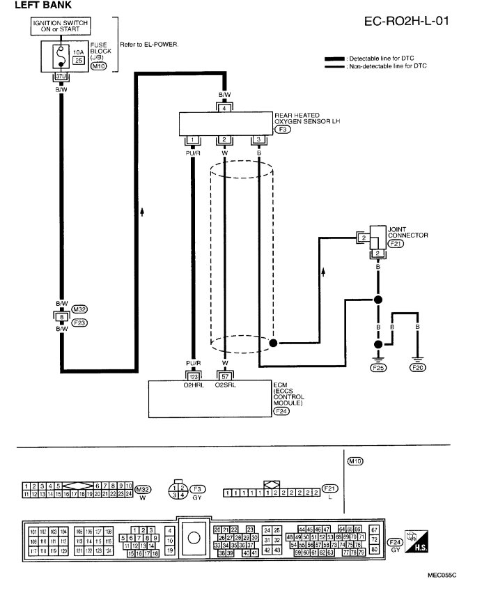
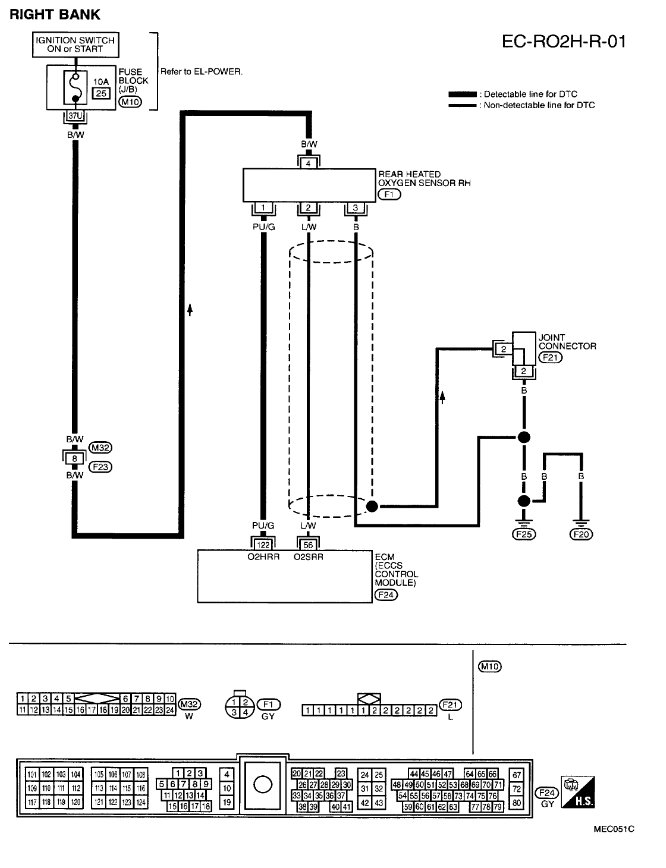
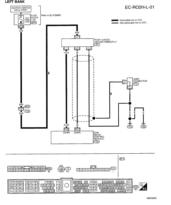
I have put descriptions, and step by step troubleshooting flowcharts in the diagrams down below for your vehicle. Please go through these troubleshooting flowcharts to find the problem for each of your Direct Trouble Codes(DTC)s. Get back to us with you find out.

Thanks,
Alex
2CarPros
Was this
answer
helpful?
Yes
No
Thursday, February 14th, 2019 AT 1:56 PM

Please login or register to post a reply.