Security system activated

Tiny
MARK REYNOLDS
  • MEMBER
  • 2005 BUICK LA CROSSE
  • 3.8L
  • 6 CYL
  • 2WD
  • AUTOMATIC
  • 129,000 MILES
Replaced the starter and the security system won't allow me to start the car. The security light was on about a week before replacement of the starter but was still running normal. Starter went and now can't get car to crank over. I didn't get a key fob when I purchased the car, just have a regular key. I tried everything I've seen online to reset the system to no avail. Can you please help me? Thanks,
Sincerely, Mark
Sunday, January 3rd, 2021 AT 11:16 AM

3 Replies

Tiny
STEVE W.
  • MECHANIC
  • 15,695 POSTS
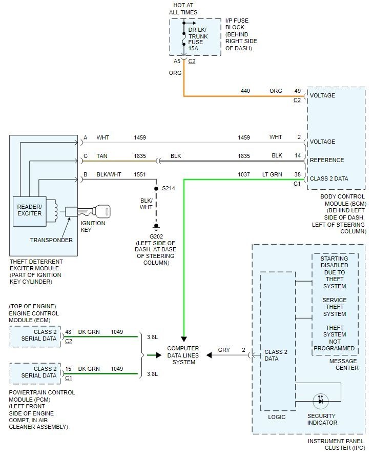
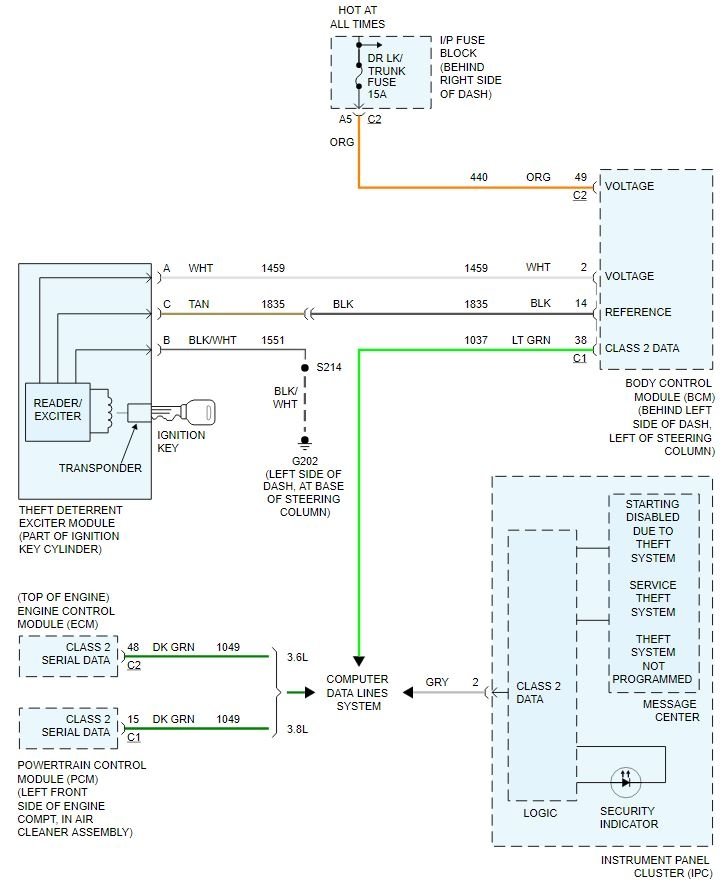
Okay, the issue you have is that the system itself has a failure, not a bad key. The GM system is set up so that if a part of the security system fails with the vehicle running it will still be able to run, but the security light will be on. That works until the battery power is disconnected, say for the starter replacement or even pulling the wrong fuse. Then the system will lock up until it's repaired. The best way to determine which part is causing the issue is to use a high level scan tool that can talk to the security system and determine which part isn't operating. The catch there is that the passkey system uses the key cylinder, the body control module and the engine control module all to do steps to enable or disable the security system. A failure in any of them will stop the system from working. The most common failure is the sensor in the ignition cylinder that reads the transponder key.
However there isn't any reliable testing other than the scan tool to tell which part is at fault.
Was this
answer
helpful?
Yes
No
+1
Sunday, January 3rd, 2021 AT 12:27 PM
Tiny
MARK REYNOLDS
  • MEMBER
  • 2 POSTS
Thank you Steve for getting back to me. My friend scanned it but unfortunately he doesn't have the right scanner for the job. So I made an appointment with the dealer (not that I wanted to) but have no choice. Thanks again for answering my question which I learned a little more about a complicated system.
Mark R.
Was this
answer
helpful?
Yes
No
Sunday, January 3rd, 2021 AT 1:04 PM
Tiny
STEVE W.
  • MECHANIC
  • 15,695 POSTS
Yeah, it takes a high end tool to read the system. That system isn't as bad as most others. Some of the high dollar imports you would be better off letting it get stolen that to repair them due to the way they work. At least the GM units allow you to program in new keys and add keys, many of those don't allow that. Newer than 2018 vehicles can be worse though, they use a security gateway to even read the simple codes, Want to do anything with keys or security you need the scan tool and a security ID like the dealers and locksmiths have.
They are trying to make it like John Deere where you can only have a dealer work on it.
Was this
answer
helpful?
Yes
No
Sunday, January 3rd, 2021 AT 1:59 PM

Please login or register to post a reply.