Sunday, March 19th, 2023 AT 1:59 PM
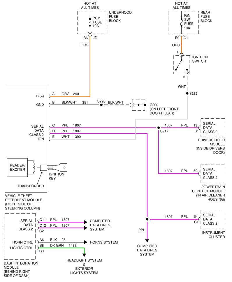
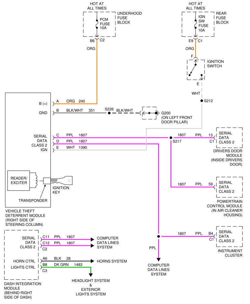
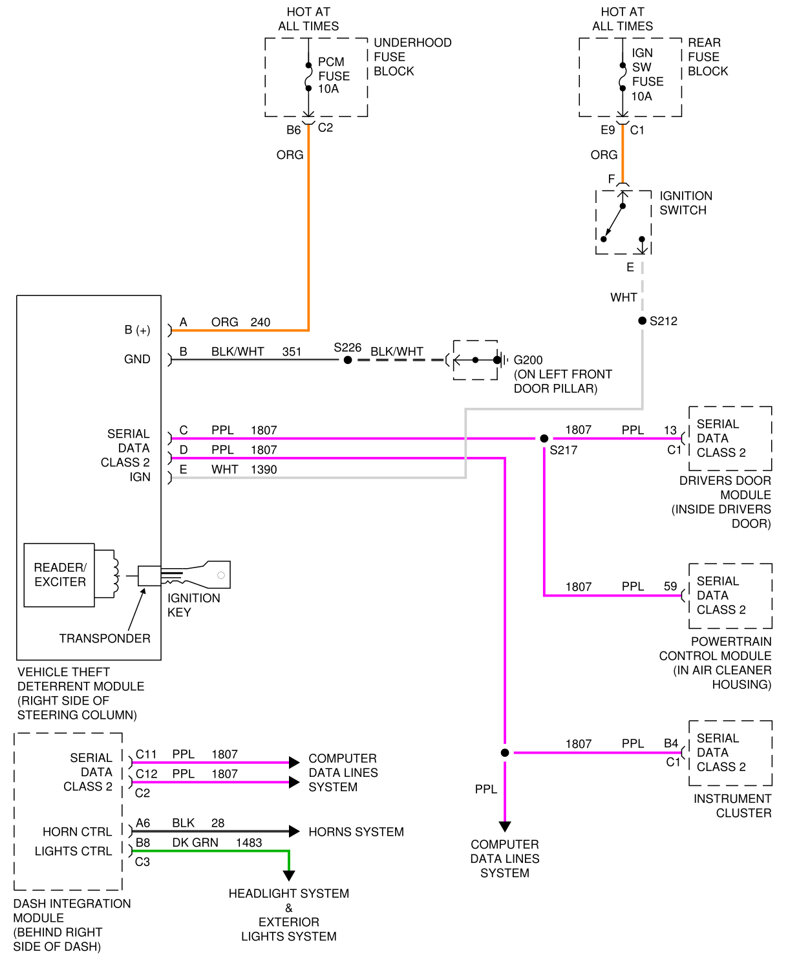
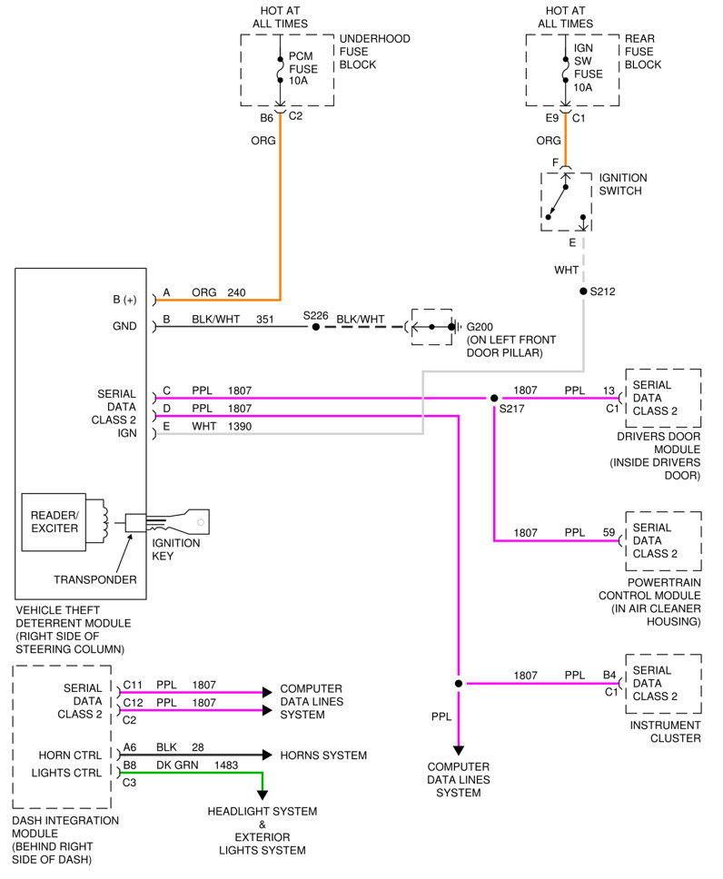
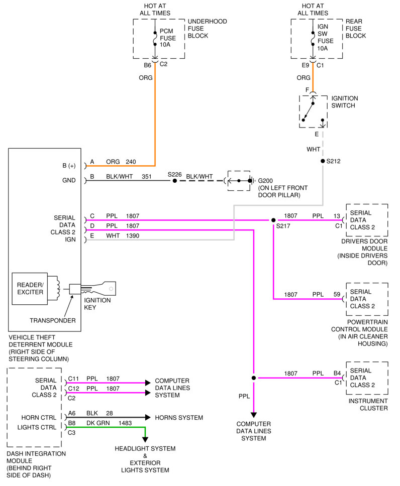
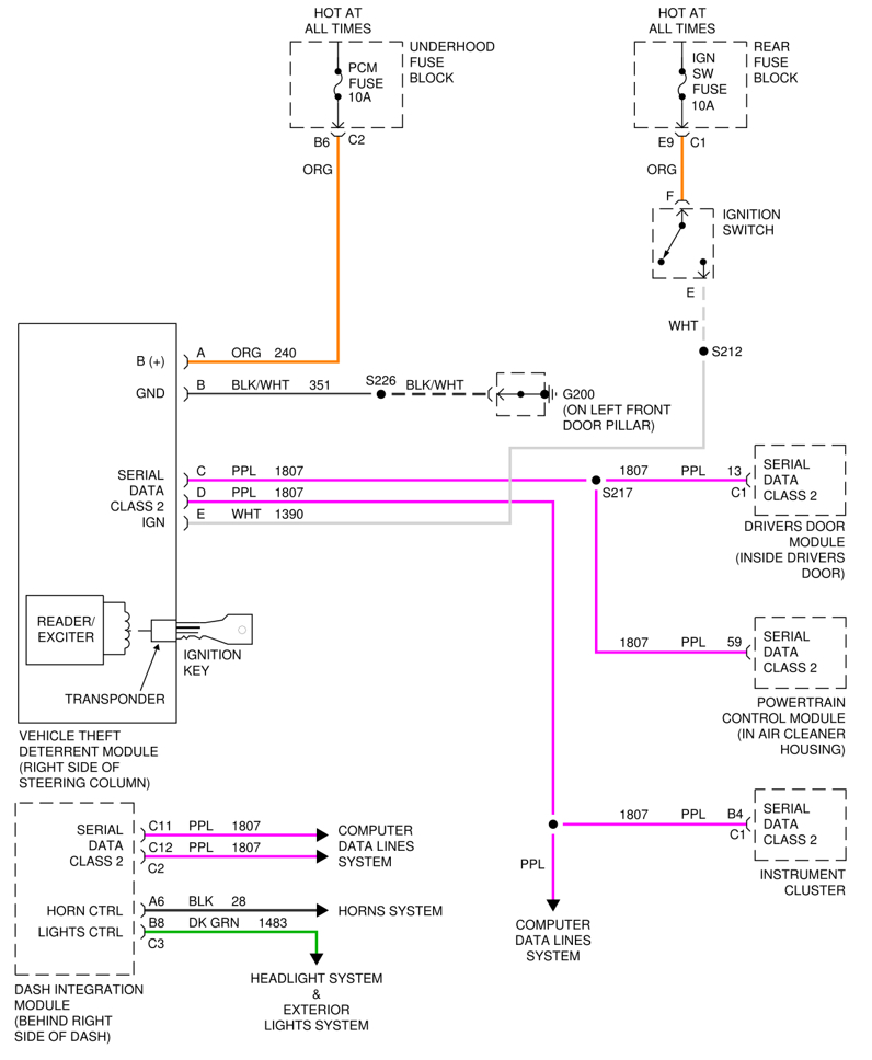
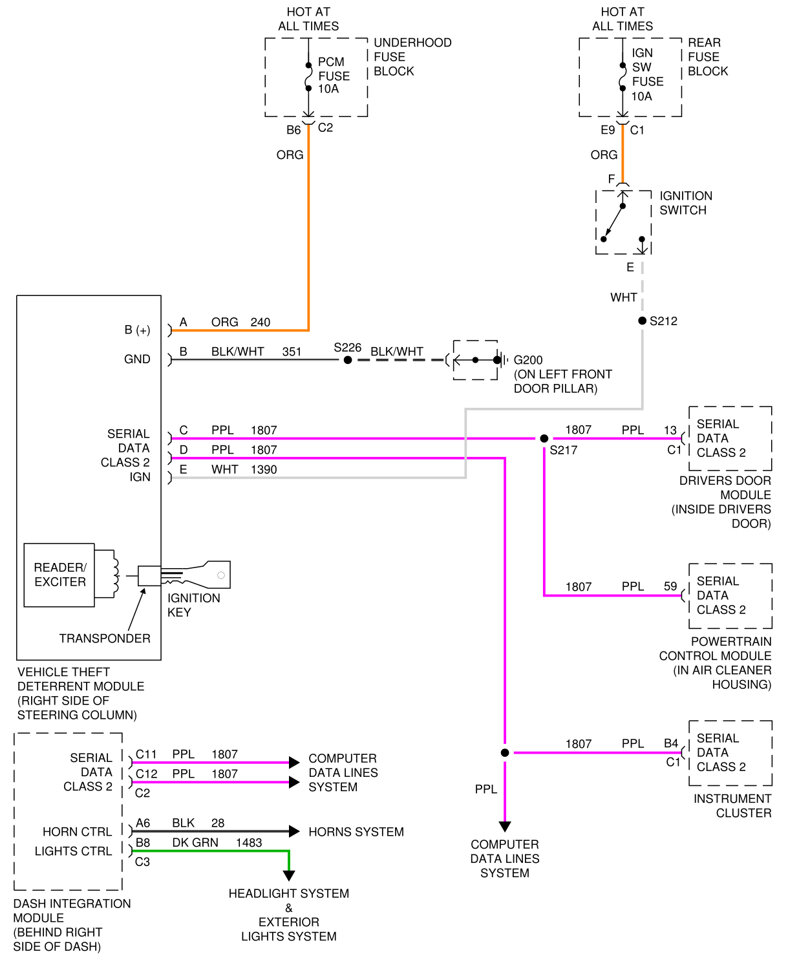
May I please get the wiring diagram or schematic for the passkey 3 system or the pass lock 3 system I can't remember what it's called, lol. Thank you.



