Friday, December 27th, 2019 AT 9:48 AM
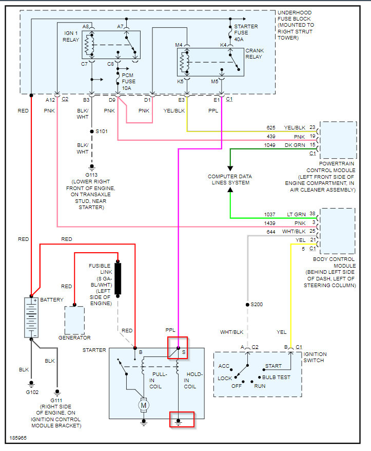
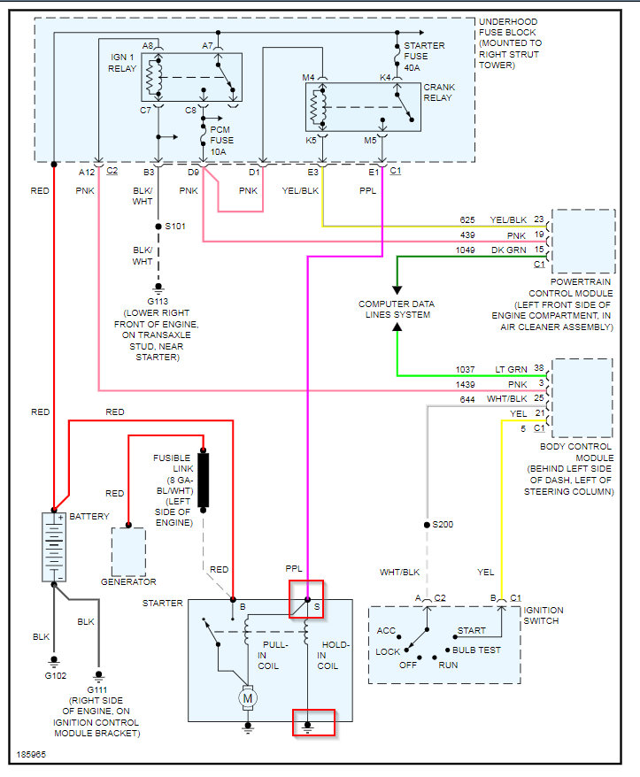
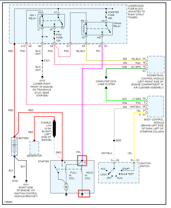
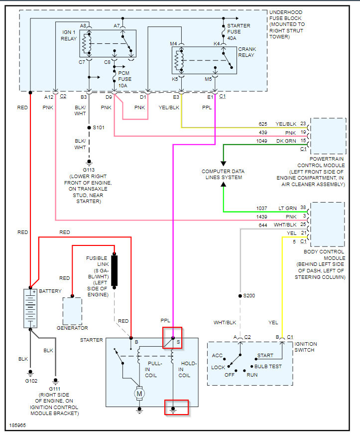
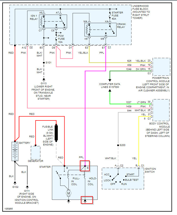
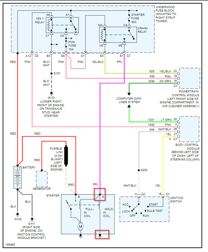
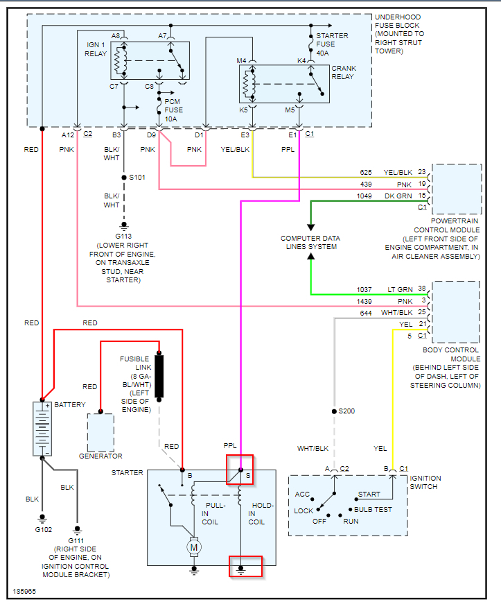
Had charging system failure come on so I tested the battery and it’s good so I undid the negative wire from the battery and got an alternator and had to replace the plug I broke taking it off and noticed a little spark off one of the little wires when I was stripping the wires to put new plug on. Got it all back together and I have dash lights, headlights, radio, gauges and interior lights but the car will not crank I hear a click in the fuse box When you turn the key to start and that’s all it does.




