Saturday, May 4th, 2013 AT 1:07 PM
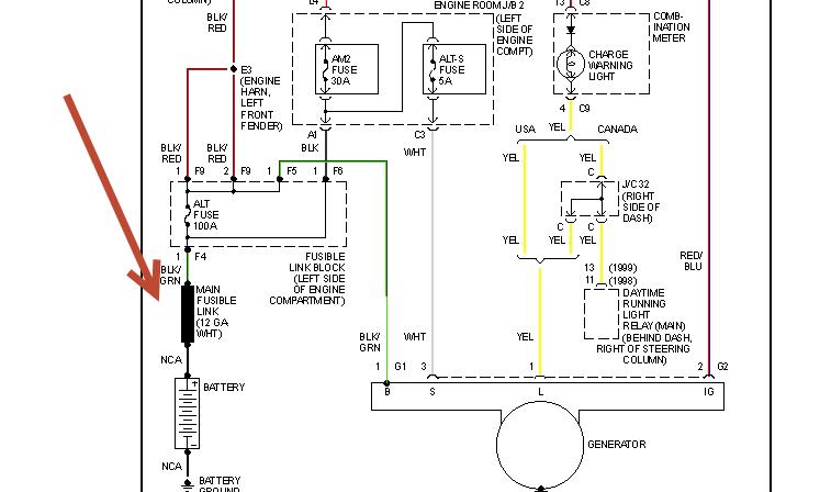
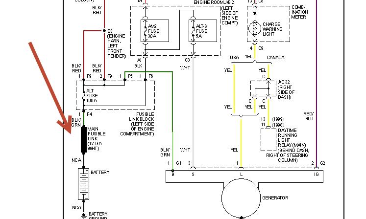
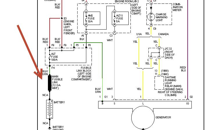
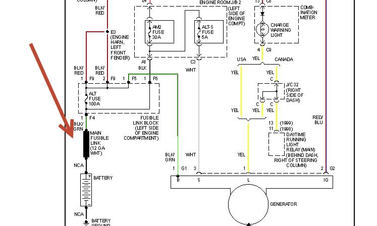
This is my family car some left doors open went to start battery dead, someone jumped it car turned over but would start acid bubled out top battery I do not no if person jumping had crossed cables friend checked fused said 100 amp fuse had shorted he replaced fuse he took of wires from that fuse and empty slot in back of it could he mixed up wire can not find color code diagram anywhere for alt 100 amp block car turns over lights windows transmissionshifter will move all would not work before he changed 100 amp fuse



