Tuesday, December 25th, 2018 AT 6:22 PM
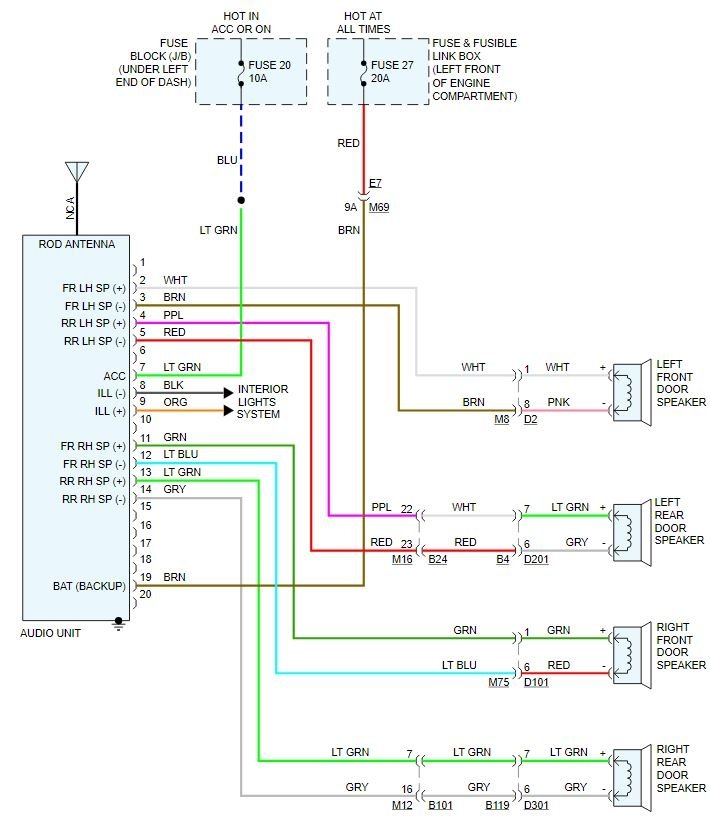
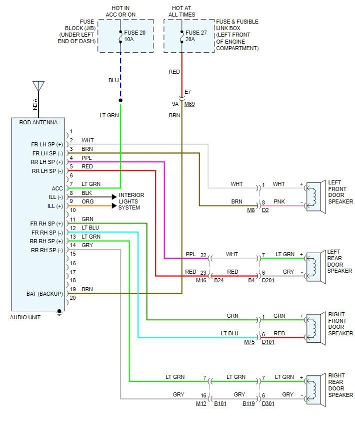
I just installed a aftermarket radio in my car along with the antenna adapter and connected the wiring harnesses by matching color and all I have coming through the speakers is static even when the car isn’t fully turned on and just on the alternator. I was wondering what could I do to fix it or what did I do wrong?









