Radiator fans keep running

Tiny
RICK RUTTER
  • MEMBER
  • 2005 DODGE CARAVAN
  • 3.6L
  • 2WD
  • AUTOMATIC
  • 217,000 MILES
I noticed when returning to my car after a couple hours that the radiator fans were still running. When I drove home, they continued to stay on. I purchased a new radiator fan motor relay and installed it - however the problem continued. We pulled the fuse to get it to stop. Last night my wife drove it without reinstalling the fuse and it overheated. This morning, I can find no visible leaks, however, now the heat is not working.

Should I replace the thermostat and go from there? Where is it located and what else may be causing the fans to continue running?
Monday, September 30th, 2019 AT 6:00 AM

1 Reply

Tiny
KASEKENNY
  • MECHANIC
  • 18,907 POSTS
Hi,

Maybe I am missing something but why do you want to replace the thermostat? Because it overheated? If you drove it with the fans disabled, then it will overheat.

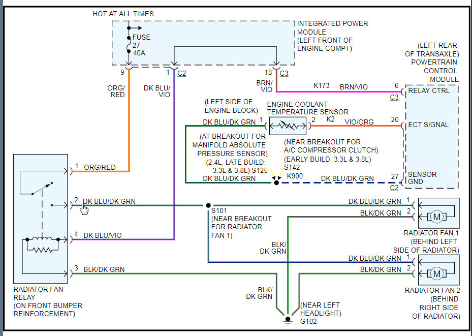
I attached the wiring diagram so we can check where you have power. If the relay has been replaced then we need to check the wiring from the PCM to see if the PCM is commanding it on all the time.

Let's clarify this first and then go from there. Thanks
Was this
answer
helpful?
Yes
No
Monday, September 30th, 2019 AT 6:25 PM

Please login or register to post a reply.