Puddle on the floorboard the next day after adding Freon?

Tiny
CORY2427
  • MEMBER
  • 2000 TOYOTA CAMRY SOLARA
  • 3.0L
  • 6 CYL
  • 2WD
  • AUTOMATIC
  • 255,321 MILES
No A/C compressor works both engine fan and A/C fan don’t work but found a puddle in floorboard next day after putting Freon in it. I thought it might be evap core busted or a whole in it?
Saturday, April 15th, 2023 AT 9:00 AM

19 Replies

Tiny
AL514
  • MECHANIC
  • 5,596 POSTS
Hello, it sounds like the drain hose for the Evaporator case is clogged up and it is not draining the condensation out. You said the AC compressor is coming on? but you have no cold air, so that might be the hot/cold blend door not moving. Under the vehicle, about where the dash is, you will see a small hose hanging down. Try to stick a piece of wire or something up to clear the passage way and see if any water drains out. With all the hvac actuator doors being in that case as well, they might have gotten wet and possibly blown a fuse. But see if you can clear the drain hose first and we'll go from there.,
Is this the Solara SE or SLE sub model?

And depending if you have Auto AC which monitors in-car and outside ambient temperature, or Manual AC which is more of a conventional setup, the wiring diagrams differ quite a bit.
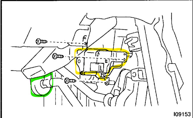
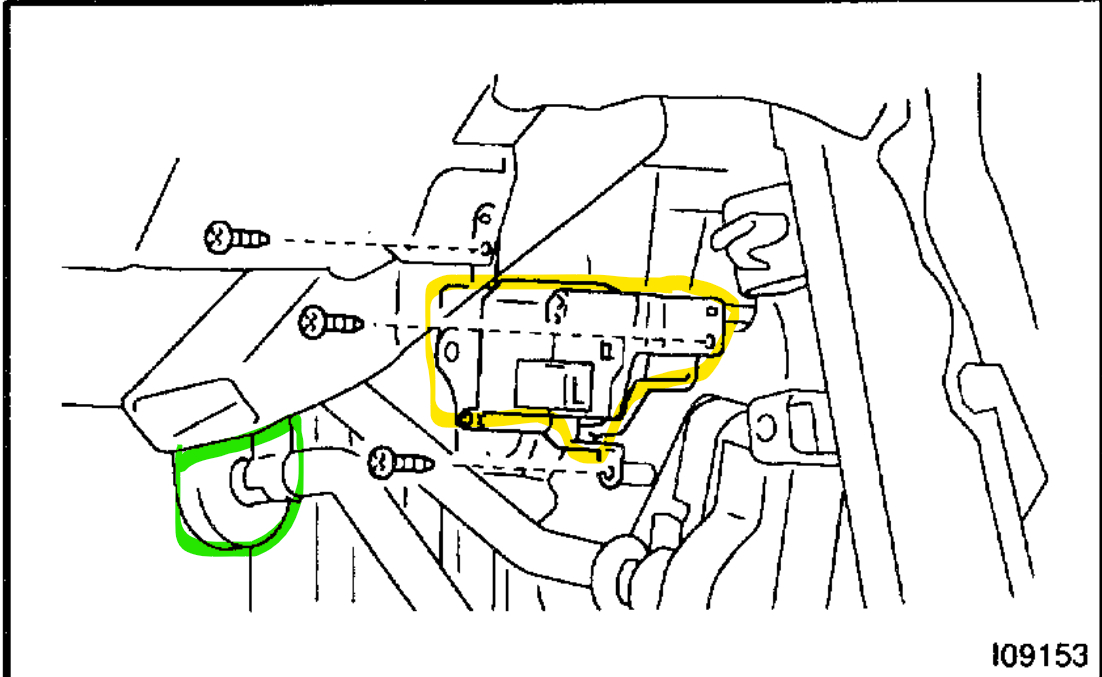
The blend doors on most toyota's are on the driverside just above where the gas pedal is. The 2nd, 3rd and 4th diagrams below are of the blend door actuator if it ends up needing to be checked. but when you added Freon to the system is the AC compressor cycling off and on about every 8 seconds or so, or is it staying on all the time? And how did you add Freon, was the system completely emptied with an AC recovery machine or was it just added by the can?

https://www.2carpros.com/articles/car-air-conditioner-not-working-or-is-weak
Was this
answer
helpful?
Yes
No
Saturday, April 15th, 2023 AT 2:45 PM
Tiny
CORY2427
  • MEMBER
  • 293 POSTS
It’s the ale model no it’s a digital climate thing they work fine know it’s not that the system didn’t have any in it I added some A/C compressor kicks in and out. Like it supposed to just does get cold and the floor was flooded the engine coolant fan doesn’t work or the condenser fan don’t I yet to figure that out they work when I bridge wires off the battery to where the relay plugs in but won’t come on by their self's.
Was this
answer
helpful?
Yes
No
Saturday, April 15th, 2023 AT 7:06 PM
Tiny
AL514
  • MECHANIC
  • 5,596 POSTS
Okay, so. It is an Auto A/C system. The Evaporator creates a lot of condensation and if the drain hose is clogged up. The HVAC case can fill with water pretty quickly. The drains get clogged because of their location, being under the vehicle they get dirt in them from the road and if there isn't air flowing through the Evaporator it can actually ice up. But I couldn't tell by your post there if this is an Auto AC system. I will pull up the fan wiring diagrams for you so we can see what's going on there. Did you get a chance the check the drain hose? Usually, they will be on the passenger side, directly under the vehicle where the HVAC case is, you will see it hanging down. They are about a 3/8in hose or so.
Was this
answer
helpful?
Yes
No
Sunday, April 16th, 2023 AT 9:19 AM
Tiny
CORY2427
  • MEMBER
  • 293 POSTS
Going to do it today after getting off work I’ll message you back when I do.
Was this
answer
helpful?
Yes
No
Sunday, April 16th, 2023 AT 9:38 AM
Tiny
CORY2427
  • MEMBER
  • 293 POSTS
I don’t think it’s auto A/C though.
Was this
answer
helpful?
Yes
No
Sunday, April 16th, 2023 AT 9:56 AM
Tiny
CORY2427
  • MEMBER
  • 293 POSTS
It’s got an auto button on the climate control drain line isn't stopped up you can hear actuators kicking in.
Was this
answer
helpful?
Yes
No
Sunday, April 16th, 2023 AT 2:26 PM
Tiny
AL514
  • MECHANIC
  • 5,596 POSTS
Did you get any water to come out of the drain? There's no other place where water would be coming from unless the heater core started leaking, but that wouldn't happen from adding some Freon to the A/C system. If you're getting warm air with the A/C on then the Blend (mix) door actuator is not working, or a faulty temperature sensor is giving incorrect data to the HVAC control module. Try switching it to defrost but still on cold air. The defrost uses the A/C compressor and ac air because it's much dryer air. See if you get cold air out the top windshield vents.
Take it off Auto as well. The water intrusion had to come from the HVAC case, I have all the fan relays mapped out for you, but we need to figure out where the water is leaking from. With the A/C compressor on the drain has to be letting condensation out.
Was this
answer
helpful?
Yes
No
Sunday, April 16th, 2023 AT 2:53 PM
Tiny
CORY2427
  • MEMBER
  • 293 POSTS
It could of but could have also unblocked itself when it decided to leak in floorboard when I started it, it was pretty cool then got warm, but no, no water came out of drain prob still need Freon in it where it didn’t have any but still should be some cold.
Was this
answer
helpful?
Yes
No
Sunday, April 16th, 2023 AT 3:38 PM
Tiny
CORY2427
  • MEMBER
  • 293 POSTS
Already was in it everything looked fine.
Was this
answer
helpful?
Yes
No
Sunday, April 16th, 2023 AT 3:39 PM
Tiny
AL514
  • MECHANIC
  • 5,596 POSTS
Okay, so the water leaked down on the driver's side floor. And how fast is the compressor cycling off and on? When it's low on Freon the compressor will run pretty nonstop due to low pressure, so it's continuously trying to build up pressure. A full system will cycle the compressor on about every 8 seconds depending on ambient temperature and humidity. Another thing is when adding the refill cans you can buy, sometimes they come with a small low-pressure gauge on some brands, but when the system is low, it means there is a leak and as Freon escapes air gets in, along with moisture. Which is why after repairing an A/C leak, such as a seal or line, the system gets pulled into a vacuum for at least 30min, and then left sitting to make sure it holds the vacuum. Then the exact amount of Freon and oil if a compressor was replaced are added back into the system still under a vacuum to ensure there is no air or moisture in it at all. Even just moisture in the air is not good for an A/C system. It causes premature failure of compressors. You can find leaks pretty easy most of the time if there's some pressure in the lines, a spray bottle with really soapy water will find a leak quick. Dish soap works the best. Then you can do the repair yourself and have a shop with an ac machine pull the vacuum and refill for you. The small refill cans are just a very temporary solution.
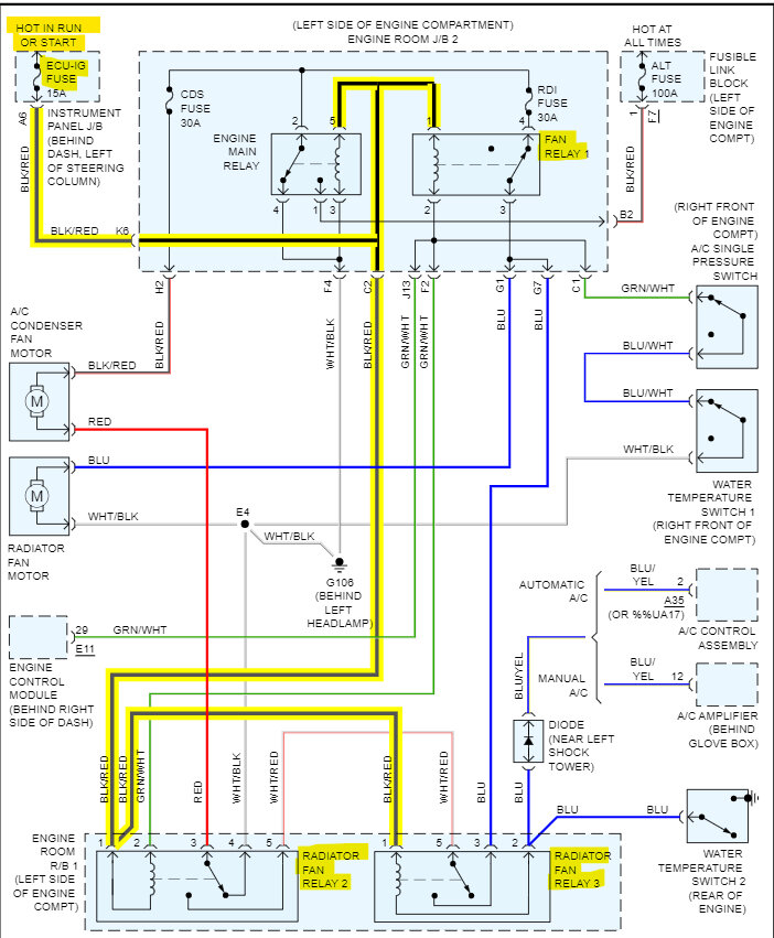
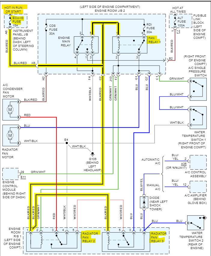
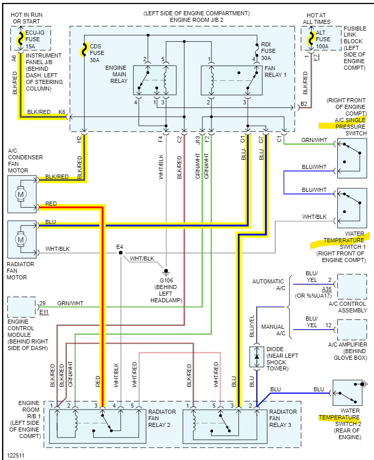
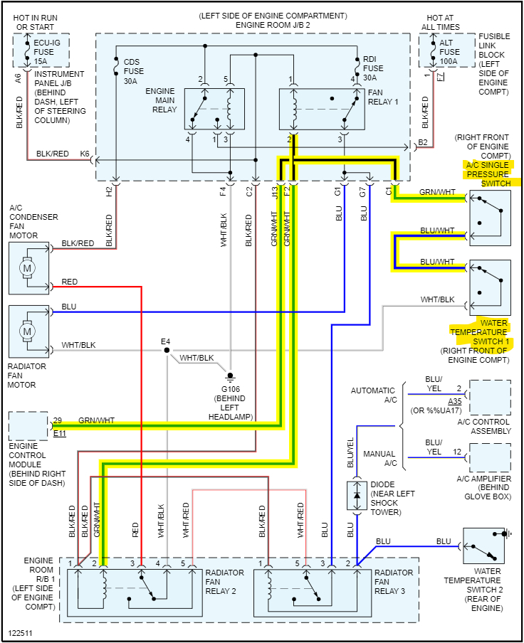
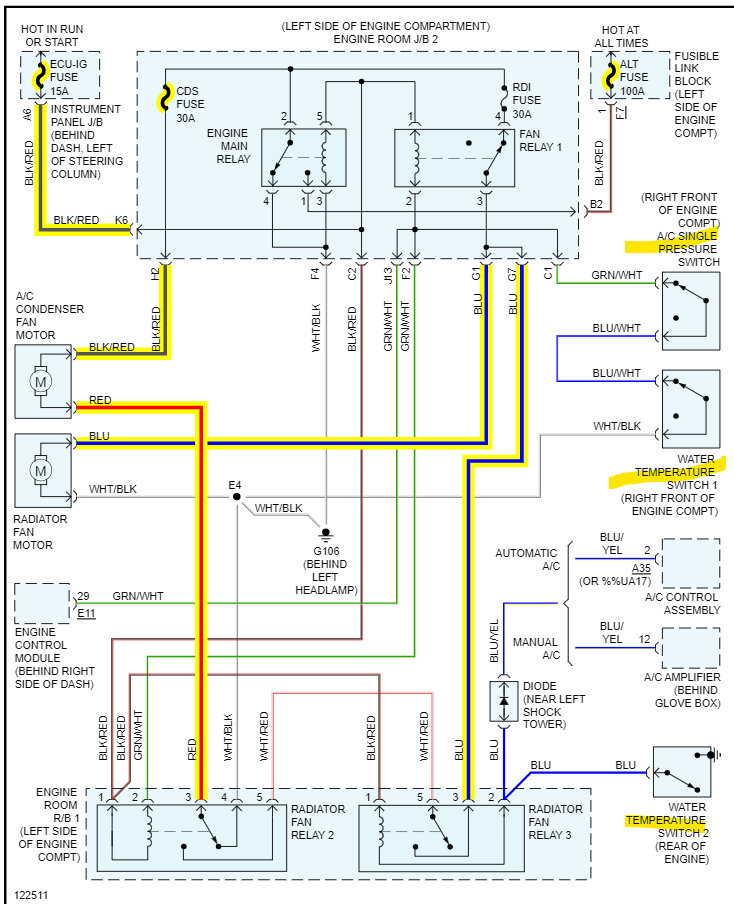
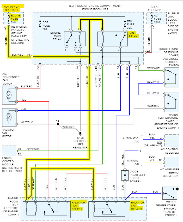
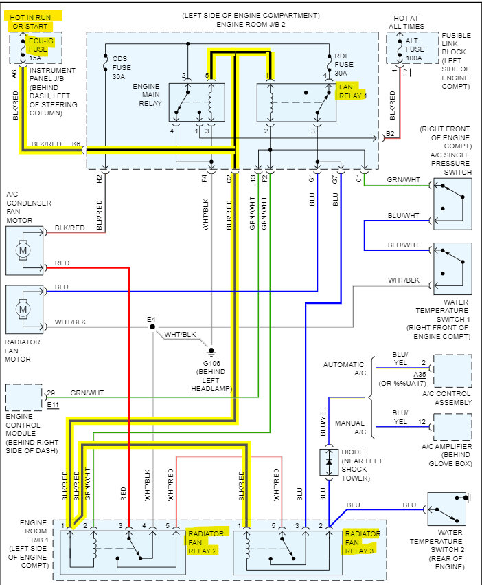
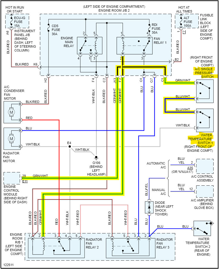
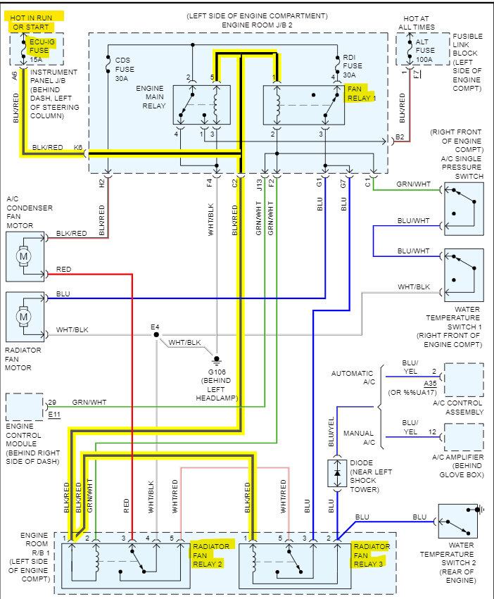
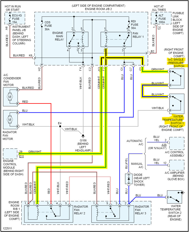
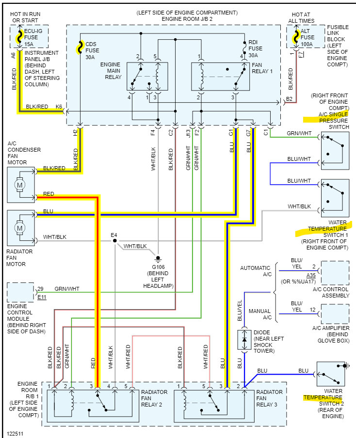
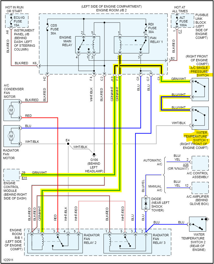
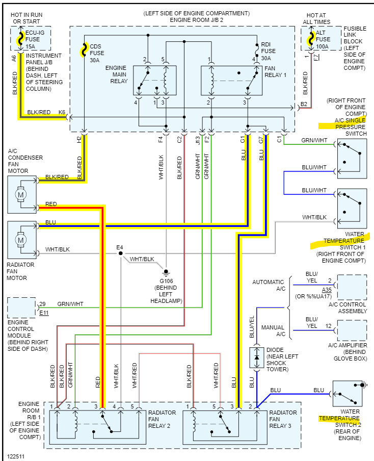
The diagrams below are for the fan circuits and operation. Since there are 3 relays for the fans, I took the time to mark out which way there is current flowing for Low and High speed. The 3rd diagram is the Key On power to the relays, the 4th is the low speed for both fans, which are run in a series circuit which gives it the low speed. The 5th is each fan in a Parallel circuit, so each fan is getting direct 12-volts instead of the series circuit where the voltage is shared between the 2 fans one after the other. I'm not sure which relay you jumped out to get them working. But there are a number of components that could be at fault. It might just be a bad relay. But the diagrams show which fuses power the fans.
Was this
answer
helpful?
Yes
No
Sunday, April 16th, 2023 AT 5:24 PM
Tiny
CORY2427
  • MEMBER
  • 293 POSTS
No, the water was on the passenger side A/C cycles on and off like it supposed to might have to recheck it I was just showing a pic of me checking regulator I got up with previous owner they replaced compressor in it what should be replaced next all A/C lines and the dryer.
Was this
answer
helpful?
Yes
No
Sunday, April 16th, 2023 AT 5:30 PM
Tiny
AL514
  • MECHANIC
  • 5,596 POSTS
I posted the fan diagrams on my last. Refresh the page to see them. I would just find the leak; the condensers leak more than lines do in most cases because of their location.
Was this
answer
helpful?
Yes
No
Sunday, April 16th, 2023 AT 5:33 PM
Tiny
CORY2427
  • MEMBER
  • 293 POSTS
Update, sorry, it’s been so kind still leaking on the floorboard passenger side no clogs in hose or anything. I replaced the main fan relay still did t fix the fans not working. I ran them both off the battery they work that way but won’t come on in their own and still no A/C. I had to more Freon in it. I was pretty sure the Shrader valve was sticking. It was hissing, what do I do next and what sensors is what for fan?
Was this
answer
helpful?
Yes
No
Monday, July 10th, 2023 AT 8:01 AM
Tiny
CORY2427
  • MEMBER
  • 293 POSTS
Was this
answer
helpful?
Yes
No
Monday, July 10th, 2023 AT 8:02 AM
Tiny
AL514
  • MECHANIC
  • 5,596 POSTS
If the fill valve is hissing then it's not going to hold any refrigerant at all, especially with the high pressures the A/C system runs at, so that section of line with the valve needs to be replaced.
As for the fans, there are 2 water temperature switches and the AC Single Pressure switch. They are all in the 1st diagram, I see quite a bit of rust in those pictures, so you'll have to check these switches. Since the 2 water temperature switches close at about the same temperature, you can remove them and hang the temperature section of the switch in boiling water and check with a multimeter to see if they close at 203f and 194f. My guess is that one of them will fail the test. The #1 switch works with the A/C pressure switch, but that switch won't operate without the correct pressure in the A/C system. I find leaking A/C fill valves all the time, they only last so long, and usually it's the number 1 leak I find in A/C systems.
Do you think the water on the floor is possibly from the heater core leaking? Or rainwater leaking in from a failed seal?
Was this
answer
helpful?
Yes
No
Monday, July 10th, 2023 AT 4:27 PM
Tiny
CORY2427
  • MEMBER
  • 293 POSTS
I doubt heater core is leaking g perfect heat hot as it can be and I can get to it in driver side looks fine as for fans. I don’t know why they not working the pic with 2 sensors in it one is a 2 wire and the other is a 1 wire the one on other side is a 1 wire don’t know what’s what.
Was this
answer
helpful?
Yes
No
Monday, July 10th, 2023 AT 4:45 PM
Tiny
AL514
  • MECHANIC
  • 5,596 POSTS
The 1 wire switch is the Water Temperature Switch #2. It goes straight to Ground when the switch closes. The other 2 wire water temp switch works with the AC Pressure switch, providing Ground for the Fan Relay 1 and the Radiator Fan Relay 2.
According to service info, both those switches should be normally closed, so they should have continuity when checking the resistance, it should read 0 Ohms.

In the 3rd diagram, if you back probe the Green/White wire with it plugged into the A/C Single Pressure Switch, with the key off, that wire should read continuity to Ground. If it doesn't then one of those switches is stuck open. You can see the white/black wire runs to a Ground location G106. Behind the driver side headlight. Check that Ground, it might be the cause of the issues with the fans.
Was this
answer
helpful?
Yes
No
Monday, July 10th, 2023 AT 5:16 PM
Tiny
CORY2427
  • MEMBER
  • 293 POSTS
The small switch that is beside the big switch controls the gauge I wouldn’t think that controls the fans working. There is also a switch bottom of radiator beside the peacock that has a long wire that plugs on the side where the driver fan is.
Was this
answer
helpful?
Yes
No
Monday, July 10th, 2023 AT 5:34 PM
Tiny
AL514
  • MECHANIC
  • 5,596 POSTS
Go by the wire coloring to identify components, I don't have any diagrams pulled up for the gauge, the 2nd diagram above also explains the fan operation via the relays and switches.
You can also run a hose over the vehicle to help find any potential water leaking in from failed seals, if there's any fuse panels on the passenger side where the water is coming in, I would check that for any corrosion as well. Water intrusion causes terrible problems.
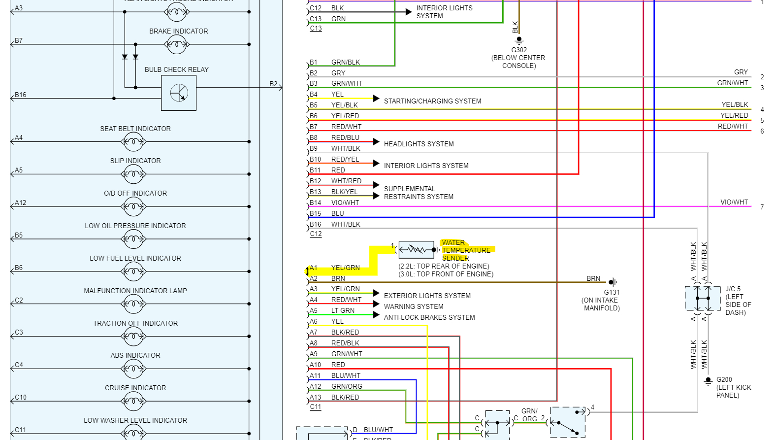
This is just a water (coolant) temperature sensor, it's a thermistor, so it will change resistance with temperature.
Was this
answer
helpful?
Yes
No
Monday, July 10th, 2023 AT 5:46 PM

Please login or register to post a reply.