Monday, September 4th, 2023 AT 9:18 PM
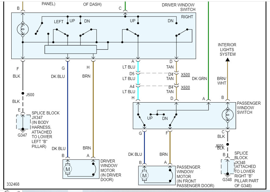
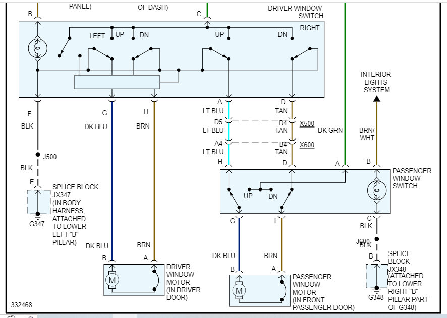
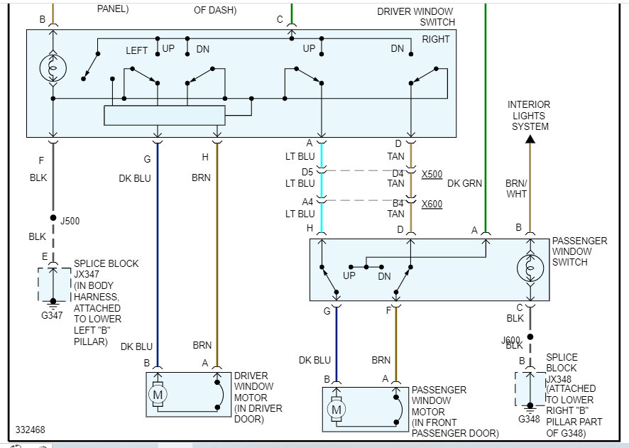
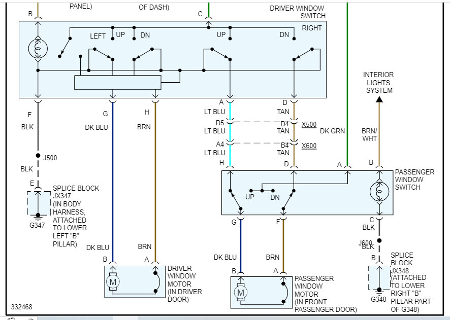
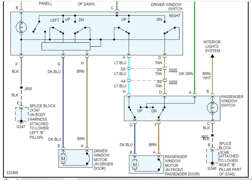
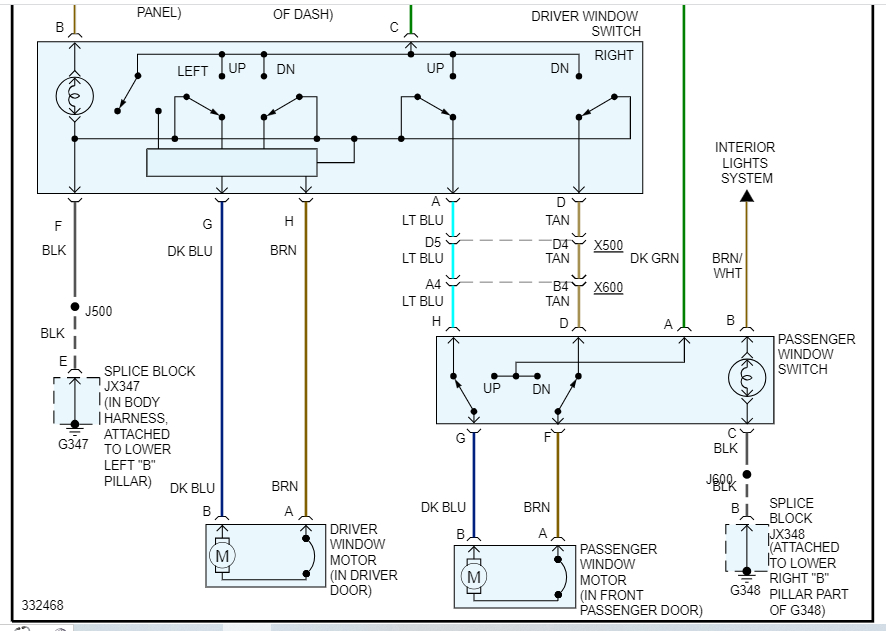
Express 2500. No power to any of the wires to either the driver side or passenger side. I think the constant hot should be the heavy green wire to the driver. CB2 circuit breaker under the driver's seat is good but there isn't any power in or out of it. I'm suspecting an issue with the fuse block. My question, is there a fuse or relay I should check? The only thing labeled as having anything to do with the power windows is CB2.



