Tuesday, August 21st, 2018 AT 12:35 PM
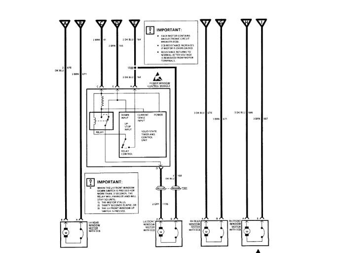
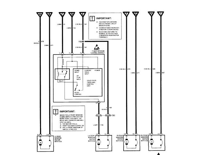
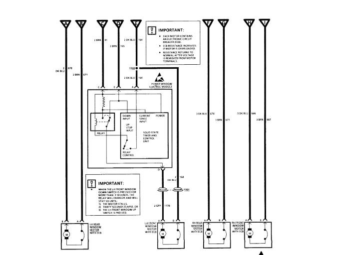
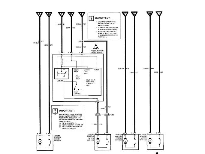
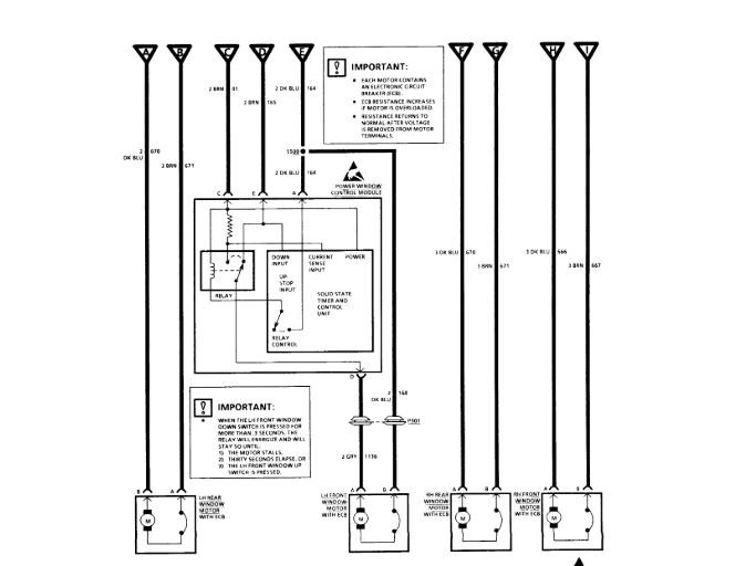
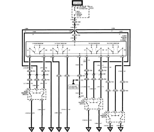
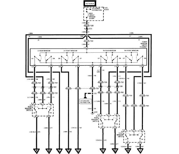
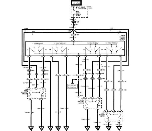
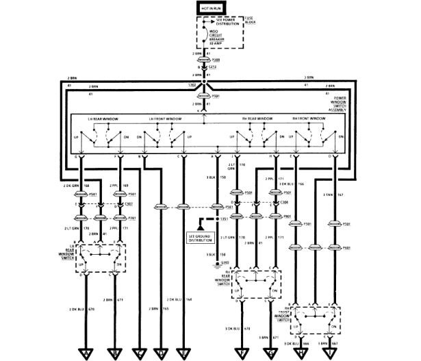
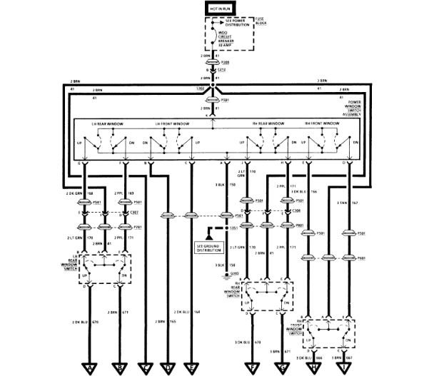
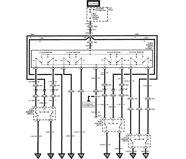
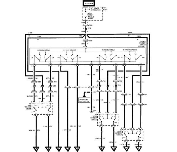
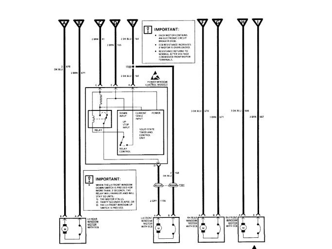
Fixed broken ground wire and have all but drivers door window working. Have power to switch and motor. Took motor off and wired direct and it works both ways. Assuming is has something to do with the auto down module but have no idea where it is.




