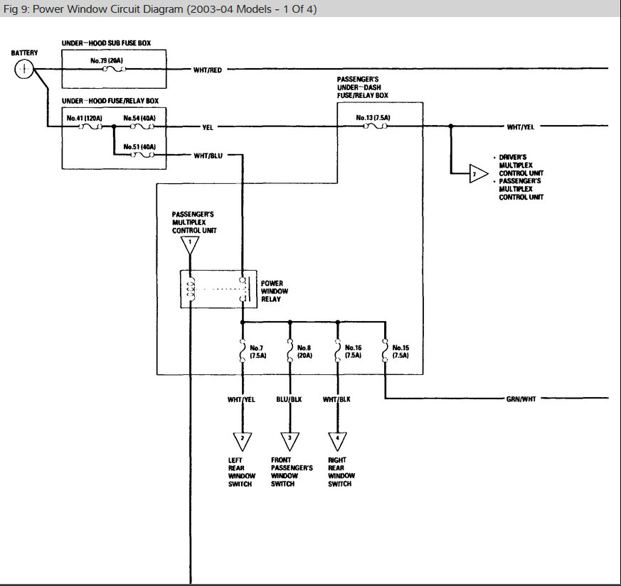
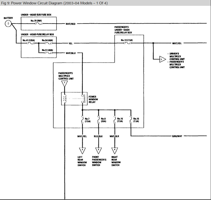
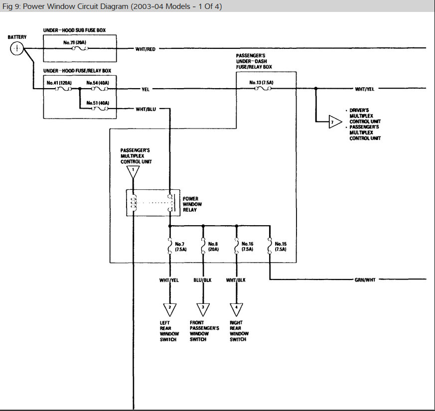
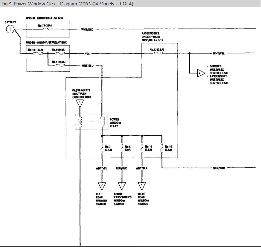
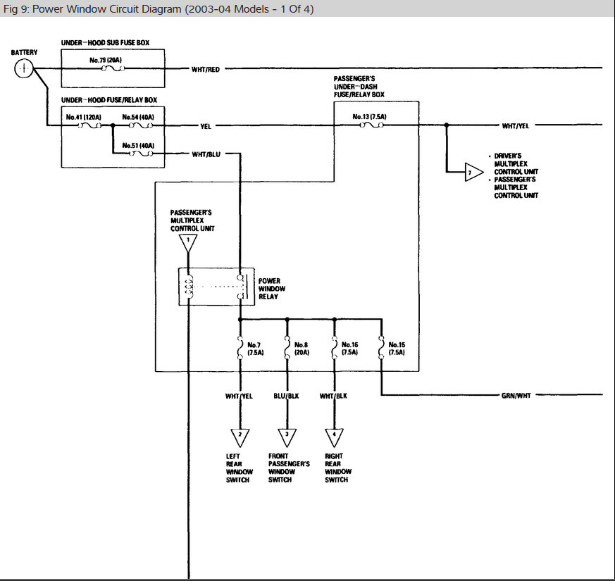
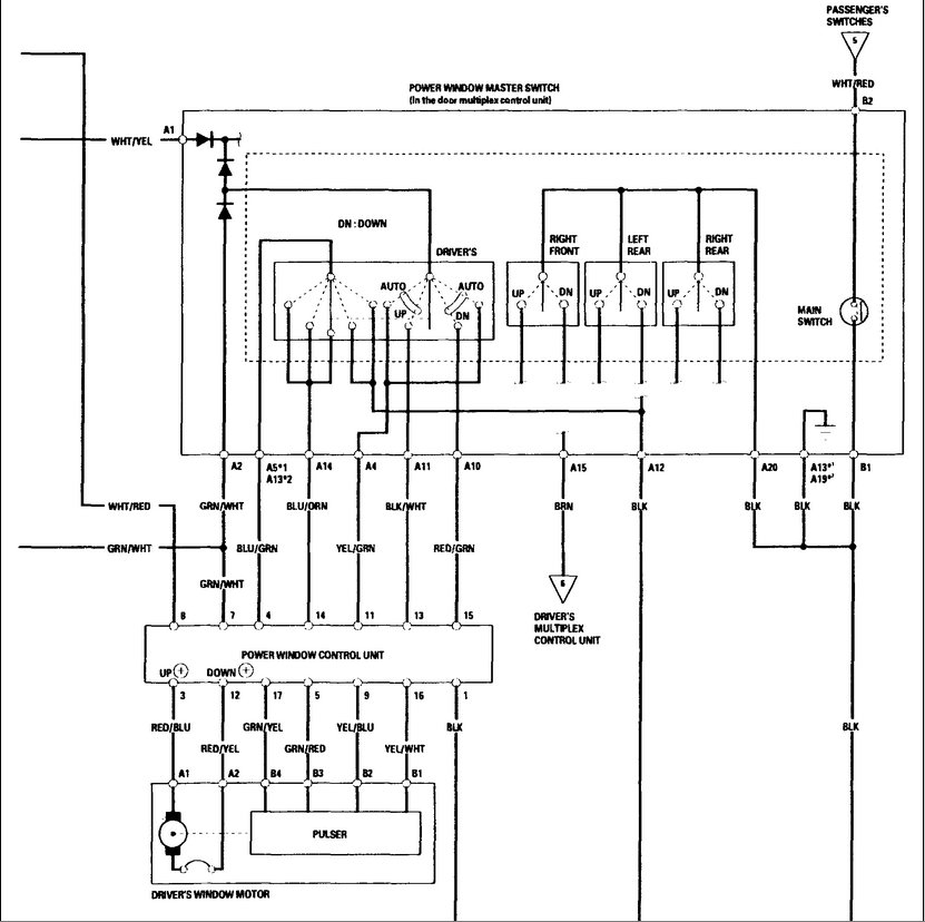
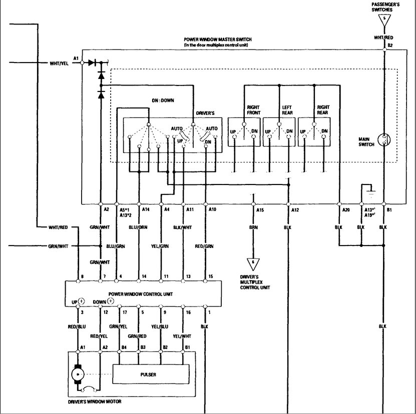
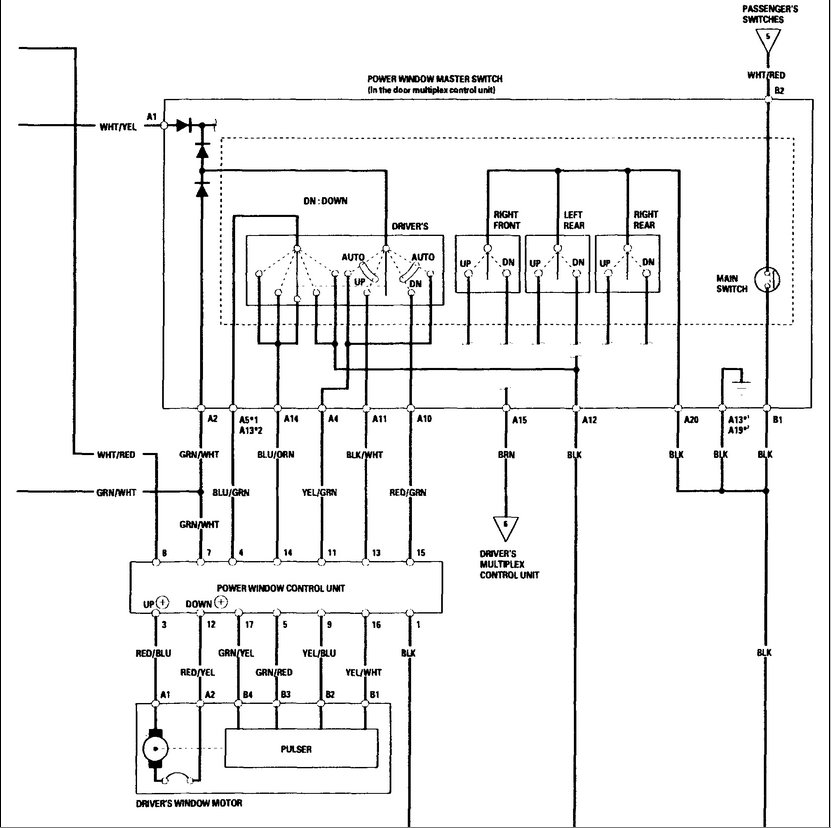
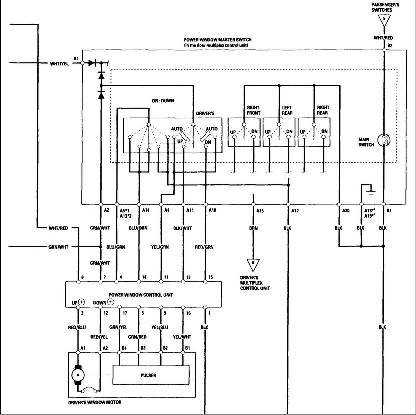
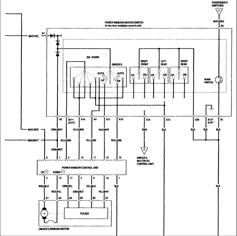
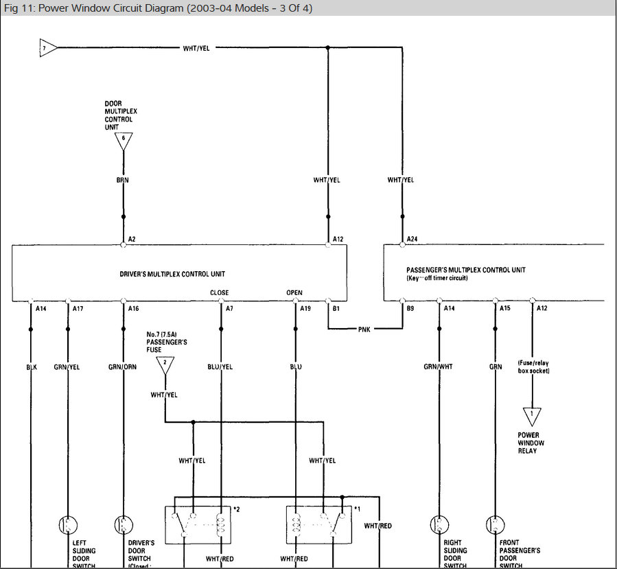
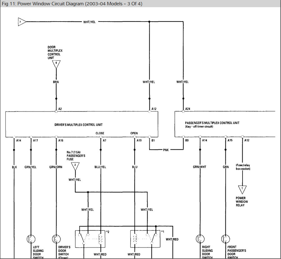
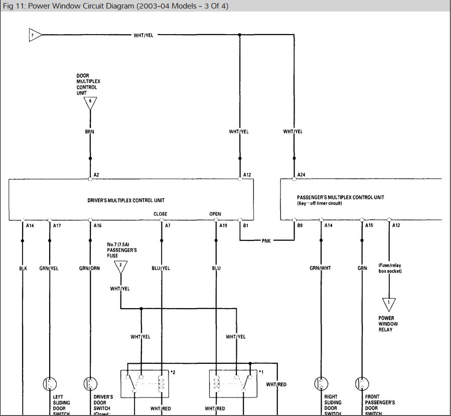
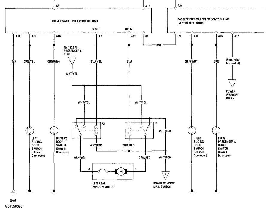
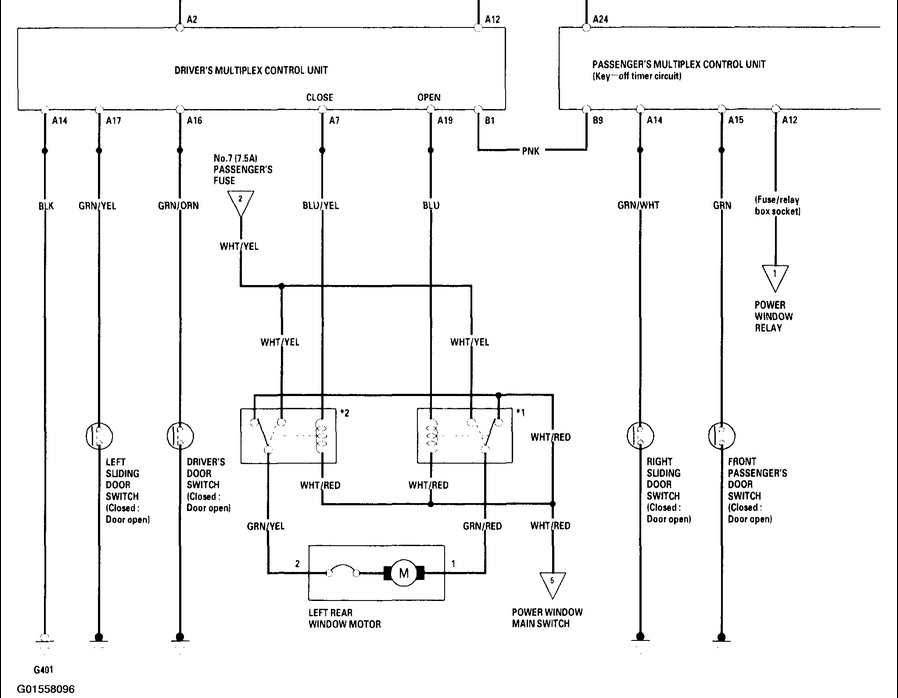
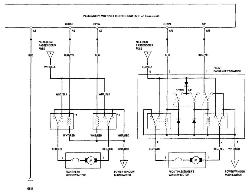
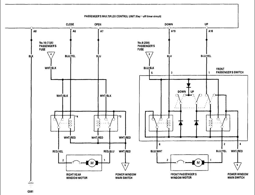
1) Passenger window can be rolled up with Driver panel. If I switch phases on passenger door window can be rolled down as well ruling out a faulty motor.
Relay clicks only in one switch position.
2) I don't understand the master (child) switch on the driver side control panel. Red/white wire on master switch has only about ~8 V
Should it not have 12V?
3) vent windows in back of car operate sluggish. Also suggesting voltage drop. Fuses all checked and working. How to test relay?
If we figure this out we learned a lot.
Cheers
Monday, September 9th, 2019 AT 2:26 PM





