Wednesday, July 31st, 2019 AT 12:11 PM
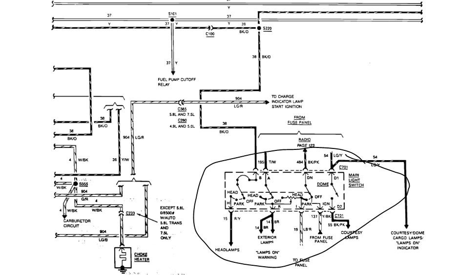
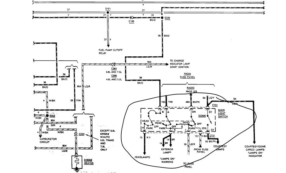
Recently purchased the vehicle listed above was informed upon purchasing then the distributor was bad according to a reputable shop. However, I do not believe that's the case. Plans to the fact when I put the key in and try to turn it over the volt gauge goes backwards and it makes the sound as if you had a bad battery. However, the battery is good but starter does not engage. I do not hear the fuel pump kicking on and I also hear what appears to be a clicking noise by the left side of the firewall. Any thoughts or questions or knowledge of where to start? Thank you



