Possible alternator problem?

Tiny
ASEMASTER6371
  • MECHANIC
  • 52,796 POSTS
I think it is failing under a load.

Roy
Was this
answer
helpful?
Yes
No
Wednesday, August 4th, 2021 AT 5:12 PM
Tiny
CJC719
  • MEMBER
  • 14 POSTS
Okay, well it's good thing I got a warranty. I will just swap for another and see what happens. Last question, is there anything else that it could possibly be if this doesn't work?
Was this
answer
helpful?
Yes
No
Wednesday, August 4th, 2021 AT 6:04 PM
Tiny
ASEMASTER6371
  • MECHANIC
  • 52,796 POSTS
The alternator is responsible for the charging system. There is nothing else in the circuit.

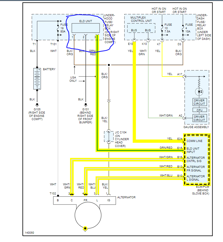
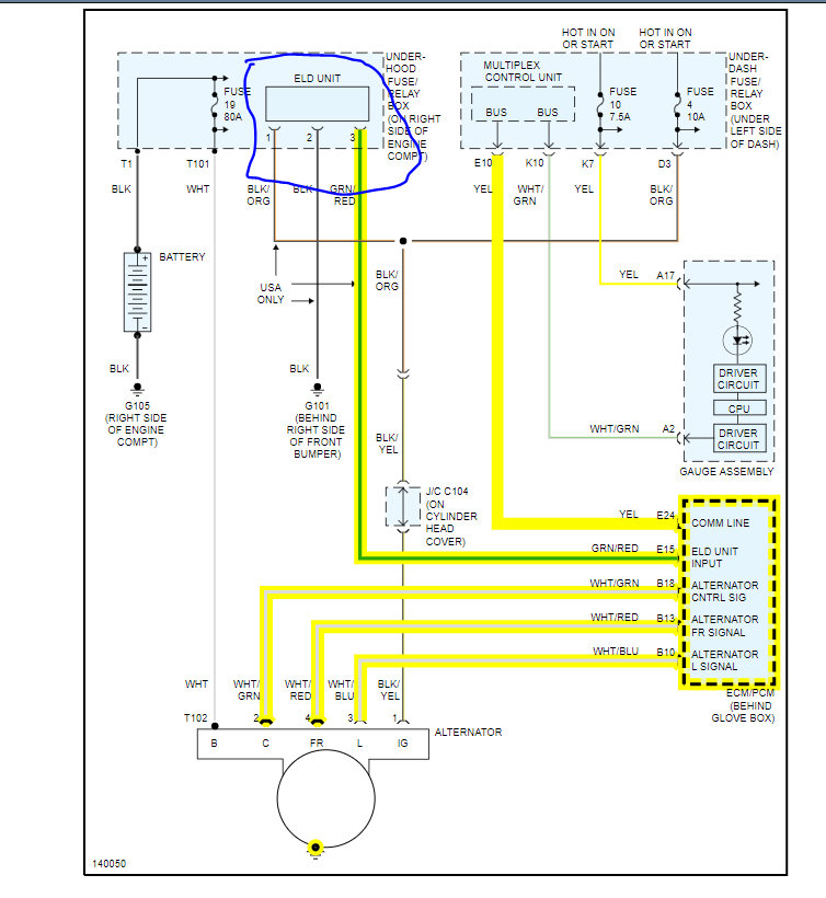
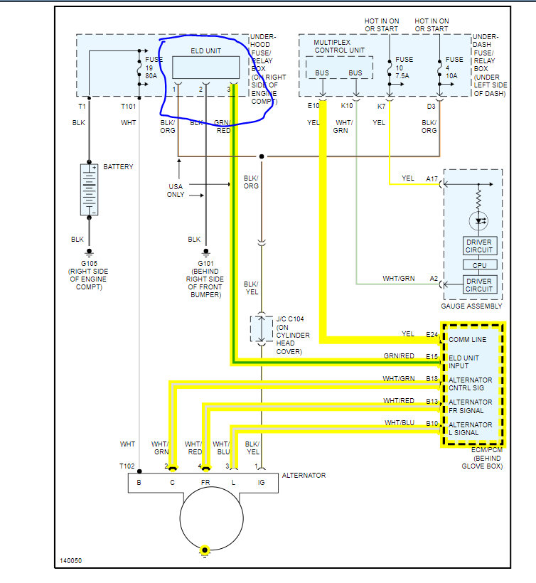
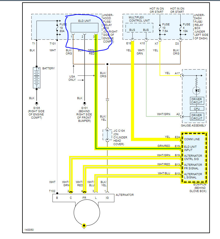
The only other thing is the ELD unit in the underhood fuse box. It is rare but could cause the issue.

I attached the description and the procedure for you. If it is that, the fuse block has to be replaced.

Roy
Was this
answer
helpful?
Yes
No
Thursday, August 5th, 2021 AT 2:31 AM

Please login or register to post a reply.