Wednesday, December 16th, 2009 AT 4:28 PM
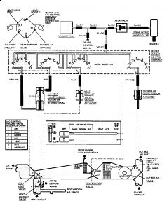
The amount of vents coming from the vents in my car seems to be inadequate. When on the vent setting, the middle vent has plenty of air, however the two on the passenger side and the one on the drivers side is about 1/4 of that in terms of flow. The defrost vents don't seem to be putting out alot, either. The amount of heat is fine, and it transitions from hot to cold just fine as well. Another thing to note is when I set it from hot to cold, flow increases quite a bit. Are these cars known for blockages? Or is it the blower motor or actuator? OR, is this normal for these cars? Any help would be appreciated, thanks!



