Hello 1998rt
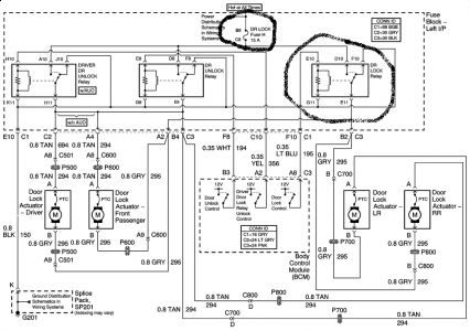
Check the door lock fuse in the fuse block left instrument panel.
you have also 3 relays in line , the first one is the door lock relay from the driver side in the same fuse block.
the other 2 are door unlock relay and driver door unlock relay.
Check or replace fuse and door lock relay if defective.

You also have driver side door switch and passenger side door switch.
both switches incorporate resistor that is part of the interior light, dimming in lighting system.
To find out which resistor may cause the problem you may have to test them or replace both switches.
the resistor should be 1.5 K( see diagram)

(sending the diagrams to your email)
Friday, March 5th, 2010 AT 9:39 AM