Thursday, October 22nd, 2009 AT 8:56 PM
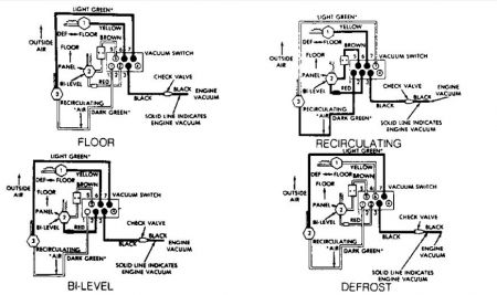
Have changed the control mechanism but still only blows defrost.I suspect the main or supply vacoum line is out. Which colour is the supply line and where does it hail from. Thank You. Padraic




