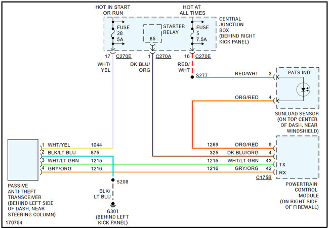
Saturday, April 12th, 2025 AT 5:32 PM
I was taking my dash apart and I unhooked the pats wires system. There’s extra wire connectors going into my floor panel wires and I forgot which color goes where so I am like lost.



