Code P0133, O2 sensor bank 1 sensor 1 slow response?

Tiny
YAZIDAN
  • MEMBER
  • 2004 TOYOTA COROLLA
  • 1.8L
  • 4 CYL
  • 2WD
  • MANUAL
  • 230,000 MILES
Hello,

I have a p0133 code. O2 sensor bank1 sensor 1 slow response. What are the causes. Where to start diagnosing?

Thank you
Tuesday, April 16th, 2024 AT 2:37 PM

9 Replies

Tiny
JACOBANDNICKOLAS
  • MECHANIC
  • 110,192 POSTS
Hi,

The code indicates a slow response from the sensor. In most cases, the sensor itself is faulty and needs to be replaced.

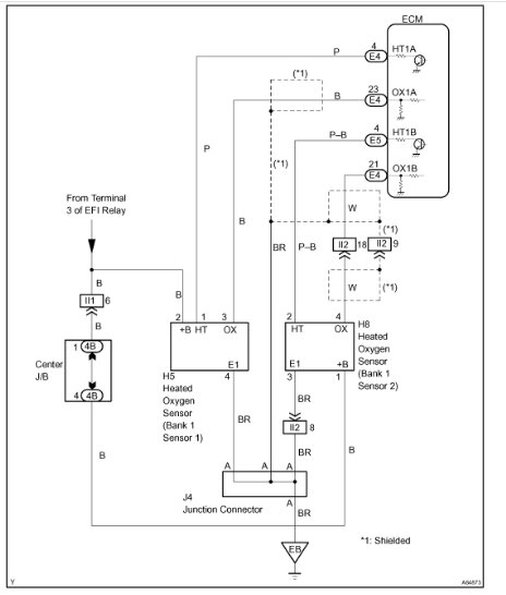
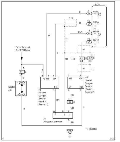
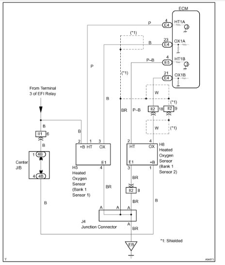
However, I attached information below for you. It explains how the circuit works and the diagnostics specific to this code.

Let me know if this helps.

Take care,

joe

See pics below.
Was this
answer
helpful?
Yes
No
Tuesday, April 16th, 2024 AT 8:14 PM
Tiny
KEN L
  • MASTER CERTIFIED MECHANIC
  • 55,291 POSTS
Here is the location of the bank 1 sensor 1 which could be telling you the primary catalytic converter might be going bad, clogged. Check out the images (below). Please let us know what happens.
Was this
answer
helpful?
Yes
No
Tuesday, April 16th, 2024 AT 8:55 PM
Tiny
YAZIDAN
  • MEMBER
  • 156 POSTS
The code is intermittent does this change in diagnosis?
Was this
answer
helpful?
Yes
No
Wednesday, April 17th, 2024 AT 7:36 PM
Tiny
KEN L
  • MASTER CERTIFIED MECHANIC
  • 55,291 POSTS
Did you swap the sensor out? If so and the codes is still there I would still check the condition of the catalytic converter. The oxygen sensor is not switching because the exhaust cannot flow correctly.
Was this
answer
helpful?
Yes
No
Thursday, April 18th, 2024 AT 10:10 AM
Tiny
YAZIDAN
  • MEMBER
  • 156 POSTS
No, I did not replace the oxygen sensor. Also, what I noticed is that the MAF sensor g/s at idle is low 1.4 g/s and fuel trim at 7%.
Was this
answer
helpful?
Yes
No
Thursday, April 18th, 2024 AT 12:17 PM
Tiny
KEN L
  • MASTER CERTIFIED MECHANIC
  • 55,291 POSTS
That might be normal. Can I ask what you are comparing the MAF sensor reads too? Also is the fuel trim long or short? You can try a MAF sensor to see if it helps, also can I ask how the power output of the engine is, low or normal?
Was this
answer
helpful?
Yes
No
Friday, April 19th, 2024 AT 9:44 AM
Tiny
YAZIDAN
  • MEMBER
  • 156 POSTS
Sorry for the delayed response.
1. What I heard MAF sensor reading at idle should be more than the engine displacement. So it should be more than 1.8g/s.
2. Total fuel trim
3. Engine power is good
Was this
answer
helpful?
Yes
No
Wednesday, April 24th, 2024 AT 4:29 PM
Tiny
KEN L
  • MASTER CERTIFIED MECHANIC
  • 55,291 POSTS
Okay, I would replace the oxygen sensor and then clear the codes to see what happens.
Was this
answer
helpful?
Yes
No
Thursday, April 25th, 2024 AT 9:52 AM

Please login or register to post a reply.