1982 Oldsmobile Cutlass V8 Automatic 18000 miles
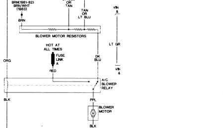
One day coming from work my air conditioner just cut-off. The heater or the vent didn't want to come on either. I changed my blower motor, a/c assembly hose, and condensor. Do you think it's the switch in the car or a wire? I also checked the fuse and it's good. What could cause the whole system to not come on?
Monday, July 5th, 2010 AT 1:16 PM




