o2 sensors

1999 FORD CONTOUR
130,000 MILES • 2.0L • 4 CYL • 2WD • AUTOMATIC
Avatar
JAMES BROWN2
  • MEMBER
  • 2 POSTS
My upstream o2 sensor keeps going bad a new one lasts about a week or two. Then gives same code. any thing i can change or do too fix this? Thanks, JB
Nov 3, 2017 at 2:29 PM
Advertisement
Repair Safety Notice: This information is for general instructional purposes only. Vehicle repair can be dangerous. Verify all information, follow manufacturer service procedures, use proper tools and safety equipment, and consult a qualified repair shop when needed.
Avatar
STEVE W.
  • AUTOMOTIVE REPAIR CONTRIBUTOR
  • 15,145 POSTS
What code are you getting? Where are you getting the replacement parts?
Nov 3, 2017 at 2:41 PM
Avatar
JAMES BROWN2
  • MEMBER
  • 2 POSTS
po135-car parts warehouse- Bosch parts.
Nov 3, 2017 at 3:09 PM
Advertisement
Avatar
STEVE W.
  • AUTOMOTIVE REPAIR CONTRIBUTOR
  • 15,145 POSTS
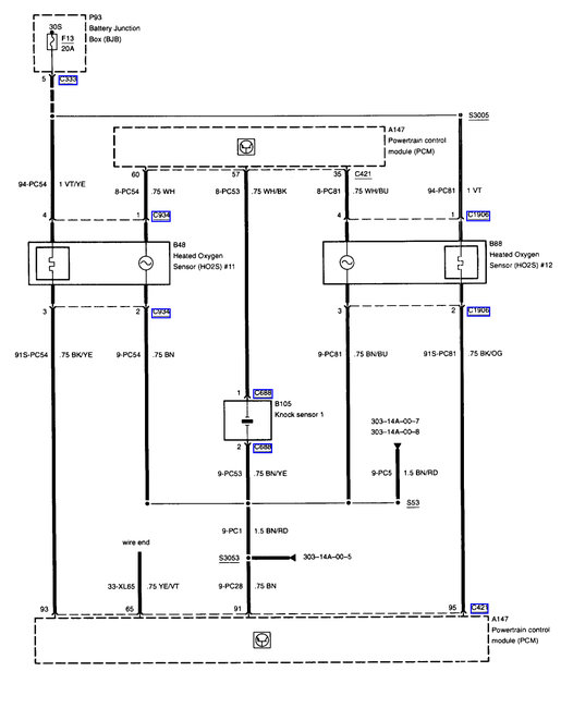
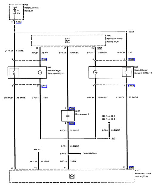
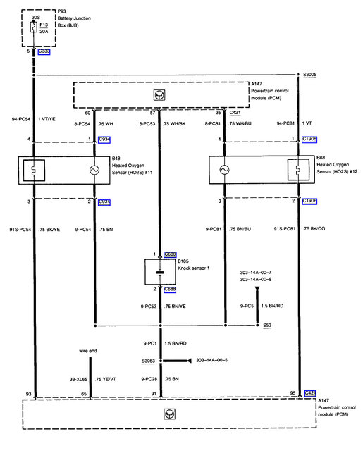
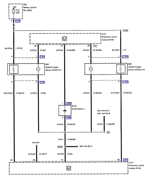
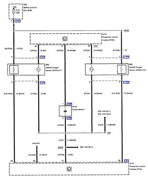
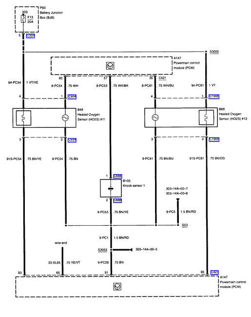
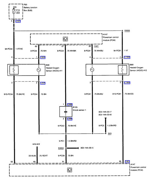
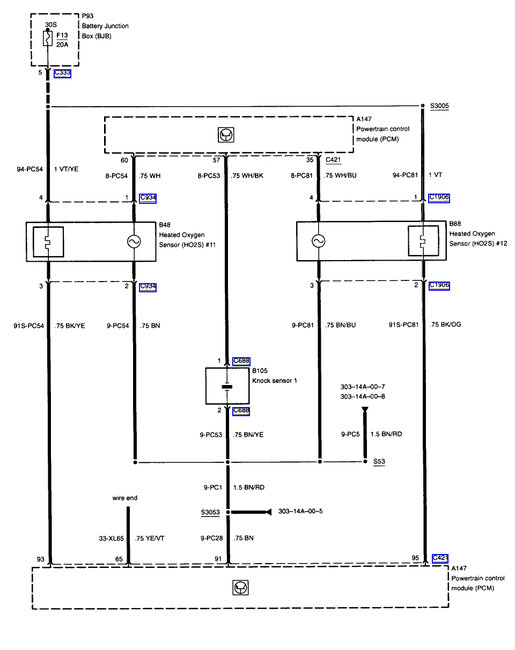
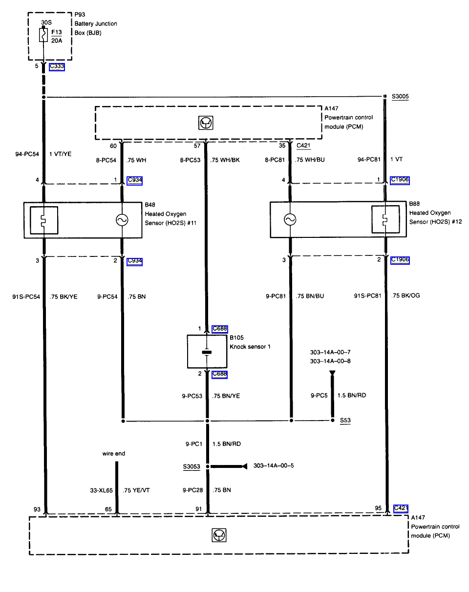
P0135 - O2 Heater control circuit malfunction B1S1

99% of the time this is not the sensor but the wiring going to it, either corrosion or broken wires. It is the twelve volt side of the system that runs the heaters in the sensors.

First check that you have battery voltage at both sides of fuse 13 in the under hood fuse/relay box. That voltage should also be found on the B1S1 O2 sensor connector on the violet wire with a yellow stripe. It also should be on the B1S2 O2 sensor on the violet wire as they are connected. A simple test light would show that.

Next the black wire with yellow stripe is the switched ground for that sensor. It switches "on" when you make a cold start or if you toggle it on with a scan tool.
I suggest looking the wiring over from the sensor to the PCM. look for breaks or bare areas. Tug on the wires in the connectors.
Nov 3, 2017 at 4:26 PM