Sunday, December 24th, 2017 AT 11:02 PM
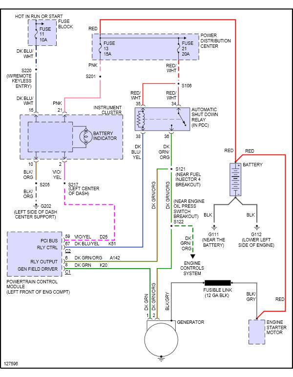
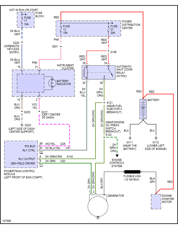
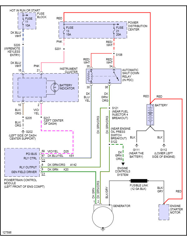
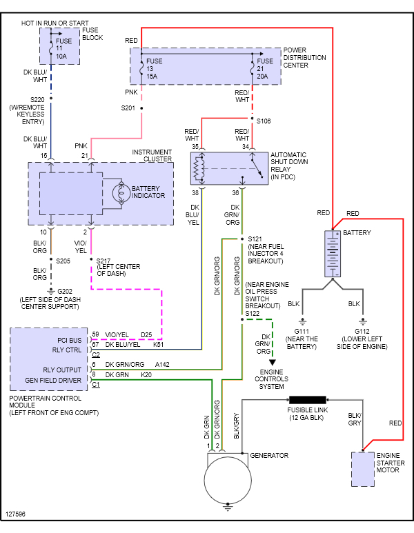
I just replaced engine, wire harness and crank sensor. When I bought it it was not running so I cannot be sure if it we are charging before it has been sitting for thirty days. Once I installed harness it fired right up runs good, but battery light came on. What should I do first? I think to figure things out without replacing anything just yet.



