Friday, July 21st, 2023 AT 1:48 PM
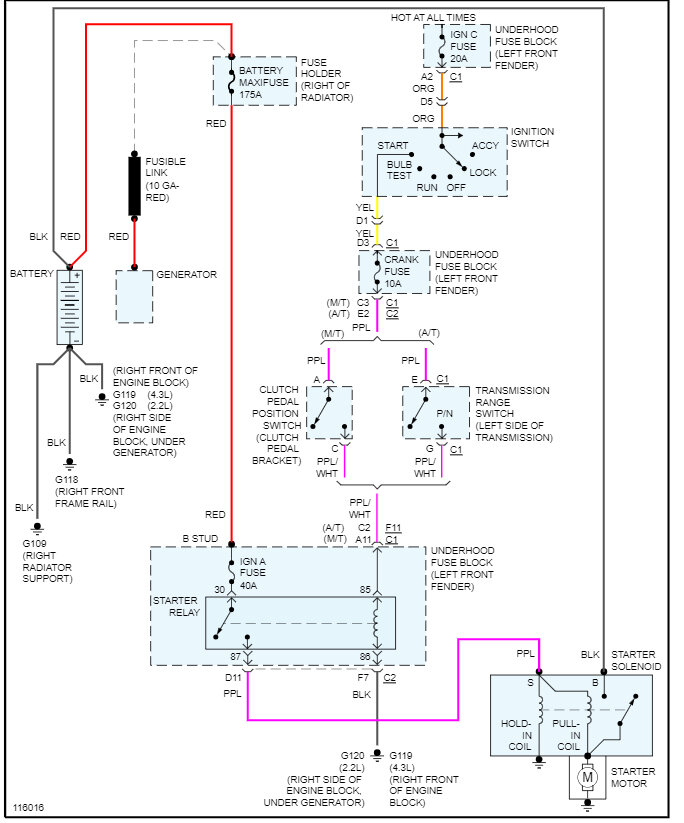
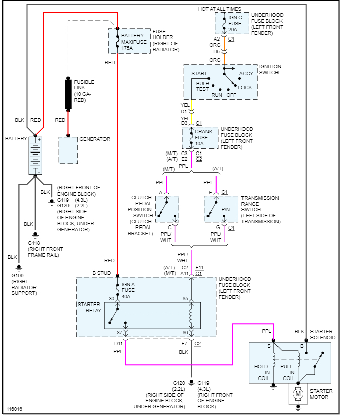
But the starter is good. All fuses are good. I have power to the crank fuse and all ign fuses. I have power to the relay, and I tried a jumper on the relay from 28 to 30 I think that's the one I did but got nothing. What should I do now?



