No spark from coil?

Tiny
FLOYD SIMMONS
  • MEMBER
  • 2006 CHRYSLER PT CRUISER
  • 2.4L
  • 4 CYL
  • 2WD
  • AUTOMATIC
  • 141,000 MILES
Car listed above is has Turbo. Would not start, found out it was a Coil Pack issue. Replaced the Coil Pack and found out there was not spark on numbers 2 and 3. Is this a EUC/PMC issue? Need help. Thanks
Wednesday, October 2nd, 2019 AT 1:02 PM

18 Replies

Tiny
BMDOUBLE
  • MECHANIC
  • 1,139 POSTS
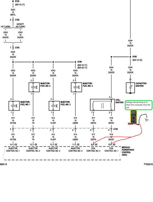
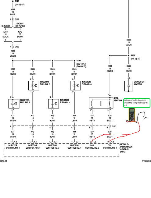
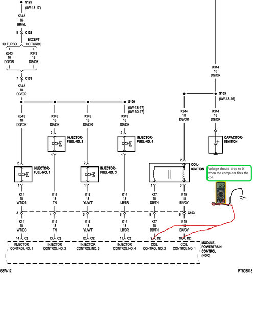
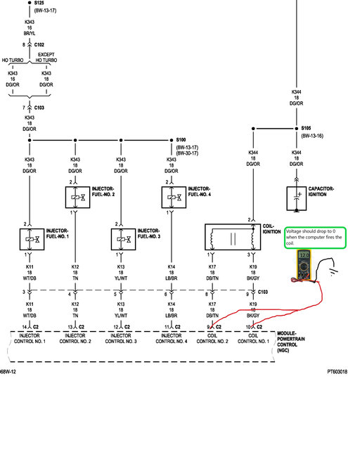
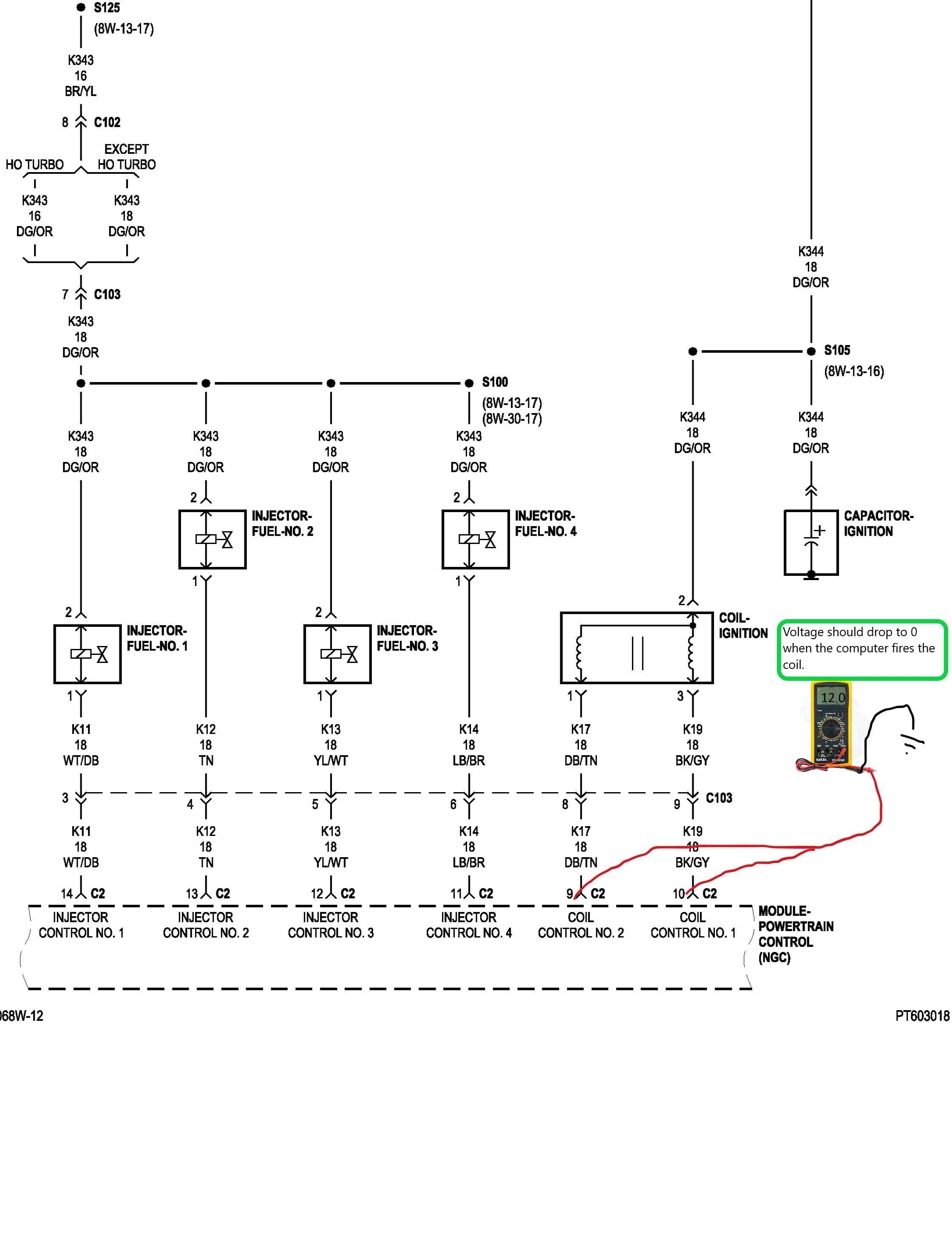
Bad coil drivers are somewhat common on these, you can check the circuit first to verify this. I've attached an illustration of a test for these coil driver circuits, you can also use a test light with the alligator clip clamped on to the positive battery terminal and back-probe the coil driver at the computer connector.
Was this
answer
helpful?
Yes
No
Wednesday, October 2nd, 2019 AT 1:56 PM
Tiny
FLOYD SIMMONS
  • MEMBER
  • 3 POSTS
Okay, I will check it out. I read an issue similar to the one I have on hear, they had # 2 and 4 instead. They mention the crankshaft position sensor. What are your thought on this?
Was this
answer
helpful?
Yes
No
-1
Wednesday, October 2nd, 2019 AT 6:33 PM
Tiny
BMDOUBLE
  • MECHANIC
  • 1,139 POSTS
If it were the sensor the vehicle would not run at all. Now I've heard of the cam and crank sensor being out of sync but you can check that with a scan tool that has the capability to look at the pids, specifically the sync pid, it should read "yes", "good" or "ok" all scanners are different but the idea is the same.
Was this
answer
helpful?
Yes
No
Wednesday, October 2nd, 2019 AT 8:34 PM
Tiny
FLOYD SIMMONS
  • MEMBER
  • 3 POSTS
Okay, good to know. So am I possibly looking at another ECU/PCM Unit? I did see 2 codes, P0300 and P2305.
Was this
answer
helpful?
Yes
No
Wednesday, October 2nd, 2019 AT 11:12 PM
Tiny
BMDOUBLE
  • MECHANIC
  • 1,139 POSTS
Possibly, if the PCM is not firing the coil, then yes.
Was this
answer
helpful?
Yes
No
Thursday, October 3rd, 2019 AT 1:41 PM
Tiny
MARK MCWILLIAMS
  • MEMBER
  • 1 POST
  • 2005 CHRYSLER PT CRUISER
  • 2.4L
  • 4 CYL
  • 2WD
  • AUTOMATIC
  • 150,000 MILES
It was throwing the 0302 code, but now is not giving any codes at all. It has new plugs, wires, coil pack and a new camshaft position sensor. Fuel injectors are fine, and compression is good. Tested for spark and there is none just on cylinder two. With no codes, would the computer be the next logical step or could this possibly be the crankshaft sensor?
Was this
answer
helpful?
Yes
No
Saturday, August 29th, 2020 AT 1:17 PM (Merged)
Tiny
SCGRANTURISMO
  • MECHANIC
  • 4,897 POSTS
Hello,

If there is no spark only to the number two cylinder, then the coil pack is bad and needs to be replaced. The coil pack is bad because your vehicle uses a system called "waste spark" where two cylinders are fired at the same time, one on the compression stroke and the other on the exhaust stroke so the spark is "wasted". The same signal from the PCM is used to fire "paired" cylinders, so if only one is bad, the coil pack must be bad unless the spark plug wire is bad. To test this remove the spark plug wire. Get a spark plug and with a hose clamp clamp a wire to the middle of the spark plug just below where the socket goes the plug and run it turn your vehicle's negative battery terminal. Place the top of the spark plug directly into where the spark plug wire goes for the affected cylinder. Have an assistant crank the engine. If you get a nice blue spark then the spark plug wire is bad. If not then the coil pack is bad. Get back to us please with what you are able to find out.

Thanks,
Alex
2CarPros
Was this
answer
helpful?
Yes
No
Saturday, August 29th, 2020 AT 1:17 PM (Merged)
Tiny
LEWISAUTO
  • MEMBER
  • 1 POST
  • 2004 CHRYSLER PT CRUISER
Not getting a spark no computer output. As a result the car is misfiring on 1 and 4. Car runs rough. 2 and 3 are okay. Can I get the firing order as well?
Was this
answer
helpful?
Yes
No
-1
Saturday, August 29th, 2020 AT 1:17 PM (Merged)
Tiny
RASMATAZ
  • MECHANIC
  • 75,992 POSTS
Hello,

It sounds like you have a crankshaft position sensor that is not working here is a guide to walk you through steps of changing it and the diagrams below to show the location for your car with the firing order as well.

https://www.2carpros.com/articles/crankshaft-angle-sensor-replacement

Check out the diagrams (Below). Please let us know if you need anything else to get the problem fixed.
Was this
answer
helpful?
Yes
No
+3
Saturday, August 29th, 2020 AT 1:17 PM (Merged)
Tiny
OIDAVEY
  • MEMBER
  • 0 POST
Thank you for this post I had this problem and got a sensor installed all set! This site is the best.
Was this
answer
helpful?
Yes
No
-1
Saturday, August 29th, 2020 AT 1:17 PM (Merged)
Tiny
MANZOLARRY24
  • MEMBER
  • 28 POSTS
  • 2002 CHRYSLER PT CRUISER
  • 2.4L
  • 4 CYL
  • FWD
  • AUTOMATIC
  • 85,000 MILES
I just replaced the head gasket water pump timing belt had head serviced there was slight warpage after putting it back together tried to start but got nothing fuel pump is working and I have voltage to the coil, CMP, CRP, throttle position sensor, MAP sensor, but get no spark at spark plugs what else might cause the problem, and where is the camshaft interrupter magnet located
Was this
answer
helpful?
Yes
No
Saturday, August 29th, 2020 AT 1:20 PM (Merged)
Tiny
HMAC300
  • MECHANIC
  • 48,601 POSTS
Check fuses 11 & 13 as well as asd relay underhood.the cam sensor is at rear of head there is not interrupter.try resetting your security system this guide will help

https://www.2carpros.com/articles/how-to-reset-a-security-system

Please run down this guide and report back.
Was this
answer
helpful?
Yes
No
+1
Saturday, August 29th, 2020 AT 1:21 PM (Merged)
Tiny
STONE3T
  • MEMBER
  • 1 POST
  • 2002 CHRYSLER PT CRUISER
Electrical problem
2002 Chrysler PT Cruiser 4 cyl Front Wheel Drive Automatic

The car in question died on the road at low speed dtc p1391 only one present towed car of highway off ramp replaced ckp sensor / cmp sensor / coil still no spark
Was this
answer
helpful?
Yes
No
Saturday, August 29th, 2020 AT 1:21 PM (Merged)
Tiny
ERNEST CLARK
  • MECHANIC
  • 1,730 POSTS
First check the wiring/connectors of the CKP and CMP. (Make sure to check the metal terminals inside of the sensors for damage)

Sometimes the wires get hot and the insulation melts or cracks off, which will allow the copper wires inside to corrode/ground/break.

If the wiring checks out, probe both sensors for a reference voltage from your computer. If there's none, then the computer is bad. (For the 2.0-2.4L engines, the voltage should be 8-volts. For the 1.4L should be 5-volts)
Was this
answer
helpful?
Yes
No
Saturday, August 29th, 2020 AT 1:21 PM (Merged)
Tiny
NEIL2002CIVIC
  • MEMBER
  • 122 POSTS
  • 2001 CHRYSLER PT CRUISER
  • 2.4L
  • 4 CYL
  • 2WD
  • AUTOMATIC
  • 130,000 MILES
Hi, car sat for the winter while down in Florida car is in New York. Ran when was parked now no codes, cranks no start. No spark I read about the ASD relay where is it or is this even where to start. I read the PCM will turn off the power to the relay if cam or crank sensor input is no recognized. Is this correct if so where do I start to isolate the bad part? Thanks, Neil
Was this
answer
helpful?
Yes
No
Saturday, August 29th, 2020 AT 1:21 PM (Merged)
Tiny
JACOBANDNICKOLAS
  • MECHANIC
  • 110,192 POSTS
Welcome to 2CarPros.

The things you mentioned are correct, but before you jump to those things, lets start with some basic checks.

Now, since it ran prior to this and you have already confirmed there is no spark, my first suspect is the crankshaft position sensor. Also, the ASD will also shut down fuel supply. Are you able to hear the fuel pump run for a couple seconds when you first turn the key to on? If so, then no to the ASD.

Here are a couple links to describe the crank sensor, symptoms of a bad one, and in general how one is replaced:

https://www.2carpros.com/articles/how-a-crank-shaft-angle-sensor-works

https://www.2carpros.com/articles/symptoms-of-a-bad-crankshaft-sensor

https://www.2carpros.com/articles/crankshaft-angle-sensor-replacement

___________________

Note that a bad sensor may or may not set a check engine light, so there will be no codes. Before you just replace it, confirm the wiring to it hasn't been damaged (mice love to chew on wires), corrosion isn't an issue and the connector is in good condition. The easiest way to confirm a bad sensor is using a live data scanner. If the sensor is bad, you will not be able to get an RPM reading on the scanner when trying to start the engine.

If you find it is the problem, here are the directions specific to your vehicle for replacement. The attached pic correlates with the directions,

Fig.17 Crankshaft Position Sensor
picture 1

The crankshaft position sensor mounts to the engine block below the generator, just above the oil filter.

REMOVAL
1. Remove the air cleaner lid, disconnect the inlet air temperature sensor and makeup air hose.
2. Remove the negative battery cable.
3. Raise the vehicle and support.
4. Disconnect electrical connector from crankshaft position sensor.
5. Remove sensor mounting screw. Remove sensor.

INSTALLATION
1. Install sensor and tighten the screw to 13 Nm (115 ± 15 in. lbs.).
2. Connect electrical connector to crankshaft position sensor.
3. Lower vehicle.
4. Install the negative battery cable.
5. Install the air cleaner lid, connect the inlet air temperature sensor and makeup air hose.

________________________________

Let me know if this helps or if you have other questions.

Take care,
Joe
Was this
answer
helpful?
Yes
No
Saturday, August 29th, 2020 AT 1:21 PM (Merged)
Tiny
RSULIK7662
  • MEMBER
  • 1 POST
  • 2001 CHRYSLER PT CRUISER
  • 4 CYL
  • 2WD
  • AUTOMATIC
  • 159 MILES
Ihave a 2001 pt cruiser limited edition its not getting any fire to the coil with a ohms meter I can get a read on the middle wire going to the coil thats it the crank and cam senser are good what coul it be
Was this
answer
helpful?
Yes
No
+1
Saturday, August 29th, 2020 AT 1:21 PM (Merged)
Tiny
JDL
  • MECHANIC
  • 16,098 POSTS
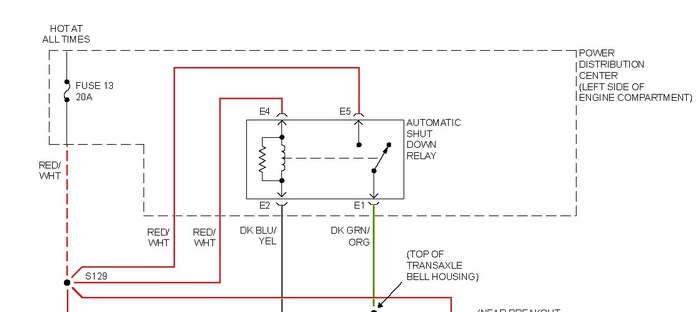
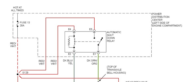
Use voltage setting on meter to check for voltage. Dark green wire with orange tracer, is primary voltage to coil. Check for voltage on that wire, engine cranking, you may need a helper to crank it.

That voltage comes from asd relay. Note diagram below, check applicable fuse for voltage. Any applicable trouble codes?
Was this
answer
helpful?
Yes
No
-2
Saturday, August 29th, 2020 AT 1:21 PM (Merged)

Please login or register to post a reply.