No spark from coil

Tiny
OFFROADJUGGERNAUT
  • MEMBER
  • 1989 ISUZU TROOPER
  • 2.8L
  • 4 CYL
  • 4WD
  • MANUAL
  • 150,000 MILES
I have the vehicle listed above Isuzu Trooper 2 with the four cylinder. I was driving normal when it acted like I ran out of gas, so I filled the tank primed the fuel rail and nothing. Come to find out my coil isn't sparking. I replaced the ignition control module, the coil and made sure everything was grounded but still no spark, I have power to the coil but nothing after. Please help
Sunday, July 7th, 2019 AT 7:02 PM

1 Reply

Tiny
JACOBANDNICKOLAS
  • MECHANIC
  • 110,192 POSTS
Welcome to 2CarPros.

I know the vehicle has a crank angle sensor that is built into the distributor. It is also known as a pick up coil on this vehicle. If that fails, you won't get spark and to replace it, you need to dismantle the distributor. However, before we jump the gun and start throwing parts at it, we need to determine if there are diagnostic trouble codes which can help.

Here are a couple links you may find of interest. The sensor in your vehicle is located differently, but it does the same job.

https://www.2carpros.com/articles/how-a-crank-shaft-angle-sensor-works

https://www.2carpros.com/articles/symptoms-of-a-bad-crankshaft-sensor

Here is a link that explains how to retrieve codes from this system. Follow this link and determine if there are codes. Once you retrieve them, let me know what they are. Now, interestingly, a crank angle sensor may or may not set a code, so let me know if something does show up.

https://www.2carpros.com/articles/odb1-isuzu-1985-1994-cars-and-trucks-code-retrieval-procedure-and-definition

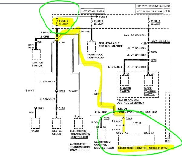
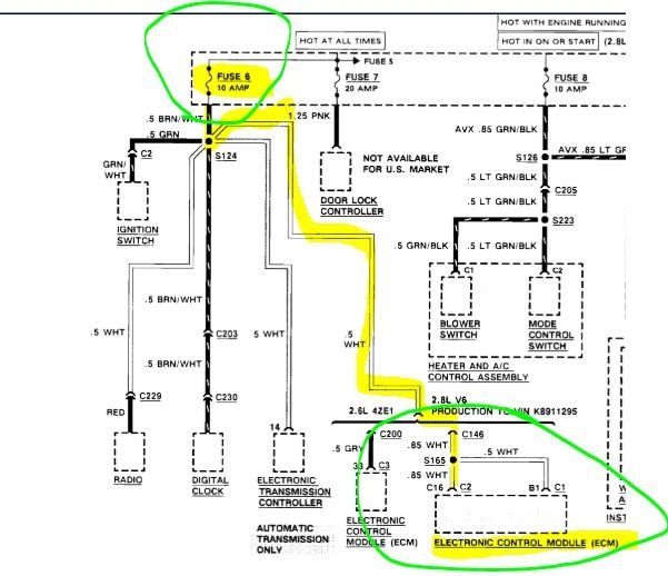
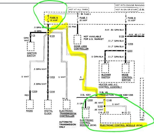
Next, I need you to check a couple fuses. See pictures 1 and 2.

If the fuses are good, my first suspect is the sensor (pick up coil). See picture 3. I highlighted the part I am referring to.

__________________________________

Here are the directions for repairing the distributor, but before you go to the trouble, see if you can get the part. Note the first comments in the directions.

__________________________________

AFFECTED VEHICLES

1989-91 Trooper II (KT), Pickup (TF) and Rodeo (UC) models with V6 engine.

SERVICE INFORMATION

Distributor assemblies are no longer available from American Isuzu Part Distribution Network (AIPDN). If diagnosis indicates that any distributor component(s) must be replaced, follow the instructions described in this Service Bulletin for overhauling the distributor.

This Service Bulletin contains instructions for complete distributor disassembly and reassembly. Disassemble only as required for replacing the appropriate distributor component(s).

Figure 1

Pic 3

SERVICE PROCEDURE

Refer to Figure 1.

1. Remove distributor from vehicle as described in the appropriate Workshop Manual.

2. Remove the distributor cap.

3. Place the distributor in a vise.

Figure 2

Pic 4

4. Remove the split-pin (Figure 2) securing the drive gear to the shaft.

a. Remove the drive gear, washers, and protector plate.

b. Remove distributor from vise.

5. Remove the distributor shaft by pulling the rotor up.

6. Remove the 3 screws securing the pole piece and the magnet to the pick-up coil.

a. Remove the pole piece and the magnet.
b. Disconnect the pick-up coil wires from the distributor module.
c. Remove the pick-up coil assembly.

7. Remove the circlip securing the pick-up coil housing to the distributor housing. Remove the pick-up coil housing.

8. Disconnect the distributor module wires. Remove the module by removing the 2 screws securing the module to the housing.

NOTE: A coating of silicone grease is on the module's metal mounting surface, to shield it from heat. Do not remove this grease.

9. Remove the one remaining screw securing the wiring harness to the distributor housing.

10. Replace distributor components as required.

11. Reinstall the wiring harness to the distributor housing.

12. Reinstall the distributor module to the distributor housing. Reconnect the distributor module wires.

13. Reinstall the pickup coil housing to the upper distributor bushing, using the circlip.

14. Reinstall the pickup coil assembly to the pickup coil housing. Reconnect the pickup coil wires to the distributor module.

15. Reinstall the pole piece and the magnet to the pickup coil, using 3 screws.

16. Reinstall the distributor shaft.

17. a. Place the distributor in a vise.

b. Reinstall the protector plate, washers, drive gear and split pin.

c. Remove distributor from vise.

18. Reinstall the distributor cap.

19. Reinstall the distributor to the vehicle as described in the appropriate Workshop Manual.

20. Check ignition timing and adjust as required.

Let me know what you find or if you have other questions.

Take care,
Joe
Was this
answer
helpful?
Yes
No
Sunday, July 7th, 2019 AT 9:01 PM

Please login or register to post a reply.