Thursday, August 5th, 2021 AT 10:44 AM
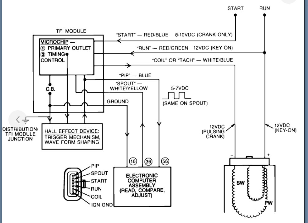
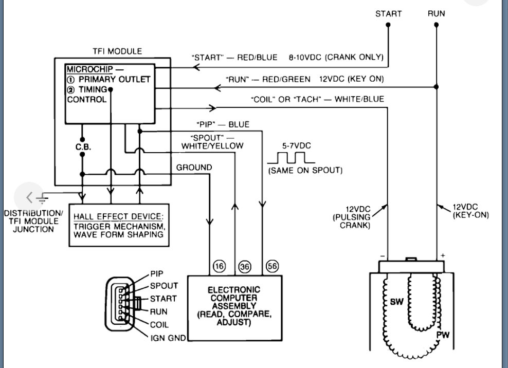
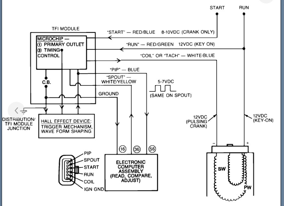
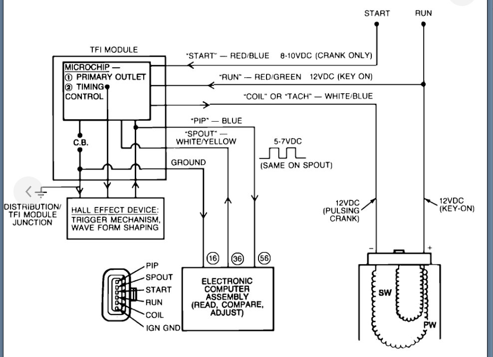
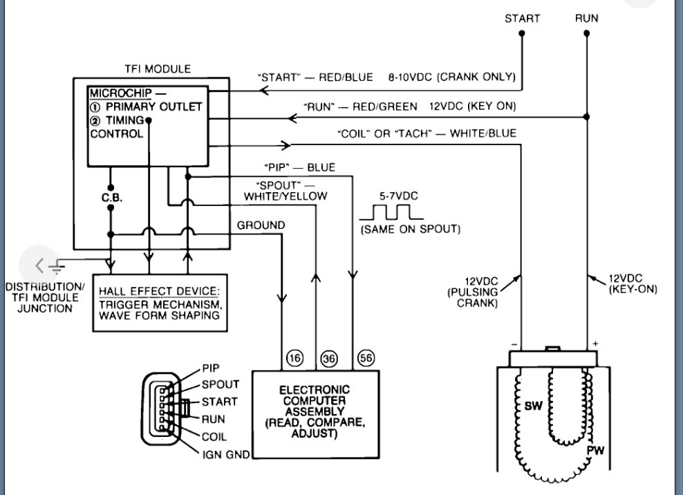
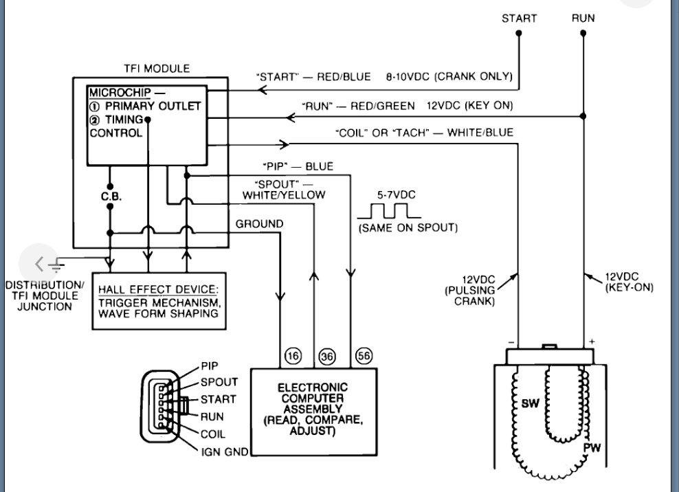
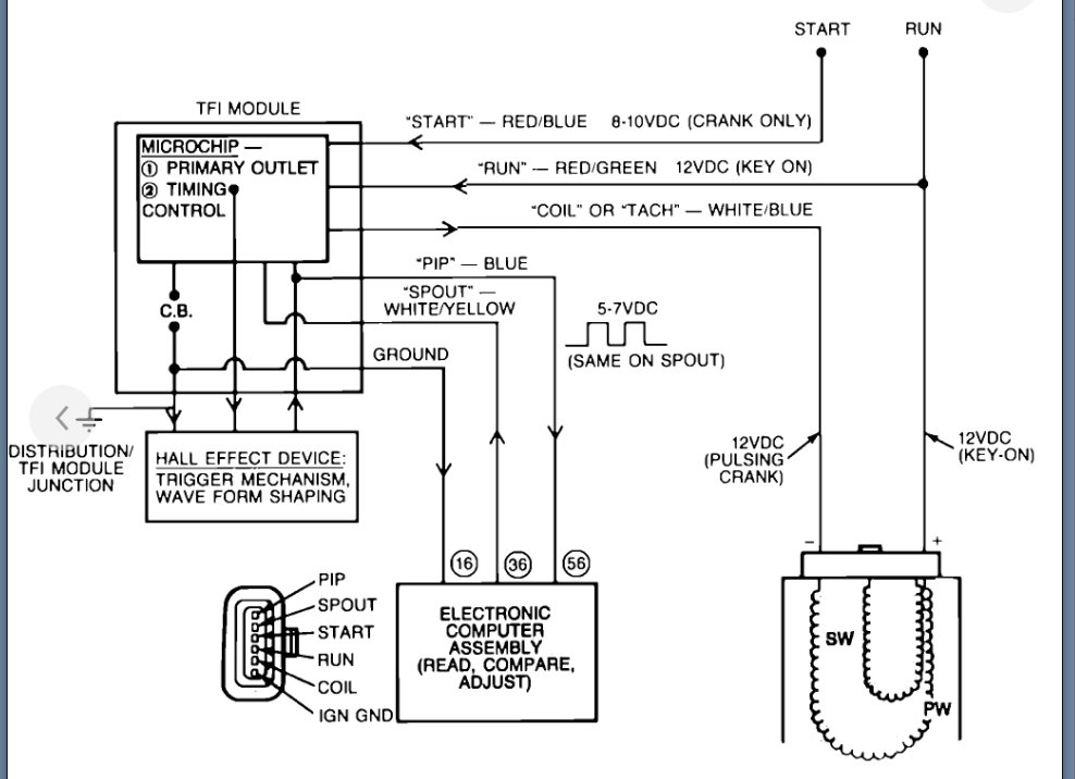
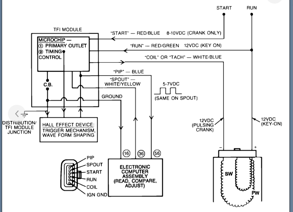
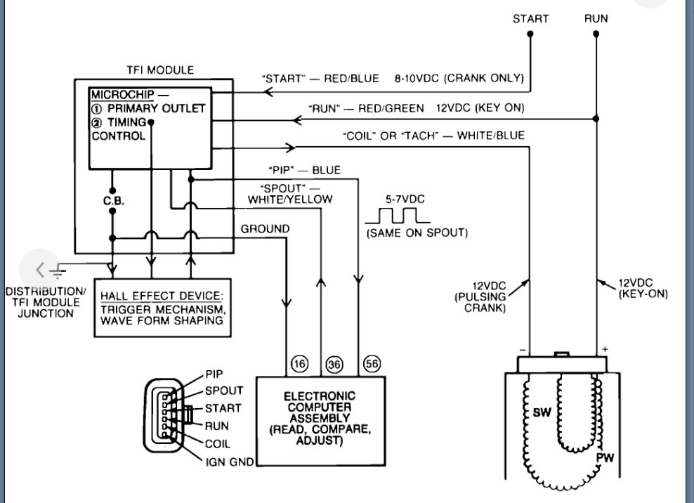
While warming up the vehicle shuts off. No spark. Cranks but no start. No spark. Unplug the timing bypass thing and it starts and idles. Plug it back in and within a minute or so it shuts off. No spark. Unplug it, it starts. Now this doesn't happen consistently, but when it does unplugging it seems to correct it. Help? Also, put in a new distributor, module, and coil 2 weeks ago for this very problem. Not to upset, but now it's time to find the real problem. Thank you.







