No spark

Tiny
JOHN JOEL
  • MEMBER
  • 1991 CHEVROLET TRUCK
  • 5.0L
  • V8
  • RWD
  • MANUAL
  • 240,000 MILES
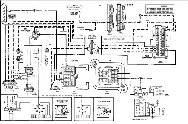
Engine start but no sparks. I check the coil but no sparks. The coil has four terminal post on it. Two pink and two white. The pink wires has twelve volt on them. But the two white have nothing.
Sunday, August 27th, 2017 AT 2:52 AM

1 Reply

Tiny
KEN L
  • MASTER CERTIFIED MECHANIC
  • 55,322 POSTS
It sounds like the ignition module has gone out but to be sure here is a wiring diagram and a guide so you can check for power, if power is there I would replace the module.

https://www.2carpros.com/articles/how-to-use-a-test-light-circuit-tester

Diagram below

Let me know what happens.

Cheers, Ken
Was this
answer
helpful?
Yes
No
Wednesday, August 30th, 2017 AT 9:01 AM

Please login or register to post a reply.