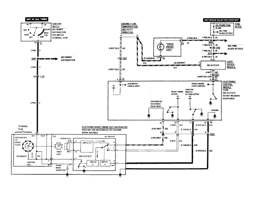
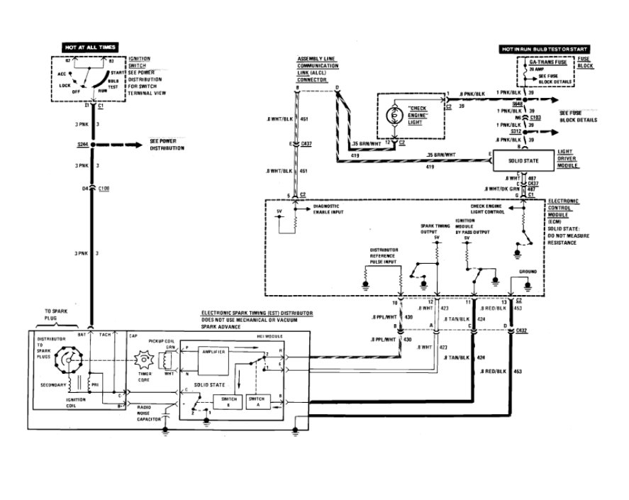
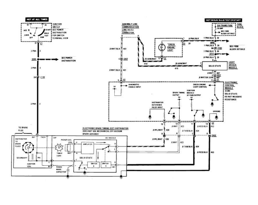
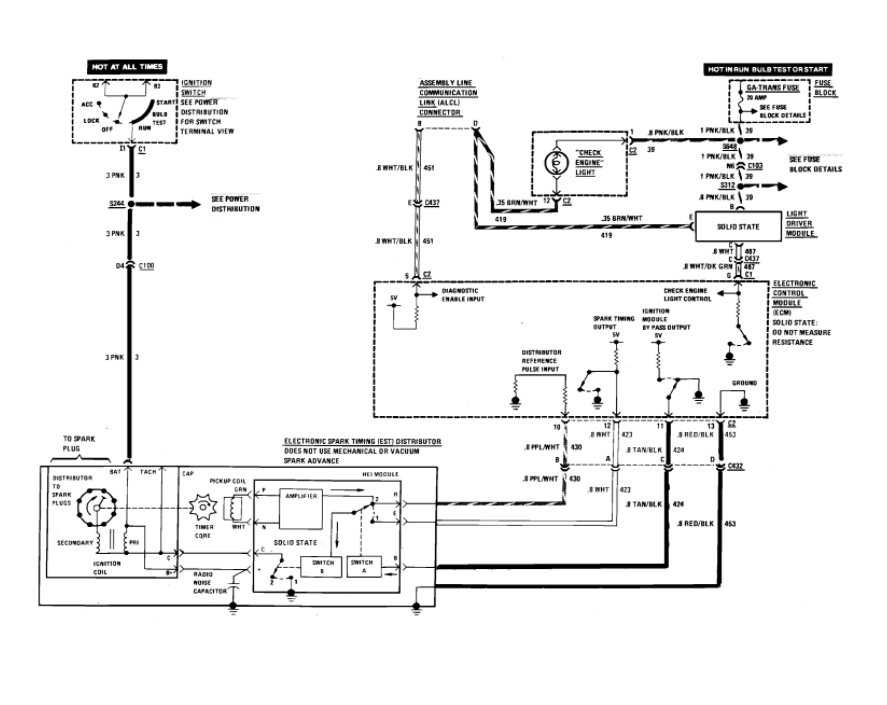
Sunday, September 6th, 2020 AT 11:01 PM
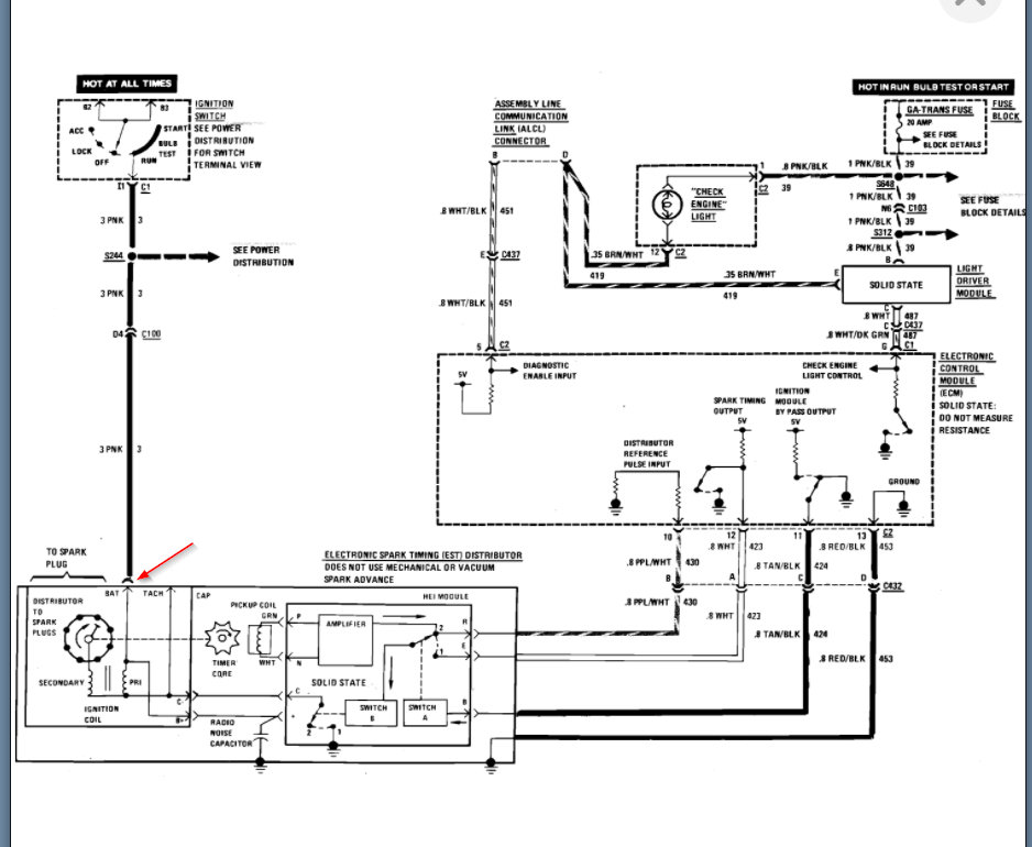
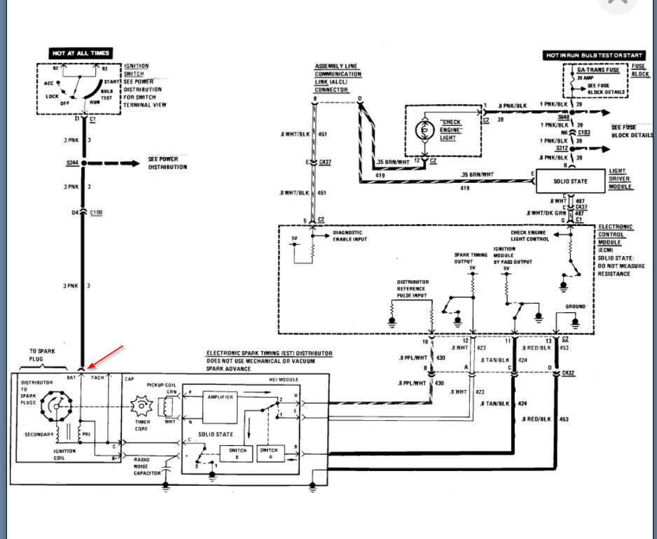
I bought this car it was rough put some money into it it was running but rough. So did a tune up on it but the guy I bought it off of didn't attach the positive terminal on the new alternator properly and it arched out. Now I have no lights it will roll over but no spark to the plugs.











