No signs of crank or starter cranking but has power to everything?

Tiny
STEEZYJOHN22
  • MEMBER
  • 1994 PONTIAC FIREBIRD
  • 3.4L
  • 6 CYL
  • 2WD
  • AUTOMATIC
  • 140,000 MILES
Changed the fuel pump since the top of the original one had the high-pressure lines broken. Ran fine left it on for around 10-15 minutes tried to turn back on to roll up windows and didn’t start up. Has power to everything but no clicking or signs of turning over.
Wednesday, April 5th, 2023 AT 3:57 PM

1 Reply

Tiny
JACOBANDNICKOLAS
  • MECHANIC
  • 110,192 POSTS
Hi,

See if placing it in neutral makes a difference. If it doesn't we need to start diagnosing things.

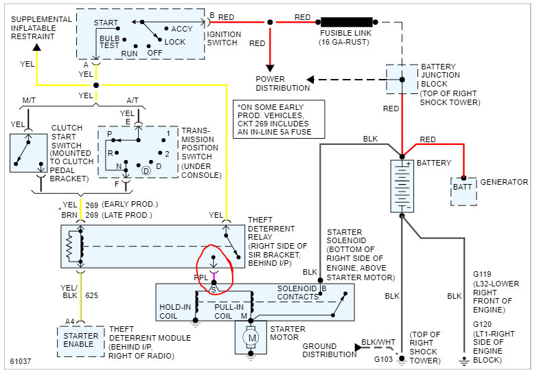
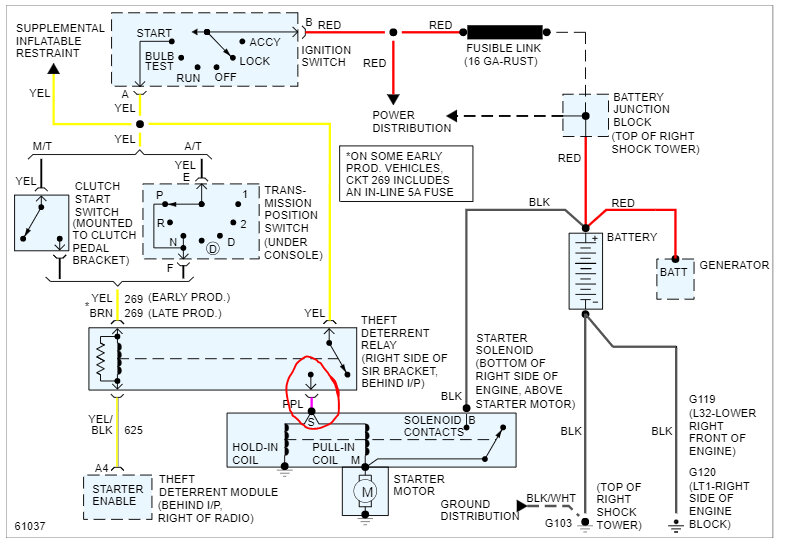
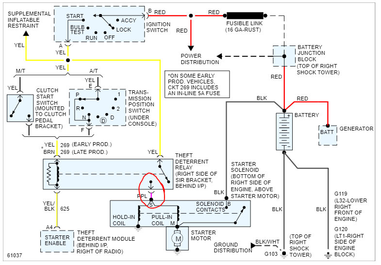
Let's start by checking if the starter solenoid is getting power. I attached the wiring schematic below so that you have a reference.

At the starter motor, there will be a heavy gauge black wire directly from the battery. That has 12v at all times. There will also be a smaller gauge purple wire.

The purple wire has no power to it unless the key is in the start position. Have a helper turn the key to the start position while you check if power is present at that wire. If it is and the heavy gauge black wire does have power, the starter is bad.

Let me know what you find.

Take care,

joe

See pic below.
Was this
answer
helpful?
Yes
No
Wednesday, April 5th, 2023 AT 8:16 PM

Please login or register to post a reply.